Испытание вентильных разрядников

    07.07.2010

    На зажимах оборудования электроустановок при коммутациях электрических цепей, разрядах молнии и т. п. могут возникать перенапряжения, представляющие опасность для изоляции оборудования. Основным средством ограничения перенапряжений служат вентильные разрядники.

     

    Защитное действие разрядника обуславливается тем, что при появлении опасного изоляции перенапряжения происходит пробой искрового промежутка разрядника, а протекающий через разрядник импульсный ток вследствие нелинейности рабочего сопротивления не создает опасного для изоляции повышения напряжения.
    Находят применение вентильные разрядники различной конструкции. Приняты следующие буквенные обозначения типов разрядников: Р - разрядник; В - вентильный; О - облегченный; С - станционный; М - магнитный или модернизированный; Т - с токоограничивающими искровыми промежутками или тропического исполнения (если Т стоит после цифры); П - повышенное напряжение гашения; Г - грозовой; РД - с растягивающейся дугой; У - для работы в районах с умеренным климатом; число после дефиса номинальное напряжение, кВ; цифра 1 - для работы на открытом воздухе. Например, РВМГ-110МТ1 разрядник вентильный, с магнитным гашением, грозовой, на напряжение 110 кВ, модернизированный, с токоограничивающими искровыми промежутками, для работы на открытом воздухе.
    По назначению вентильные разрядники делятся: для защиты электрооборудования от атмосферных перенапряжений (РВО, РВС, РВМГ, РВМА, РВП); для защиты машин и оборудования от атмосферных и кратковременных внутренних перенапряжений (РВРД, РВМА, РВВМ, РВМ); для защиты тягового электрооборудования от перенапряжений (РМВУ).

     

    Для защиты электрооборудования высокого напряжения (60 кВ и выше) от грозовых перенапряжений разрядники комплектуются из типовых элементов (разрядники типа РВС - из элементов напряжением 15, 20, 30, 33 или 35 кВ; разрядники типа РВМГ - из унифицированных рабочих элементов РВМГ-30)
    РВП - разрядник вентильный подстанционный, облегченной конструкции и не имеющий шунтирующих сопротивлений.

     

    Объем приемо-сдаточных испытаний вентильных разрядников.

    В соответствии с требованиями ПУЭ объем приемо-сдаточных испытаний вентильных разрядников включает следующие работы.
    1. Измерение сопротивления элемента разрядника.
    2. Измерение тока проводимости (тока утечки).
    3. Измерение пробивных напряжений при промышленной частоте.

     

    Измерение сопротивления элемента разрядника.

    Измерения сопротивления разрядника, как общее, так и составляющих элементов, производят мегаомметром на напряжение 2500 В. Сопротивление изоляции элемента не нормируется.
    Для оценки изоляции сопоставляются измеренные значения сопротивлений изоляции элементов одной и той же фазы разрядника; кроме того, эти значения сравниваются с сопротивлением изоляции элементов других фаз комплекта или данными завода-изготовителя.
    Разрядники типа РВС, собираемые в колонну из отдельных элементов, разделяются по сопротивлению на шесть групп (см. табл. 1). Для равномерного распределения напряжения рекомендуется собирать разрядники из элементов одной группы. Элемент с меньшим сопротивлением должен располагаться ближе к проводу (шине), находящемуся под напряжением, а элемент с большим сопротивлением устанавливается ближе к фундаментной плите (земле).

     

    Таблица 1. Характеристики элементов разрядников PBC

    Номер группы

    Сопротивление, МОм, для элементов

    PBC-33

    PBC-20

    PBC-15

    0

    480-615

    240-315

    160-215

    1

    615-810

    315-415

    215-285

    2

    810-1100

    415-550

    285-385

    3

    1100-1450

    550-785

    385-515

    4

    1450-1850

    785-965

    515-675

    5

    1850-2450

    965-1265

    675-885

     

    В табл. 2 - 4 представлены характеристики разрядников типа РВМ, РВМГ и РВМК.

     

    Таблица 2. Характеристики разрядников PBM

    Тип разрядника

    PBM-6

    PBM-10

    РВМ-15

    PBM-20

    PBM-35

    Количество элементов

    1

    1

    1

    1

    2

    Сопротивление разрядника, МОм

    100-250

    170-550

    600-2000

    1000-10000

    600-2000

     

    Таблица 3. Характеристики разрядников РВМГ

    Тип разрядника

    РВМГ-110

    РВМГ-150

    РВМГ-220

    РВМГ-330

    Количество элементов

    3

    4

    6

    8

    Сопротивление разрядника, МОм

    400-700

    700-1000

    1000-1500

    1500-2500

     

    Таблица 4. Характеристики разрядников РВМК

    Тип разрядника

    РВМК-330П

    PBMK-400П

    РВМК-500П

    Количество элементов:
    - основных
    - вентильных
    - искровых
    Сопротивление элементов, МОм:
    - основных
    - вентильных
    - искровых

    11
    3
    3

     

    120-250
    (5-55)·10-3
    300-1600

    13
    4
    4

     

    250-350
    (5-55)·10-3
    300-1600

    17
    5
    5

     

    350-500
    (5-55)·10-3
    300-1600

     

    Измерение сопротивления разрядников позволяет выявить увлажнение внутренних деталей при нарушении герметичности разрядников, обрыв цепи шунтирующих резисторов или другие дефекты, связанные с увеличением тока утечки разрядников РВП или резким изменением величины тока проводимости разрядников РВС, РВМГ или РВВМ.
    Как отмечалось, сопротивление элементов разрядников не нормируется. Поэтому, рекомендуется, для ориентировки, принимать во внимание данные табл. 1 - 4. Peзультаты измерений следует также сравнивать с результатами заводских испытаний.
    Сопротивление элементов разрядников необходимо измерять после дождливого периода в сухую погоду без тумана, росы и при температуре окружающего воздуха не ниже +5°С. При этом следует обращать внимание на чистоту и отсутствие влаги на фарфоровых покрышках, а также на надежность контактов в измерительной цепи.
    При измерениях сопротивления разрядников необходимо проверять также сопротивление изоляции изолирующих оснований разрядников и регистраторов срабатывания. Сопротивление их изоляции измеряется мегаомметром на напряжение 2500 В.

     

    Допустимые токи проводимости (токи утечки) отдельных элементов вентильных разрядников приведены в табл. 5.

     

    Таблица 5. Ток проводимости (утечки) элементов вентильных разрядников

    Тип разрядника или его элементов

    Выпрямленное напряжение, приложенное к элементу
    разрядника, кВ

    Ток проводимости
    элемента разрядника, мкА

    Верхний предел
    тока утечки, мкА

    РВВМ-3
    РВВМ-6
    РВВМ-10

    4
    6
    10

    400-620

     

    РВС-15
    PBC-20
    РВС-33, РВС-35

    16
    20
    32

    400-620

     

    РВО-35

    42

    70-130

     

    РВМ-3

    4

    380-450

     

    РВМ-6

    6

    120-220

     

    PBM-10

    10

    200-280

     

    РВМ-15

    18

    500-700

     

    PBM-20

    24

    500-700

     

    РВП-3

    4

     

    10

    РВП-6

    6

     

    10

    РВП-10

    10

     

    10

    Элемент разрядников РВМГ-110,
    РВМГ-150, РВМГ-220, РВМГ-330,
    РВМГ-500

    30

    900-1300

     

    Основной элемент разрядника серии
    РВМК

    18

    900-1300

     

    Искровой элемент разрядника серии
    РВМК

    28

    900-1300

     

    Основной элемент разрядников
    РВМК-330П, РВМК-500П

    24

    900-1300

     

    Примечание: Данные табл. 1.8.32 ПУЭ.

     

    Измерение токов утечки и токов проводимости разрядников с шунтирующими сопротивлениями позволяет выявить такие же дефекты, как и измерение сопротивления разрядников мегаомметром, но на несколько более ранней стадии их развития.
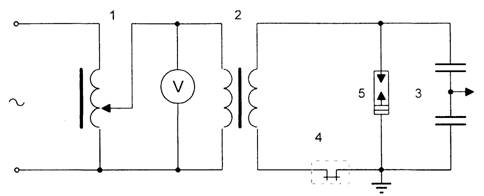
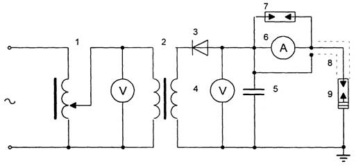
    Высокое постоянное напряжение для измерения токов проводимости и утечки разрядников можно получить от кенотронного аппарата АИИ-70 (см. рис. 1). Измерения производятся для каждого элемента в отдельности. При этом пульсация выпрямленного напряжения должна быть не более 10%. Аппарат АИИ-70 имеет однополупериодное выпрямление, поэтому для снижения пульсации в измерительную схему включается конденсатор, емкость которого зависит от типа разрядника и должна соответствовать данным табл. 6. Включение конденсатора позволяет уменьшить пульсацию до 3% амплитудного значения напряжения.

     

    Таблица 6. Емкости для сглаживания выпрямленного напряжения при измерении токов проводимости разрядников

    Тип разрядника

    Номинальное
    напряжение, кВ

    Наименьшая емкость, мкФ

    одно полупериодная
    схема

    двухполупериодная
    схема

    Элементы серии РВМГ, основной и искровой элементы разрядника
    РВМК

    -

    0,2

    0,1

    РВП, РВО

    3-20

    0,001

    0,0005

    Другие разрядники

    3-10
    15-20
    30-35

    0,2
    0,05
    0,03

    0,1
    0.025
    0,015

     

    В качестве сглаживающих могут быть применены любые конденсаторы, в частности, косинусные.
    Выпрямленное напряжение на испытываемый разрядник следует подавать с помощью экранированного проводника с целью исключения из показаний микроамперметра тока утечки по поверхности изолятора.

     

    Рис. 1. Схема измерения тока утечки вентильного разрядника.
    1 - регулировочный трансформатор; 2 - испытательный трансформатор; 3 - выпрямитель; 4 - киловольтметр; 5 - сглаживающий конденсатор; 6 - микроамперметр; 7 - разрядник защиты микроамперметра; 8 - экранированными провод; 9 - испытуемый разрядник.

     

    Токи проводимости вентильных разрядников зависят от напряжения источника питания, поэтому контроль выпрямленного напряжения при измерении токов проводимости производят на стороне высшего напряжения, например, киловольтметром типа С19б или С-100 или измеряют токи утечки при помощи эталонного элемента, отградуированного для данного типа разрядников. Для этого в схему измерения токов проводимости вместо испытываемого разрядника устанавливают эталонный элемент СН-2, постепенно увеличивают при помощи регулировочного устройства испытательное напряжение до значения, при котором ток проводимости равен среднему нормированному значению для данного типа разрядника. Затем в схему устанавливается испытуемый элемент вместо эталонного и измеряется его ток проводимости при том же испытательном напряжении. Если ток проводимости при этом соответствует норме, то элемент разрядника удовлетворяет требованиям. Градуирование эталонного элемента производят отдельно для каждого типа разрядника. При отсутствии эталонного элемента в схему измерения устанавливают один из контролируемых элементов и определяют значение выпрямленного напряжения, при котором ток проводимости равен среднему нормированному для испытываемого типа разрядника. После этого при том же испытательном напряжении измеряют токи проводимости всех элементов и, сравнивая эти токи, определяют исправность элементов разрядника. Измерение напряжения на низкой стороне недопустимо, так как при этом не учитывается искажение формы кривой напряжения и падение напряжения в трансформаторе, что может привести к заметным погрешностям. Так например, для разрядников РВС-33 разница напряжений при измерении на низкой стороне и на высокой стороне киловольтметром может достигать 15 - 18 % .
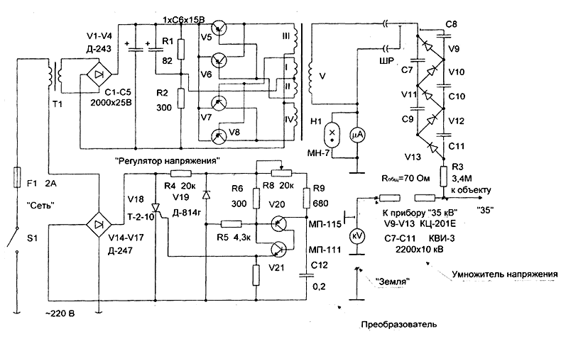
    Схема, приведенная на рис. 9.1, громоздка, неудобна в условиях открытого распределительного устройства и работа с ней связана с повышенной опасностью. Для избежания указанных недостатков разработан и успешно применяется малогабаритный источник высокого напряжения постоянного тока. Этот источник состоит из преобразователя и умножителя напряжения. Питание от сети 220 В переменного тока частотой 50 Гц. Принципиальная схема источника представлена на рис. 9.2.
    Преобразователь напряжения включает в себя регулируемый выпрямитель на 10-20 В, генератор напряжения 2 - б кВ частотой 2 - 5 кГц, схему регулирования напряжения. Смонтирован преобразователь в металлическом корпусе, в котором установлены кроме того приборы для измерения высокого напряжения с пределом измерения до 35 кВ и тока - до 1500 мкА.
    Напряжение 2 - б кВ частотой 2 - 5 кГц через специальный разъем на панели преобразователя поступает по коаксиальному кабелю на умножитель напряжения. Последний имеет пять ступеней, выполненных на выпрямительных столбиках КЦ-201Е (Uобр = 15 кВ) и на конденсаторах типа КВИ-2200 пФ, (Uн=10 кВ). Умножитель смонтирован в бакелитовой трубе, в которой также расположен набор ограничительных сопротивлений для измерения напряжения на выходе устройства. На средней части бакелитовой трубы расположена клемма "35 кВ", а в верхней части - клемма "к прибору 35 кВ" для измерения выходного напряжения.
    Вес устройства - 7.8 кг.

     

    Рис. 2 Схема малогабаритного источника выпрямленного напряжения

     

    Во время измерения с помощью этого устройства с разрядника должно быть снято заземление.
    Данное устройство может быть использовано также для испытаний кабельных линий. Предусмотрена возможность получения выпрямленного напряжения до 60 кВ путем включения дополнительного умножителя напряжения.
    Измерения токов проводимости разрядников, составленных из отдельных элементов, производятся по схемам, указанным на рис. 3 и 4.
    Не допускается испытание разрядников, находящихся на открытых подстанциях, в туманную и дождливую погоду, во время выпадания росы, а также при температуре ниже +5°С.
    Для подсоединения провода к электродам разрядника непосредственно с земли используют специальные высоковольтные штанги. Требования к таким штангам аналогичны требованиям, предъявляемым к измерительным штангам. Длина штанги 3,5 - 5 м в зависимости от конструкции опор, на которых установлены разрядники. Периодичность испытаний штанг для производства измерений на разрядниках 1 раз в год (перед периодом измерений). Величина испытательного напряжения 100 кВ. Время испытаний 5 мин.
    Запрещается для присоединения проводов влезать на колонку разрядника или прислонять к нему лестницу, т.к. это может вызвать повреждение фарфоровых рубашек, армировки фланцев и падение разрядника.
    При измерении следует иметь в виду, что после отключения кенотронного аппарата на высоковольтном проводе и конденсаторе сохранится высокое напряжение. Поэтому перед каждым прикосновением к высоковольтному проводу, конденсатору и выносному прибору, а также перед присоединением проводов, конденсатор необходимо разрядить разрядной штангой и заземлить.
    Во избежание повреждения микроамперметра при разряде конденсатора, подключение разрядной штанги следует производить к вводу конденсатора или к выводу кенотронного аппарата.
    При измерениях, проводимых в помещении, разрядники должны быть выдержаны в нем не менее четырех часов в летнее время и не менее восьми часов в зимнее время. Поверхность покрышки должна быть чистой и сухой. Применять воду для обмывки фарфора не рекомендуется, так как при этом требуется длительная сушка и повторное испытание.
    При измерении тока проводимости разрядников при температуре окружающей среды отличной от 20°С, следует вносить температурную поправку на результат измерения, составляющую 3% на каждые 10°С отклонения температуры. Причем, при положительном отклонении температуры - поправка отрицательная, при отрицательном - положительная.
    Существенное уменьшение тока проводимости по отношению к нормальной величине указывает на обрыв в цепи шунтирующих сопротивлений.
    Увеличение проводимости является, как правило, результатом проникновения внутрь разрядника влаги, при этом значительные повышения проводимости происходят в случаях закорачивания части шунтирующих сопротивлений каплями влаги или отложения продуктов коррозии между электродами искровых промежутков.

     

    Рис. 9.3. Схемы измерения тока проводимости разрядника из нескольких элементов с не заземленным высоковольтным электродом (а) и с заземленным (б).
    * - измеряемый элемент разрядника.

     

    Измерение пробивных напряжений при промышленной частоте.

    Пробивное напряжение искровых промежутков элементов вентильных разрядников при промышленной частоте должно быть в пределах значений, указанных в табл. 7.

     

    Таблица 7. Пробивное напряжение искровых промежутков элементов вентильных разрядников при промышленной частоте

    Тип элемента или разрядника

    Пробивное напряжение, кВ

    Элемент разрядников РВМГ-110, РВМГ-150, РВМГ-220

    59-73

    Элемент разрядников РВМГ-330, РВМГ-500

    60-75

    Основной элемент разрядников РВМК-330, РВМК-500

    40-53

    Искровой элемент разрядников РВМК-330, РВМК-500, РВМК-500П

    70-85

    Основной элемент разрядников РВМК-500П

    43-54

    РВС-20

    42-64

    РВС-35

    71-103

    РВМ-6

    14-19

    РВМ-10

    24-32

    РВМ-15

    35-43

    PBM-20

    47-56

    РВМ-35

    38-45

    РВП-6, РВО-6

    16-19

    РВП-10, РВО-10

    26-30,5

    РБВМ-6. РВРД-6

    15-18

    PBOM-10. РВРД-10

    25-30

     

    Измерение пробивного напряжения для разрядников без шунтирующих резисторов производится по схеме рис. 4.а. Напряжение регулируется с помощью регулятора типа РНО. Контроль напряжения допускается производить по вольтметру, установленному в первичной цепи испытательного трансформатора. Скорость подъема напряжения не регламентируется. Ограничивающее сопротивление принимается не менее 10 кОм на 1 кВ испытательного напряжения.

     

    Измерение пробивного напряжения разрядников с шунтирующими резисторами (РВС, РВМ, РВМГ и др.) производится по методике завода-изготовителя и только при наличии специальной испытательной аппаратуры (см. схему рис. 4,б), позволяющей довести испытательное напряжение на разряднике до пробивного в течение не более 0,5 с, но не менее 0,1 с и ограничивающий ток через разрядник до 0,1 А во избежание перегрева и повреждения шунтирующих сопротивлений. Интервал перед повторным пробоем должен быть не менее 10 с. Пробивное напряжение измеряется при помощи электронного осциллографа, включенного через емкостной делитель. Отключение установки при пробое разрядника осуществляется посредством реле практически мгновенно, но не более чем через 0,5 с.

     


    Рис. 4,а. Схема измерения пробивного напряжения вентильного разрядника.
    1 - регулировочный трансформатор; 2 - испытательный трансформатор; 3 - токоограничивающий резистор; 4 - искровой разрядник; 5 - измеряемый разрядник

     

    Рис. 4,б. Схема измерения пробивного напряжения вентильного разрядника с шунтирующими резисторами.
    1 - регулировочный трансформатор; 2 - испытательный трансформатор; 3 - емкостной делитель напряжения; 4 - реле; 5-измеряемый разрядник

     

    Проведение периодических проверок, измерений и испытаний вентильных разрядников, находящихся в эксплуатации.

    В процессе эксплуатации за разрядниками ведется систематический надзор, который состоит из периодических осмотров, плановых ремонтов и профилактических испытаний.
    Перед производством измерений и испытаний вентильные разрядники должны быть подвергнуты осмотру, при котором необходимо проверять целостность фарфоровых покрышек, на которых могут быть сколы и трещины, особенно вблизи фланцев.

     

    Трещины в покрышках могут появляться по разным причинам, например при упоре подставных лестниц к разрядникам во время их чистки от загрязнений, от перетяжки ошиновки при монтаже (с понижением температуры наружного воздуха тяжение увеличивается и разрушает фарфоровую покрышку), от установки тяжелых переносных заземляющих закороток на ошиновку разрядника. Сильные порывы ветра, создающие нагрузку на разрядник, также могут вызвать трещины в фарфоровых покрышках. Наряду с внешними механическими нагрузками на разрядники существенное влияние оказывают и термомеханические усилия, возникающие в разрядниках вследствие различия температурных коэффициентов фарфора, цемента и металла при резких изменениях температуры наружного воздуха, а также усилия от замерзшей воды, проникшей в цементные швы при нарушении их защитного покрова. При этих усилиях могут давать трещины как фарфоровая покрышка, так и силуминовые фланцы.
    С целью предупреждения попадания влаги в полость разрядника в эксплуатации цементные швы между фланцем и фарфоровой покрышкой должны быть целыми и закрашены влагостойкой масляной или эмалевой краской.
    Следует иметь в виду, что загрязнение поверхности фарфоровых покрышек элементов разрядника вызывает искажение распределения напряжения по искровым промежуткам, перегрев шунтирующих резисторов каскадный пробой искровых промежутков при рабочем напряжении, причем на разрядники, состоящие из нескольких рабочих элементов, загрязнение оказывает большее влияние, чем на одноэлементные разрядники на то же напряжение.
    Особое внимание следует обратить на появление потеков ржавчины на поверхности фарфоровых покрышек. Эти потеки появляются вследствие несвоевременного прокрашивания головок и гаек крепежа элементов разрядника. Потеки образуют проводящие дорожки по фарфору и могут привести к перекрытию разрядника по поверхности.
    Опыт эксплуатации показал, что вентильные разрядники могут иметь также повреждения, которые невозможно выявить наружными осмотрами разрядников. Такие повреждения, как правило, имеют место внутри разрядника при нарушении герметизации разрядников и проникновения влаги во внутреннюю полость. При увлажнении у некоторых промежутков снижается разрядное напряжение вследствие закорачивания их каплями воды или продуктами коррозии электродов. Частичное увлажнение шунтирующих резисторов приводит к неравномерному распределению напряжения по искровым промежуткам, снижению пробивного напряжения и дугогасящих свойств разрядника. Разрядники с пониженным пробивным напряжением срабатывают при внутренних перенапряжениях, на которые они не рассчитаны, и разрушаются. У дисков нелинейных последовательных резисторов при увлажнении значительно изменяются характеристики: повышается коэффициент вентильности и уменьшается их пропускная способность.
    Встречаются также разрывы цепи в шунтирующих резисторах и между последовательным резистором и герметизирующей латунной прокладкой. В первом случае лопаются шунтирующие резисторы или заклепки, а во втором сползает резиновая прокладка, и диски последовательных резисторов, упираясь в нее, разрывают цепь. Такие повреждения появляются в результате некачественной сборки разрядников или при неправильной их транспортировке.
    Все перечисленные повреждения вызывают изменение электрических характеристик разрядника, следовательно для выявления таких повреждений достаточно проверить характеристики разрядника, по которым можно судить о его состоянии.

     

    Нормы испытаний вентильных разрядников, находящихся в эксплуатации

    Профилактические испытания вентильных разрядников проводят при капитальном ремонте (K) и в межремонтный период (М).
    К - проводятся при выводе в ремонт оборудования, к которому подключены разрядники, но не реже 1 раза в 8 лет (измерение сопротивления разрядников, отключаемых на зимний период, производится ежегодно). Исключения составляют измерения, предусмотренные п.п. измерение тока проводимости и измерение пробивных напряжений при промышленной частоте. М - производятся в сроки, устанавливаемые системой ППР.
    Объем профилактических испытаний, предусмотренный ПЭЭП, включает следующие работы.
    1. Измерение сопротивления элемента разрядника;
    2. Измерение сопротивления имитатора;
    3. Измерение сопротивления изоляции изолирующих оснований разрядников с регистраторами срабатывания;
    4. Измерение тока проводимости (тока утечки);
    5. Измерение пробивных напряжений при промышленной частоте;
    6. Проверка герметичности разрядников.

     

    Измерение сопротивления элемента разрядника.

    Производится при капитальном ремонте, и в межремонтный период. Производится у разрядников на номинальное напряжение 3 кВ и выше мeгaoмметром 2500 В, у разрядников на номинальное напряжение ниже 3 кВ - мегаомметром на напряжение 1000 В.
    Сопротивление разрядника или его элемента должно отличаться не более чем на 30 % от результатов измерений на заводе-изготовителе или предыдущих измерений при эксплуатации.
    О порядке измерения изоляции следует руководствоваться указаниями п. измерение сопротивления элемента разрядника.

     

    Измерение сопротивления имитатора.

    Производится при капитальном ремонте, и в межремонтный период.
    Измеряется мегаомметром на напряжение 1000 В.
    Сопротивление имитатора должно отличаться не более чем на 50 % от результатов предыдущих измерений.

     

    Измерение сопротивления изоляции изолирующих оснований разрядников с регистраторами срабатываний.

    Производится при капитальном ремонте, и в межремонтный период. Измеряется мегаомметром на напряжение 1000 - 2500 В.
    Измеренное сопротивление изоляции изолирующих оснований разрядников с регистраторами срабатывания должно быть не мене 1 МОм.
    Регистраторы срабатывания служат для учета количества срабатывания вентильных разрядников. По их показаниям в ряде случаев удается установить причину повреждения оборудования от перенапряжений.
    Регистраторы срабатывания являются обязательным элементом разрядников на номинальное напряжение 6 кВ и выше. Промышленность для этой цели выпускает два типа счетчиков (регистраторов): РВР - регистратор вентильных разрядников и РР - регистратор разрядников (см. рис. 5).
    При пробое искровых промежутков разрядника через резистор 1 проходит импульсный ток, который создает на нем падение напряжения. При достижении напряжения 2 – 2,5 кВ искровой промежуток 2 пробивается и ток проходит через плавкую вставку 3. Плавкая вставка выполняется из нихромовой проволоки диаметром 0,1 мм и служит упором для отсчетного барабанчика с циферблатом. При прохождении тока плавкая вставка сгорает, и барабанчик поворачивается до упора следующей вставки при этом в окошечке РВР появляется следующая цифра. Появление красной риски означает, что счет окончен. Барабанчик счетчика снова заряжается новой проволокой.

     


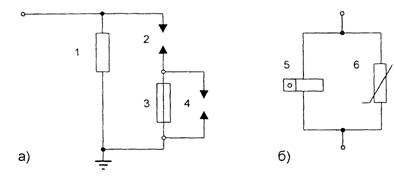
    Рис. 5. Схема регистратора срабатывания РВР (а) и РР (б).
    1 - резистор; 2, 4 - искровой промежуток; 3 - плавкая вставка; 5 - электромагнитный счетчик телефонного типа; 6 - тервитовый диск.

    Искровой промежуток 4 служит для ограничения величины перенапряжения в счетчике в случае, если произойдет повторное срабатывание разрядника в момент поворота барабанчика, когда сгоревшая плавкая вставка заменяется следующей.
    Счетчики типа РР предназначены для применения с разрядниками, амплитуда сопровождающего тока которых не превышает 100 А.
    Для импульсного тока индуктивность электромагнитного счетчика представляет большое сопротивление, поэтому импульсный ток проходит через тервитовый диск.
    Электромагнитный счетчик приводится в действие при прохождении через него сопровождающего тока.

     

    Измерение тока проводимости (тока утечки).

    Производится при капитальном ремонте, и в межремонтный период.
    Измерение осуществляется с помощью источника выпрямленного напряжения, например аппарата АИИ-70. При этом пульсация выпрямленного напряжения должна быть не более 10 %. Периодичность проверки 1 раз в 6 лет, а также в случаях, когда при измерении мегаомметром обнаружено изменение сопротивления разрядника на 30 % и более по сравнению с заводскими данными или данными предыдущих измерений.
    Допустимые пределы проводимости (утечки) устанавливаются согласно заводским данным или местным инструкциям.
    О порядке измерения тока проводимости (тока утечки) следует руководствоваться указаниями выше настоящего Пособия, а также методикой завода-изготовителя.
    При эксплуатации осуществляют контроль состояния многоэлементных разрядников, находящихся под рабочим напряжением, с помощью специальной штанги.
    Этот метод контроля заключается в измерении тока через нелинейные сопротивления специальной штанги, которые подсоединяются параллельно нижнему (первому от "земли" ) элементу разрядника.
    Набор нелинейных сопротивлений выполнен из шунтирующих полуколец разрядников серии PBC. Количество полуколец подбирают так, чтобы их общее сопротивление, замеренное мегаомметром 2500 В, составляло 800 - 1200 МОм (см. рис. 6).

     


    Рис. 6. Схема измерения с помощью специальной штанги

     

    Нелинейность сопротивлений обеспечивает чувствительность схемы при изменении сопротивления какого-либо элемента контролируемого разрядника.
    Измерение тока производится микроамперметром постоянного тока на 200 мкА (для разрядников типа PBC) или на 500 мкА (для разрядников типа PBMI Прибор включается через выпрямительный мостик.
    Оценку состояния элементов разрядника производят сравнением полученных значений тока с данными предыдущих измерений.
    Первичные измерения необходимо производить на заведомо исправных разрядниках.
    В случаях значительных (более 15 %) изменений показаний прибора по сравнению с данными предыдущих измерений, контролируемый разрядник должен быть подвергнут обычным испытаниям — измерению сопротивления элементов разрядника мегаомметром на 2500 В или, при необходимости, тока проводимости . Только после этого делают окончательное заключение о состоянии элементов разрядника.
    На результат измерения влияют изменения температуры воздуха и напряжения на шинах подстанции. Эти величины должны фиксироваться в протоколе замеров. При оценке результатов измерений необходимо учитывать характер изменений показаний прибора по всем фазам данного разрядника, а также и других разрядников подстанции.
    Измерения производят при температуре воздуха не ниже +5°С.
    Перед сезоном измерений должна быть снята вольтамперная характеристика штанги и сверена с первоначальной.
    Штангой можно прикасаться только к первому от "земли" элементу разрядника.

     

    Измерение пробивных напряжений при промышленной частоте.

    Производится при капитальном ремонте, и в межремонтный период.
    Измерение производится только для разрядников, не имеющих шунтирующих сопротивлений, 1 раз в 6 лет.
    Измеренные пробивные напряжения могут отличаться от данных завода-изготовителя на +5 -10 %.
    О порядке измерения пробивных напряжений при промышленной частоте следует руководствоваться соответствующими указаниями.

     

    Проверка герметичности разрядников.

    Производится при капитальном ремонте.
    Производится при разрежении 40-50 кПа (300-400 мм рт. ст.).
    Изменение давления при перекрытом вентиле за 1-2 ч должно быть не выше 0,07 кПа (0,5 мм рт. ст.).

Продолжая пользоваться сайтом, Вы соглашаетесь на обработку файлов cookie в соответствии с пользовательским соглашением и политикой конфиденциальности
Нужен кабель? Оформи заявку бесплатно