Инструкция YII-Б-1 по испытаниям кабельных линий, оборудования распределительных устройств, защитных средств и определению мест повреждений на кабельных линиях

    1. Общая часть
    2. Периодичность. Нормы, схемы испытания кабельных линий
    3. Определение мест повреждений кабельных линий
    4. Испытание изоляции оборудования распределительных пунктов и трансформаторных подстанций 6-10 кВ
    5. Испытание защитных средств, находящихся в инвентаре подстанции
    6. Правила безопасности при производстве испытаний кабелей, оборудования, защитных средств и ОМП на кабельных линиях
    7. Порядок испытания кабелей и оборудования от передвижных и переносных испытательных установок
    7.1. Испытательная установка, смонтированная по схеме (Рис 1.)
    7.2. Малогабаритная испытательная установка, смонтированная по схеме (Рис 2.)
    7.3. Испытательная установка, смонтированная в передвижной мастерской по ремонту РП и ТП
    7.4. Переносная установка типа УПК-01М (УПК-ОШ-01) (указатель повреждения кабеля)
    7.5. Переносной малогабаритный аппарат ИКМ-10М
    7.6. Переносная испытательная установка УИК-95 (Аппарат для испытания изоляции силовых кабельных линий)
    7.7. Переносная испытательная установка АИД-70
    7.8. Переносная трехфазная отжигающая установка
    7.9. Высоковольтная испытательная установка ВИУ-1Н
    7.10. Переносная испытательная установка АВ-70-0,5
    7.11. Испытательные установки СНЧ - испытания кабеля с изоляцией из сшитого полиэтилена
    7.11.1. Испытательная установка "VLF Test System"
    7.11.2. Испытательная установка "Высоковольтный тестер VLF28" (фирма "BAUR")
    7.11.3. Испытательная установка "VLF Test System 20 kV" (фирма "sebaKMT")
    7.11.4. Испытательная установка "VLF Test System 28 kV" (фирма "sebaKMT")
    7.11.5. Испытательная установка "VLF Test System 40 kV" (фирма "sebaKMT")
    7.12. Устройство тестирования, определения расстояния до места и поиска на трассе дефекта оболочки кабельной линии (генератор MFM 5-1)
    8. Анализ повреждаемости и отчетность по ОМП и испытаниям КЛ, оборудования, защитных средств
    Приложение № 1
    Приложение № 2
    Приложение № 3
    Приложение № 4
    Приложение № 5
    Приложение № 6
    Приложение № 7
    Приложение № 8

    1. Общая часть.

    1.1. Инструкция составлена на основании следующих действующих правил и нормативных документов:

    • Правила технической эксплуатации электрических станций и сетей Российской Федерации.
    • Правила устройств электроустановок.
    • Межотраслевые правила по охране труца (Правила Безопасности) при эксплуатации электроустановок ПОТ РМ-016-2001 РД 153-34.0-03.150-00.
    • Инструкция по применению и испытанию средств защиты, используемых в электроустановках.
    • Объем и нормы испытаний электрооборудования РД 34.45-51.300-97 с изменениями №1 и №2 УДК 621.311.002.5.001.4.
    • Инструкции по эксплуатации силовых кабельных линий напряжением до 35кВ.
    • ТУ 16.К71-335-2004 "Кабели силовые с изоляцией из сшитого полиэтилена на напряжение 10, 20, 35 кВ.
    • Общеевропейские нормы испытаний кабельных линий VDE 0276-20.

    1.2. Инструкция предназначена для персонала районов и служб ОАО "Московская городская электросетевая компания" занимающегося испытаниями изоляции кабельных линий, оборудования распредустройств, инвентарных защитных средств и определением мест повреждений кабельныхлиний (ОМП КЛ).

    1.3. Испытания кабельных линий ОАО "Московская городская электросетевая компания" из распредустройств и сетевых сооружений, принадлежащих ОАО " Московская городская электросетевая компания", производятся персоналом ОАО "Московская городская электросетевая компания", допущенным к этим работам и имеющим соответствующую отметку в удостоверении по ТБ. Проведение испытаний осуществляется с помощью высоковольтных испытательных установок, принадлежащих ОАО "Московская городская электросетевая компания", прошедших проверку и ежегодную аттестацию в СИИ ОАО "Московская городская электросетевая компания". Использование персоналом ОАО "Московская городская электросетевая компания" испытательных или измерительных установок, принадлежащих ЦП или абонентам, не опускается.

    1.4. Разрешается производство испытаний и ОМП КЛ ОАО "Московская городская электросетевая компания" персоналу ЦП, абонентов и специализированных монтажно-наладочных организаций с помощью имеющихся у них испытательных и измерительных установок. Работники специализированных монтажно-наладочных организаций, для получения разрешения на проведение работ по высоковольтным испытаниям и ОМП КЛ из сетевых сооружений ОАО "Московская городская электросетевая компания", обязаны представить свои измерительные лаборатории и установки на освидетельствование в службу измерений и испытаний ОАО "Московская городская электросетевая компания" и пройти там собеседование с записью в удостоверение по ТБ. Периодичность освидетельствования и проверки - 1 раз в 3 года.

    1.5. Ежегодно, до 1-го января, все районы ОАО "Московская городская электросетевая компания" представляют в СИИ на согласование Журналы периодических испытаний в/в кабелей и оперативных штанг. Форма журналов представлена в приложениях №1 и №3.
    к началу страницы

     

    2. Периодичность. Нормы, схемы испытания кабельных линий.

    2.1. Кабельные линии напряжением 6, 10,20, 35 кВ испытываются:

    • вновь проложенные и после перекладки, перед засыпкой и перед включением,
    • находящиеся в эксплуатации: по графику (плановые испытания), после ремонта, длительного отключения и т.п. (внеплановые испытания).

    2.2. Кабельные линии напряжением до 1 кВ испытываются:

    • вновь проложенные - перед включением,
    • после ремонта, запаривания, заливания и т.п. (внеплановые испытания).

    2.3. Кабельные линии 6, 10, 20 и 35 кВ с бумажной изоляцией, включая кабельные вставки и выкидки на воздушных линиях, испытываются:

    • а) 1 раз в год - для ПКЛ и РКЛ, питающих особо ответственных потребителей и объекты жизнеобеспечения города;
    • б) 1 раз в 3 года - для остальных ПКЛ;
    • в) 1 раз в 5 лет все остальные РКЛ;
    • г) допускается не проводить испытание:
      • КЛ которые являются выводами из РП и ТП на воздушные линии,
      • КЛ, подлежащие выводу из работы в ближайшие 5 лет,

    2.4. Кабельные линии 10, 20 и 35 кВ с изоляцией из сшитого полиэтилена, включая кабельные вставки, испытываются:

    • перед включением КЛ в эксплуатацию,
    • после ремонтов КЛ,

    2.5. Испытания защитных пластмассовых оболочек кабелей 10-20 кВ с изоляцией из сшитого полиэтилена осуществляются:

    • перед включением КЛ в эксплуатацию,
    • после ремонтов основной изоляции КЛ,
    • в случаях проведения раскопок в охранной зоне КЛ и связанного с этим возможного нарушения целостности оболочек,
    • периодически - через 2,5 года после включения в эксплуатацию затем 1 раз в 5 лет.

    2.6. Испытание ПКЛ с помощью испытательных лабораторий или переносных испытательных установок, проводятся из РП. В случае невозможности проведения их из РП (нет доступа и т.п.) испытания могут проводиться со стороны центра питания. В этом случае в заявке должны быть указаны причины необходимости проведения этих работ с центра питания.

    2.7. Допускается одновременное испытание нескольких последовательно соединенных распределительных КЛ с отключением силовых трансформаторов, пучков параллельных КЛ, сдвоенных или спаренных КЛ.

    2.8. Кабельные выкидки и вставки испытываются без отсоединения от ВЛ и при этом установленные на ВЛ разрядники должны отсоединяться.

    2.9. Величина и длительность испытательного напряжения, прикладываемого к жилам КЛ, указана в таблице №1.

    Таблица № 1

    Цель и объекты испытания Рабочее напряжение линии (кВ) Переменное испытательное напряжение 0,1 Гц (кВ) Длительность приложения испыт. напряж. 0,1 Гц (мин) Испытательно напряжение выпрямленного тока (кВ) Длительность приложения выпрям. испыт. напряжения (мин)
    1. Кабельные линии с бумажной изоляцией:
    1.1. Перед включением в эксплуатацию (КЛ полностью или частично выполнены новым кабелем). До 1     6 10
    6     36 10
    10     60 10
    35     175 10
    1.2. В эксплуатации:
    - плановые по графику и внеочередные, До 1     2,5 кВ (мегаомметром) -
    6 12 20 30 5
    10 18 20 50 5
    35     100 5
    - для КЛ питающих особо ответственные объекты, 6 12 20 30 5
    10 18 20 50 5
    - для КЛ со сроком эксплуатации более 15 лет, кроме особо ответственных, 6   20 20 5
    10   20 40 5
    - для КЛ со сроком эксплуатации более 25 лет, кроме особо ответственных. 6 12 20 18 5
    10 18 20 30 5
    1.3. Перед включением, если КЛ находилась в отключенном состоянии более 5 дней. 6 - 10     УПК-01М -
    2. Кабельные линии с пластмассовой изоляцией:
    - вновь проложенные, до 0,66     3,5 5
    1     5,0 5
    - после ремонта до 1     2,5 кВ (мегаомметр) -
    3. Кабельные перемычки в РП и ТП с бумаго-масляной изоляцией 6 12 или
    10,5
    50Гц
    10
    10
    20 10
    10 18 или
    17,5
    50Гц
    10
    10
    30 10
    4. Кабельные линии и кабельные перемычки в РП и ТП из одножильного кабеля с изоляцией из сшитого полиэтилена вновь проложенные и после ремонта. До 1     Мегаомметр 2,5 кВ  
    6 12 или
    10,5
    50 Гц
    30 (20 после ремонта)    
    10 18 или
    17,5
    50 Гц
    30 (20 после ремонта)    
    20 35 или
    34,7
    50 Гц
    30 (20 после ремонта)    
    5. Пластмассовые оболочки (шланга) кабелей из сшитого полиэтилена вновь проложенные, после ремонта и периодические. От 10 и выше     5 10

    2.10. Для испытания кабельных линий постоянным выпрямленным напряжением используются испытательные установки, смонтированные на автомашинах (см. п.7.1 схема 1) и малогабаритные переносные установки (см.п.7.2.,7.4.-7.10.).

    2.11. Испытания кабельных линий с изоляцией из сшитого полиэтилена производится переменным напряжением сверх низкой частоты, которое генерируется специальными установками (см. п.7.11 - 7. 14.), Эти установки могут выполняться как стационарные, смонтированные на автомашине (п.7.11), и как мобильные, перевозимые любым пригодным для этого автомобильным транспортом (п.712 -7.14).

    2.12. Для проведения испытаний оболочки КЛ с изоляцией из сшитого полиэтилена используются испытательные установки - генераторы постоянного тока с максимальным выходным напряжением до 5 кВ (п.7.15.) Допускается использовать высоковольтные испытательные установки, предназначенные для испытания КЛ с бумаго-масляной изоляцией, при выполнении следующих условий:

    • Контроль выходного напряжения должен осуществляться по дисплею с цифровой индикацией или шкале киловольтметра, где 5 кВ составляют не менее четверти шкалы.
    • Контроль тока утечки должен осуществляться по микроамперметру, вручную отключая испытательную установку при превышении значений тока более чем 300 мкА.

    2.13. При испытании изоляции напряжение прикладывается поочередно к каждой жиле (фазе) кабельной линии, при этом две другие вместе с оболочкой заземляются.

    Для сокращения общего времени испытания, при испытании коротких (до 1 км) КЛ с изоляцией из сшитого полиэтилена, выполненных из одно­жильных кабелей, можно, если позволяет мощность установки, объединить все три жилы и осуществлять их испытания одновременно. При возникновении пробоя в процессе испытания, повторить по фазное испытание каждой жилы для выявления поврежденной.

    2.14. В период испытания каждой фазы КЛ с бумажной изоляцией, периодически и на последней минуте испытания, производится отсчет тока утечки по показанию микроамперметра.

    Если при испытании ток утечки будет нарастать или появляются толчки тока, продолжительность испытания следует увеличить в 2 раза. В дальнейшем, если кабельную линию не удается довести до пробоя при данном испытательном напряжении, то она испытывается повышенным напряжением по нормам для новых кабелей - 6-кратным напряжением в течение 10 минут каждая фаза. Если же кабельная линия выдержала без пробоев это испытание, то она может быть включена в работу по решению главного инженера района.

    При испытании КЛ с изоляцией из сшитого полиэтилена контроль токов утечки может не проводиться, однако, в процессе испытания необхо­димо по киловольтметру контролировать величину испытательного на­пряжения. Максимальные отклонения стрелки киловольтметра при периодической смене полярности в обоих направлениях относительно нуля (см. п. 7.9.1. - 7.9.5), указывающее установленное значение испытательного напряжения, в процессе испытания не должны снижаться более чем на 15%.

    В случае если такое снижение будет зафиксировано, следует увеличить время испытания до 1 часа. Если в течении этого времени кабельная линия выдержала это испытание без пробоев, она может быть включена в работу.

    2.15. Кабельная линия напряжением 6, 10, 20 и 35 кВ, считается пригодной к эксплуатации, если она выдержала испытательное напряжение в течение времени, указанного в п. 2.9. данной инструкции (с учетом дополнений по п.2.14.). Для кабельной линии, выполненной из 3-х одножильных кабелей с изоляцией из сшитого полиэтилена, дополнительно учитываются результаты испытания защитной оболочки, которая должна выдерживать испытание постоянным выпрямленным напряжением в соответствии с нормами п. 5 таблицы №1.

    2.16. При после ремонтном испытании кабельная линия напряжением до 1 кВ считается выдержавшей испытание, если сопротивление изоляции, измеренное мегаомметром на 2,5 кВ, не ниже 0,5 мОм. При меньших значениях сопротивления, когда испытание мегаомметром на 2,5 кВ не приводит к пробою изоляции КЛ, следует провести испытание КЛ с использованием прожигающей установки. Если в процессе испытания снижения сопротивления изоляции добиться не удается, КЛ, по решению главного инженера района, может быть включена в работу.

    2.17. Испытание и включение кабельной линии 6 - 35 кВ после ремонта следует проводить в сроки, оговоренные в п. 6 "Положения по организации и проведению аварийно восстановительных работ в ОАО "Московская электросетевая компания".

    2.18. При испытании оболочки одножильных кабелей с изоляцией из сшитого полиэтилена, испытательное напряжение прикладывается между экранами КЛ и землей. Для этого экраны каждой из жил кабельной линии, во избежание взаимного электрического контакта между собой и контуром заземления, отсоединяются от контура заземления с двух сторон линии и разводятся в разные стороны. Для экранов кабельной линии 6-10 кВ, если они объединены на строительных длинах (экраны кабелей 20 кВ и выше не объединяются), достаточно обеспечить на обоих концах КЛ только отсутствие контакта с контуром заземления. Рабочее заземление испытательной установки подключается к контуру заземления в ячейке РУ или, при работах из котлована, к заземлению созданному из металлических кольев в соответствии с положениями п.6.3.6. данной инструкции.

    2.19. Токи утечки и коэффициент асимметрии при испытании КЛс бумажной изоляцией фиксируются для дополнительной оценки изоляции, особенно для концевых заделок. Предельные значения тока утечки и коэффициента асимметрии в зависимости от испытательного напряжения приведены в таблице № 2.

    Таблица № 2

    Кабели напряжением, кВ Испытательное напряжение, кВ Предельные значения токов утечки, мА Предельные значения коэффициента асимметрии
    (Imax I Imin)
    6 24 0,15 6
    6 30 0,15 6
    6 36 0,2 8
    10 40 0,3 8
    10 50 0,5 8
    10 60 0,5 8

    2.20. В тех случаях, когда при испытании ток утечки или коэффициент асимметрии превышает предельные значения необходимо осмотреть концевые заделки и изоляторы на обеих концах КЛ, устранить видимые дефекты (пыль, влага и т.п.), после чего, если видимые дефекты не обнаружены, произвести повторное испытание. Если при повторном испытании сохраняются повышенные значения токов утечки и коэффициента асимметрии, но не наблюдается толчков тока утечки и не происходит его дальнейшего роста, кабельная линия может быть включена в работу по решению главного инженера района.

    2.21. Защитные оболочки каждой фазы КЛ с изоляцией из сшитого полиэтилена должны выдерживать испытание постоянным выпрямленным напряжением отрицательной полярности величиной 5 кВ в течении 5 минут. Ток утечки не должен превышать значение 200 мкА.

    2.22. Особенности проведения испытания изоляции КЛ 6-10 кВ, имеющих концевые заделки (КЗ) из термоусаживаемых материалов:

    • Если на ЦП на испытываемой КЛ установлена концевая заделка из термоусаживаемого материала, то испытания разрешается проводить из РП только при полностью обесточенной ячейке на ПЦ.
    • Подъем испытательного напряжения и отсчет токов утечки осуществлять при поэтапном достижении испытательного напряжения. На первом этапе, контролируя значения испытательного напряжения по киловольтметру, плавно повышая его до значения 5 кВ, после чего следует выдержать паузу 10-15 сек во время которой провести замер тока утечки, сначала по шкале 10 мА, а затем по шкале 1 мА. Если ток по шкале 10 мА будет выше 1 мА и нет тенденции к его снижению, испытания следует прекратить. Повторные испытания необходимо будет проводить со стороны ПЦ.
    • Если ток утечки по шкале 10 мА будет меньше 1 мА, следует переключить прибор на шкалу 1 мА и замерить ток утечки, который при исправном кабеле не должен превышать 500 мкА. После этого подъем напряжения можно продолжить ступенями по 5 кВ, до достижения испытательного напряжения. Контроль тока утечки производится через каждые 5 кВ, аналогично указанному выше.
    • Если в процессе испытания произошел пробой КЛ, необходимо отключить испытательную установку от сети, не допуская повторного поднятия напряжения, как на поврежденной фазе так и на остальных не испытан­ных фазах.
    • При испытании КЛ переменным напряжением 0,1 Гц, в отсутствии возможности контроля токов утечки, следует немедленно прекращать испытания при пробое или первых признаках повышения нагрузки. То есть когда заданный уровень испытательного напряжения не устанавливается в течении более 5 периодов на начальном этапе испытания или когда в процессе испытания фиксируется снижение уровня более чем на 10% в течении более 3-х периодов заданной частоты колебаний испытательного напряжения.

    2.23. Кабельные линии с бумажной изоляцией, имеющие вставки кабелем с изоляцией из сшитого полиэтилена длинною менее 15 метров могут испытываться постоянным выпрямленным напряжением в соответствии с нормами таблицы 1. При наличии вставки кабелем с изоляцией из сшитого полиэтилена более 15 метров испытание проводится переменным напряжением сверх низкой частоты. При этом оболочка кабеля с изоляцией из сшитого полиэтилена не испытывается.
    к началу страницы

     

    3. Определение мест повреждений кабельных линий

    3.1. Виды повреждений КЛ и применяемые методы определения мест повреждений приводятся в таблице №3.

    Таблица № 3

    № п.п. Вид повреждения Переходное сопротивление в месте повреждения, Ом Пробивное напряжение в месте повреждения, кВ Рекомендуемый метод определения места повреждения
    Относительный Абсолютный
    1. Однофазное 0 0 Импульсный Акустический, индукционный, метод накладной рамки.
    2. Однофазное 200-50000 0 Волновой, Импульсно-волновой Акустический
    3. Однофазное Свыше 500000 От 1 до 50 ("заплывающий пробой") Колебательный разряд Акустический, индукционно-импульсный
    4. Междуфазное с замыканием двух жил на оболочку 0-1000 0 Импульсный Акустический, индукционный
    5. Междуфазное с замыканием двух жил на оболочку 200-50000 0 Волновой, Импульсно-волновой Акустический, индукционный с предваритель­ным снижением переходного сопротивления.
    6. Междуфазное с замыканием всех трех жил на оболочку 0 0 Импульсный Индукционный, акустический
    7. Междуфазное с замыканием всех трех жил на оболочку Свыше 500000 От 1 до 50 Колебательный разряд Индукционно-импульсный, акустический
    8. Междуфазное без замыкания на оболочку 0-1000 0 Импульсный Индукционный с предварительным снижением переходного сопротивления
    9. Растяжка фаз, пробой на оболочку КЛ От 200 до 500000 До испытательного Импульсный Акустический, индукционно-импульсный
    10. Растяжка одной, двух, трех фаз Свыше 500000 До испытательного через растяжку на заземленные жилы КЛ Импульсный Акустический
    11. Повреждение оболочки одножильного кабеля с изоляцией из сшитого полиэтилена. От О до 5000 0-1,5 Петлевой Метод постоянного напряжения (шагового потенциала),
    12. Замыкание жилы на оболочку КЛ 10 - 20 кВ с изоляцией из сшитого полиэтилена. От 200 до 500000 то 1 до 20 Волновой, импульсно-волновой Акустический
    13. Обрыв одной, двух или трех жил (с замыканием или без замыкания фаз на оболочку) КЛ с изоляцией из сшитого полиэтилена. От 200 до 500000 От 1 до 20 Импульсный Акустический, индукционно-импульсный

    3.2. При автоматическом отключении КЛ или отключении ее с "землей" должен быть произведен осмотр трассы КЛ с целью обнаружения возможной несанкционированной раскопки или шурфления на трассе КЛ.

    3.3. Перед началом работ по ОМП КЛ производитель работ должен иметь кальки на всю протяженность трассы, определить способ прокладки КЛ (в земле, подземных сооружениях и т.д.), знать характер и причину повреждения изоляции КЛ (автоматическое отключение, отключение с "землей", пробой при испытании).

    Знание способа прокладки, характера и причин повреждения необходимы, так как они определяют технологию и сокращают время ОМП.

    3.4. При повреждении одной фазы КЛ на оболочку с сопротивлением в месте повреждения близким к нулю следует применить следующую технологию:

    • определить расстояние до зоны повреждения приборами типа Р5-10, Рейс-105, Рейс-205 или подобными им импульсными искателями повреждения, без прожигания изоляции других фаз кабеля;
    • при расположении зоны повреждения в кабельном сооружении (коллекторе) или на расстоянии от края кабельного сооружения не более 100 метров, для ОМП следует применять акустический метод или метод накладной рамки;
    • в случае неуспешного применения метода накладной рамки, следует произвести разрушение спая фаза - оболочка путем подачи импульсов от батареи конденсаторов и двух других здоровых фаз. Предварительно эти фазы должны быть испытаны повышенным выпрямленным напряжением, для КЛ 6 кВ не более 18 кВ, для КЛ 10 кВ не более 25 кВ - во избежание пробоя кабеля в другом месте;
    • если в результате подачи импульсов удалось разрушить глухой спай, то для ОМП следует применить акустический метод;
    • применение силовых трансформаторов ТП, РТП непосредственно в качестве мощного источника тока при разрушении нулевого переходного сопротивления (спая) в месте повреждения кабеля категорически запрещается;
    • выпрямительные установки трехфазного тока для разрушения спая в месте замыкания фазы на оболочку, при нахождении зоны повреждения кабеля, в пределах 100 метров от начала или конца кабельного сооружения (коллектора), могут быть использованы только при наличии регулятора тока прожига (см. устройство по п. 7.8.);
    • если в процессе определения зоны повреждения зафиксировано, что место повреждения расположено в грунте, можно вести прожигание, дожигание и ОМП любым методом;
    • если зона повреждения падает на концевую воронку противоположного конца кабеля, то следует переехать и подключить лабораторию с другого конца КЛ, а при невозможности этого и необходимости прожигания, следует выставить наблюдающего.

    3.5. На автоматически отключившихся КЛ рекомендуется следующая технология ОМП:

    • определение расстояния до зоны повреждения приборами типа Р5-10, Рейс-105 или подобными импульсными искателями повреждения;
    • в случае неуспешного применения импульсных искателей повреждения, следует произвести испытание всех фаз повышенным выпрямленным напряжением, предварительно включив и настроив прибор типа Щ4120 или ЦР0200. Определение расстояния до места повреждения этими приборами проводить при первых пробоях изоляции.
    • если кабель в месте повреждения имеет сопротивление более 200 Ом и импульсным методом невозможно определить расстояние до зоны повреждения, разрешается проводить прожигание изоляции кабеля от испытательной и прожигательной установки, но током не более, чем ЗА при условии его контроля в первичной цепи установки (на стороне питания);
    • при расположении зоны повреждения в кабельном сооружении (коллекторе) или на расстоянии от края кабельного сооружения не менее 300 метров (если зона определялась приборами типа Щ4120 или ЦР0200), и если явное повреждение не обнаружено, необходимо определять место повреждения акустическим методом;
    • если повреждение акустическим методом не обнаружено, то при ОМП индукционным методом разрешается использовать генератор звуковой частоты на напряжение 115 В по бифилярной схеме, при этом ток не должен превышать 10 А. Использование высших ступеней напряжения запрещается. При невозможности контроля выходного напряжения, использование для этих целей звуковых генераторов с выходной мощностью более 1,5 кВт-запрещается.

    3.6. На КЛ пробитой при испытаниях, рекомендуется следующая технология ОМП:

    • включение и настройка измерителя расстояния до места повреждения кабеля типа Щ4120, ЦР0200 и определение расстояния до места повреждения при первых пробоях изоляции. При напряжении пробоя изоляции менее 15 кВ следует подавать выпрямленное напряжение от прожигательного устройства. При этом после первых пробоев изоляции, выходное напряжение прожигательного устройства должно быть снижено до нуля с целью предотвращения возникновения процесса горения.
    • расстояние до зоны повреждения, измеренное по прибору Щ4120, ЦР0200 позволяет определить, где находится зона повреждения в грунте или кабельном сооружении,
    • дальнейшее ОМП должно производиться в соответствии с п. 3.5.

    3.7. На КЛ, имеющей повреждение в виде растяжки одной, двух или трех жил без пробоя на оболочку, рекомендуется следующая технология ОМП:

    • определение расстояния до зоны повреждения приборами типа Р5-10, Рейс-105, Рейс-205 или подобными импульсными искателями повреждения;
    • заземлить все три фазы на противоположном конце КЛ, место повреждения определять акустическим методом;
    • если повреждение акустическим методом не обнаружено, то при ОМП индукционным методом использовать генератор звуковой частоты на частоте 10 кГц, подключив его по схеме поврежденные фазы - оболочка. Наличие муфты в предполагаемом месте повреждения является косвенным признаком правильности его определения.
    • для повышения достоверности определения места повреждения необходимо прослушать сигнал генератора звуковой частоты (ЮкГц), включивего поочередно с обоих концов КЛ на поврежденные фазы-оболочка при одинаковом токе. На трассе КЛ прослушать сигнал от генератора до его прекращении с обеих сторон, после чего измерить расстояние между двух полученных точек прекращения сигнала и разделить его пополам. В полученной точке производить раскопку.

    3.8. При ОМП оболочки кабеля с изоляцией из сшитого полиэтилена рекомендуется следующая технология:

    1. Для определения расстояния до места повреждения защитной оболочки на землю используют петлевой метод, основанный на поочередном измерении падения напряжения на участках экрана кабеля: от начала КЛ до места повреждения оболочки (U1), а затем от конца КЛ до места повреждения (U2), при постоянной величине тока, протекающего по этим участкам экрана:
      • Для реализации этого метода на противоположном конце кабельной линии объединяются жила и экран фазы с поврежденной оболочкой и жила любой соседней фазы. Для кабельных линий напряжением 10 кВ, имеющих на строительной длине муфты с объединенным экраном всех трех фаз, схема соединений на противоположном конце может быть вы­полнена путем закорачивания всех отсоединенных от контура заземления экранов и жил между собой. Напряжения Ш и U2 измеряются прибором MFM 5-1, включенным между жилой и экраном с дефектной оболочкой. В качестве милливольтметра может быть использован тестер или муль-тиметр (например, М8900), входящий, согласно списка №11, в состав приборов для производства работ по испытаниям и измерениям.
      • Генератор постоянного тока поочередно подключается относительно контура заземления: к экрану с дефектной оболочкой, при этом измеряется напряжение U1, и к соседней жиле, при этом измеряется напряжение U2.
      • При известной длине КЛ (L) расстояние до повреждения (Lx) рассчитывается по форму: Lx = L-Ul/ (U1+U2).
    2. Для определения повреждения защитной пластмассовой оболочки КЛ, непосредственно на трассе, используется метод "шаговых потенциалов":
      • Экран дефектной оболочки КЛ отсоединяется от контура заземления (отбалчивается) с двух сторон КЛ. Для кабельных линий напряжением 10 кВ, имеющих на строительной длине муфты с объединенным – экраном всех трех фаз, отбалчиваются все экраны. Как правило, ранее собранная схема для определения расстояния до места повреждения может быть использована и при поиске места повреждения непосредственно на трассе.
      • Генератор постоянного напряжения подключается одним концом к оболочке КЛ другим концом к контуру заземления. При этом желательно, для более достоверной идентификации сигнала на трассе, включить генератор в режиме периодической генерации последовательности импульсов тока.
      • В зоне предполагаемого места повреждения, перемещаясь вдоль трассы, проводят измерения. Для этого, погружая оба щупа в землю на приблизительно одинаковом расстоянии, производится измерение разности потенциалов. До места повреждения прибор, с помощью которого производится измерение разности потенциалов, будет показывать отклонение стрелки от среднего положения в одну сторону, а за местом повреждения в другую. По мере приближения к месту повреждения величина фиксируемого потенциала будет возрастать и непосредственно перед местом повреждения будет зафиксировано наибольшее значение измеренного потенциала. Сразу за местом повреждения стрелка индикатора отклоняется на тоже число делений но в другую сторону. При расположении щупов на одинаковом расстоянии от места повреждения, стрелка индикатора останется в нулевом положении. Таким образом индикация направления тока указывает место расположения повреждения.

    3.9. При ОМП на КЛ с изоляцией из сшитого полиэтилена напряжением от 10 кВ и выше рекомендуется следующая технология:

    • Перед определением места повреждения на КЛ необходимо провести испытание изоляции всех трех жил кабеля относительно оболочки и выявить поврежденную жилу.
    • Испытание следует проводить с помощью высоковольтной испытательной установки выпрямленного напряжения. Испытываются все три жилы КЛ напряжением не более 25 кВ, предварительно включив и настроив прибор типа Щ 4120 или ЦР0200. Определение расстояния до места повреждения этими приборами проводить при первых пробоях изоляции.
    • После выявления поврежденной жилы, при неуспешном определении расстояния до места повреждения волновым методом, необходимо с помощью прожигающей установки (с учетом требований п. 3.5. и п. 3.17. данной инструкции), снизить сопротивление в месте пробоя до величины от 0 до 150 Ом. Это позволит для определения расстояния использовать приборы Р-5-10, Рейс-105, Рейс-205.
    • В случае неуспешного применения импульсных искателей повреждения, если кабель в месте повреждения имеет сопротивление более 200 Ом и импульсным методом невозможно определить расстояние до зоны повреждения, необходимо с помощью прожигающей установки снизить сопротивление в месте повреждения или использовать импульсно-дуговой метод.
    • При определении расстояния до места обрыва КЛ также используются приборы Р-5-10, Рейс-105 и Рейс-205.
    • Место повреждения жилы на трассе КЛ определяют акустическим методом. С помощью импульсно волнового генератора в поврежденную жилу КЛ посылается высоковольтная волна от заряженного конденсатора, которая в месте повреждения создает пробой. В предполагаемой зоне повреждения мастер по измерениям с помощью акустического датчика и усилителя точно определяет место повреждения.
    • В случае, если сопротивление в месте повреждения будет иметь величину от 0 до 100 Ом при определении повреждения может быть использован индукционный метод при котором измеритель, перемещаясь по трассе кабеля, фиксирует показание индикатора - над местом повреждения произойдет резкое увеличение показания индикатора, (см. пп. 4.3.5 Методические указания по определению места повреждения силовых кабелей напряжением до 10 кВРД 34.20.516.-90).

    3.10. При ОМП акустическим методом, в случае если на противоположном конце кабельной линии не установлено заземление на всех трех фазах, запрещается поднимать напряжение заряда конденсатора акустической установки: для КЛ 10 кВ - выше 25 кВ, для КЛ 6 кВ - выше 18 кВ.

    3.11. При определении в пучке кабеля с бумажной изоляцией (в раскопке или в коллекторе) необходимо выполнить следующие мероприятия:

    • на противоположном конце КЛ от места подключения генератора установить спецзаземление или защитное заземление на все три фазы;
    • на втором конце кабеля установить переносной генератор, подключить его между двух, не имеющих обрывов, фаз;
    • искомый кабель определяется на месте с помощью накладной рамки;
    • в случае отсутствия в искомом кабеле двух целых имеющих связь между собой или "землей" жил, его выделение необходимо проводить с помощью акустической установки. Кабель в пучке в этом случае определяется по наличию выбросов из него огня и искр.
    • при растяжке двух или трех жил включить переносной генератор между фаз, установив максимальную частоту генерации 9600 - 10000 Гц. Открытый участок кабеля должен быть не менее 2-х метров с обеих сторон от предполагаемого места повреждения. Генератор поочередно устанавливать с двух концов кабельной линии. Искомая кабельная линия определяется с помощью накладной рамки с усилителем по наличию сигнала "скрутки" со стороны подключения генератора. При отсутствии уверенного прослушивания двух максимумов сигнала "скрутки" выделять КЛ в пучке запрещается, при необходимости следует с обеих сторон расширить зону раскопки.

    3.12. При определении расположения одножильного кабеля в пучке (на раскопке или в коллекторе) необходимо выполнить следующие мероприятия:

    • На противоположном конце выбираемого одножильного кабеля, соединить предварительно отключенную жилу с контуром заземления. При этом не следует соединять жилу непосредственно с экраном кабеля. В случае недоступности контура заземления (например, в котловане, либо на кабеле, не заведенном в сетевое сооружение) жилу следует соединить с металлическим колом, забитым в землю и на этот кол подсоединить экран.
    • На ближнем конце определяемого кабеля установить переносной генератор переменного напряжения пилообразной формы, подключив его по схеме: жила - контур заземления.
    • После включения генератора необходимо провести пробное измерение в начале кабельной линии. Для этого клещи с подключенным приемником накладываются на определяемый кабель. Клещи охватывают кабель целиком, ниже места разделки (недопустимо охватывать только жилу кабеля), таким образом, чтобы направление маркировки - стрелки на корпусе клещей, указывало в сторону конца кабеля. В этом случае стрелка на индикаторе приемника будет периодически отклоняться вправо в зеленый сектор.
    • На месте проведения выбора искомого кабеля из пучка кабелей, клещами поочередно охватываются отдельные кабели, при этом стрелка на корпусе клещей должна быть направлена в сторону конца кабельной линии. При поочередной проверке искомый кабель выявляется по появлению отчетливого отклонения стрелки индикатора приемника в зеленый сектор. Это отклонение должно быть практически таким же, как и при проверке в начале кабельной линии. На остальных кабелях отклонение будет небольшим и противоположного направления.
    • Следует помнить, что метод определения одножильного кабеля в пучке не гарантирует отсутствия ошибок. В частности, характерной ошибкой при выборе кабеля в пучке является случай, когда измерение проводится на кабельной петле. В этом случае направление наводимого тока может совпадать с направлением тока в искомом кабеле и наоборот направление наводимого тока от петли искомого кабеля обратное и совпадает с направлением наводимого тока от всех остальных соседних кабелей.

    3.13. Разрезать кабельную линию, выполненную из одножильных кабелей, можно только после обязательного предварительного прокола двух фаз, который проводится в следующей последовательности:

    • определить в пучке две фазы КЛ в соответствии с п. 3.12.,
    • установить на каждую из этих выделенных фаз по пиротехническому проколу, каждый из которых должен быть заземлен на металлический кол,
    • поочередно проколоть выделенные фазы.

    3.14. Для определения трасс и глубины залегания кабелей с бумажной изоляцией используется индукционный метод (см. п.п. 4.3.1. и 4.3.2. Методические указания по определению места повреждения силовых кабелей напряжением до 10 кВ РД 34.20.516.-90). При этом звуковой генератор подключается по схеме жила - контур заземления.

    При определении трассы КЛ мастер по измерениям, при горизонтально расположённом индукционном датчике, передвигается по ней и слышит максимальный сигнал в головных телефонах непосредственно над кабелем. При вертикально расположенном индукционном датчике, измеритель слышит в головных телефонах минимальный сигнал, который усиливается при перемещении вправо или влево от трассы кабельной линии. Трасса КЛ определяется по минимальному звучанию сигнала над кабелем в наушниках приемной аппаратуры при вертикально расположенном индукционном датчике.

    3.15. При определении глубины прокладки кабеля, точно над трассой кабеля устанавливают индукционный датчик под углом 45° к плоскости земли. Перемещая датчик перпендикулярно трассе, находят на поверхности земли точку в которой пропадает звучание сигнала в головных телефонах. Расстояние от этой точки до трассы равно глубине залегания кабеля.

    3.16. Для обнаружения трассы одножильного кабеля с изоляцией из сшитого полиэтилена звуковой генератор подключается одним концом к жиле, а вторым к экрану КЛ, не отболченному от контура заземления сетевого сооружения, а на противоположном конце КЛ устанавливается закоротка между жилой и экраном. Экран при этом от контура заземления не отбалчивается.

    3.17. Трасса КЛ определяется по минимальному звучанию сигнала над кабелем в наушниках приемной аппаратуры при вертикально расположенном индукционном датчике. Глубина залегания определяется также как и для кабеля с бумажной изоляцией.

    3.18. При определении места повреждения на кабелях низкого напряжения до 1 кВ с использованием акустического метода запрещается использовать установку "высоковольтной акустики". На кабелях низкого напряжения разрешается работать "низковольтной акустикой" при этом напряжение заряда конденсаторов не должно превышать 1,5 кВ.

    3.19. Непосредственно в день проведения замеров мастер по измерениям оформляет эскиз (форма эскиза и порядок его оформления изложены в приложении №6).

    Эскиз ОМП хранится на РДП до завершения ремонта. Категорически запрещается использовать для проведения ремонта КЛ непосредственно эскизы ОМП. Эскиз ОМП является основным рабочим документом, используемым при составлении эскизов для получения ордера на ремонт КЛ.

    3.20. В котловане и подземном сооружении перед выполнением ремонтных или монтажных работ на кабельной линии необходимо всегда проводить уточнение кабеля в пучке. После уточнения кабель должен быть перевязан и показан либо допускающему, либо производителю работ. По окончанию работ по уточнению, производится прокол и резка КЛ.

    Производитель работ, проводивший уточнение кабеля в пучке, может быть привлечен в качестве допускающего либо производителя для вы­полнения работы по проколу этой КЛ.

    3.21. Особенности проведения работ по ОМП на КЛ 6 - 10 кВ частично или полностью проходящих по подземным сооружениям (подвалам ЦП, кол­лекторам, колодцам и т.п.):

    • Перед определением места повреждения измеритель должен испытать все жилы КЛ испытательным напряжением, предварительно включив и настроив прибор типа Щ 4120 или ЦР0200. Определение расстояния до места повреждения этими приборами проводить при первых пробоях изоляции.
    • если кабель в месте повреждения имеет сопротивление более 200 Ом и импульсным методом невозможно определить расстояние до зоны повреждения, то в этом случае рекомендуется использовать импульсно-дуговой метод;
    • если выше приведенными методами не удается определить зону повреждения или если измеренное расстояние до места повреждения находится в зоне 100 м от начала или конца коллектора, при дальнейших работах по ОМП разрешается проводить прожигание, но током не более ЗА в цепи сетевой обмотки прожигающего трансформатора.

    3.22. Особенности проведения работ по ОМП на ПКЛ 6 - 10 кВ с колпаками, установленными на отболченные жилы кабеля:

    • ОМП на ПКЛ с колпаками, установленными на отболченные жилы кабеля, проводятся из РП.
    • Перед определением места повреждения измеритель должен испытать все жилы КЛ испытательным напряжением, но не более чем 3Uh., предварительно включив и настроив прибор типа Щ4120 или ЦР0200. Определение расстояния до места повреждения этими приборами проводить при первых пробоях изоляции.
    • До определения зоны повреждения не разрешается проводить прожигание. В случае, если без прожига зону определить невозможно или если измеренное расстояние до места повреждения находится в зоне 100 м от концевой заделки на ПЦ, дальнейшие работы по ОМП проводить только при условии полного обесточения ячейки на ПЦ.
    • В случае если зона повреждения не падает на концевую заделку или в коллектор, мастер по измерениям может производить работы по ОМП любым способом.

    3.23. Особенности проведения работ по ОМП на ПКЛ 6-10 кВ, имеющих концевые заделки (КЗ) из термоусаживаемых материалов:

    • Если на стороне ЦП на КЛ установлена концевая заделка из термоусаживаемого материала, то ОМП разрешается проводить из РП только при полностью обесточенной ячейке на ПЦ.
    • Если при ОМП ПКЛ из РП питающая КЛ не заземлена на центре питания с помощью стационарных заземляющих ножей или переносного защитного заземления, необходимо около ячейки на ЦП выставить персонал для наблюдения с радиотелефоном для связи с измерительной лабораторией.
    • Перед определением места повреждения измеритель должен испытать все жилы КЛ испытательным напряжением, но не более чем 3Uh. При этом персонал выставленный для наблюдения должен внимательно прислушиваться и смотреть за состоянием концевой заделки и, в случае появления треска, дыма, огня, немедленно сообщить об этом измерителю с целью прекращения работ.
    • В случае, если для определения расстояния до места повреждения необходимо снизить переходное сопротивление, разрешается проводить прожигание, но током не более ЗА, при этом персонал выставленный для наблюдения должен находиться около ячейки и наблюдать за ее состоянием во время прожигания.
    • После определения расстояния до места повреждения, по команде мастера по измерениям, персонал, выставленный на ПЦ для наблюдения, может быть снят, однако после этого мастеру по измерениям запрещается испытывать другие фазы поврежденного кабеля или прожигать их.
    • В случае если измеренное расстояние до места повреждения находится в зоне 100 м от концевой заделки на ПЦ, персонал выставленный для наблюдения должен оставаться на ЦП до полного определения на трассе места повреждения.
    • В случае если место повреждения не попадает в коллектор или в концевую заделку мастер по измерениям может производить работы по ОМП любым способом, учитывая выше приведенное ограничение на величину тока прожига.

    3.24. Особенности проведения работ по ОМП на кабельных линиях ОАО "Московская городская электросетевая компания", частично проходящих в сооружениях метрополитена:

    • Перед началом работ по измерению расстояния до места повреждения выполняются работы по шунтированию изолирующих муфт.
      Шунтирование изолирующих муфт осуществляется работниками ОАО "Московская городская электросетевая компания" со стороны центра питания и со стороны сетевых сооружений ОАО "Московская городская электросетевая компания".
      Работы по определению кабеля в пучке и шунтированию изолирующих муфт проводятся по заявке ОАО " Московская городская электросетевая компания" старшему сменному энергодиспетчеру службы Электроснабжения метрополитена. Допуске сооружения метрополитена производит персонал службы Электроснабжения метрополитена на основании выписанного наряда.
    • Перед определением места повреждения измеритель должен испытать все жилы КЛ испытательным напряжением, предварительно включив и настроив прибор типа Щ 4120 или ЦР0200. Определение расстояния до места повреждения этими приборами проводить при первых пробоях изоляции.
    • Если кабель в месте повреждения имеет сопротивление более 200 Ом и импульсным методом невозможно определить расстояние до зоны повреждения, то в этом случае рекомендуется использовать импульсно-дуговой метод. При определении расстояния до места повреждения запрещается использовать режим прожигания.
    • В случае если место повреждения кабеля находится на расстоянии менее 100 метров от изолирующей муфты в сторону РУ ОАО "Московская городская электросетевая компания" или ЦП, определять место повреждения можно только в ночное время после окончания движения поездов и снятия напряжения с контактного рельса.
    • В случае, если место повреждения кабеля находится на расстоянии более 100 метров от изолирующей муфты в сторону РУ ОАО "Московская городская электросетевая компания" или ЦП, определять место повреждения можно любыми методами и в любое время из РУ ОАО "Московская городская электросетевая компания", ближайшего к месту повреждения. При этом можно использовать режим прожигания.
    • В случае если зона повреждения расположена за изолирующей муфтой (находится в сооружениях метрополитена) ОАО "Московская городская электросетевая компания" подает заявку на ОМП старшему сменному энергодиспетчеру службы Электроснабжения метрополитена. Производителю работ от ОАО "Московская городская электроеетевая компания", разрешается для ОМП использовать индукционный, акустический методы. Для снижения сопротивления изоляции в месте повреждения можно использовать метод прожигания, при этом ток прожигания не должен превышать 3 А измеренному в первичной обмотке прожигающего трансформатора. Работы по ОМП в сооружениях метрополитена могут проводиться только в ночное время.


    к началу страницы

     

     

    4. Испытание изоляции оборудования распределительных пунктов и трансформаторных подстанций 6-10 кВ

    4.1. Испытания изоляции оборудования распределительных устройств 6 - 10 кВ производятся перед вводом в эксплуатацию, после капитального ремонта и при переводе с напряжения 6 кВ на 10 кВ. Не подлежит приемочным испытаниям оборудование КРУ 10 кВ с элегазовой изоляцией типа RM-6 согласно инструкции Ш Б-3 'По эксплуатации КРУ 10 кВ RM-6 и сборок 0.4 кВ фирмы "Мерпен Жерен". Остальное оборудование распределительных пунктов и трансформаторных подстанций испытывается в соответствии с РД 34.45-51. 300-97 "Объем и нормы испытаний электрооборудования"

    Испытание производится от передвижной испытательной установки, смонтированной по схемам № 3 и 7.

    4.2. Все оборудование перед началом испытания повышенным напряжением должно быть осмотрено, очищено от пыли и загрязнения.

    Испытанию подвергается только исправное по внешнему виду оборудование.

    4.3. Испытание изоляции оборудования распределительных устройств производиться повышенным напряжением переменного тока 50 Гц по следующей схеме: каждая фаза (или все три фазы) по отношению к контуру заземления РУ.

    Если при испытании мощность испытательного трансформатора окажется недостаточной, то следует вести испытания каждой фазы отдельно, относительно контура заземления, при этом две другие фазы заземляются или испытывать по секциям, ячейкам.

    4.4. Величина испытательного напряжения для всех видов оборудования, кроме силовых трансформаторов, перед вводом в эксплуатацию и в эксплуатации после капитального ремонта, устанавливается согласно ниже приведенной таблицы № 4

    Таблица № 4

    Класс напряжения электрооборудования, KB Испытательное напряжение, кВ
    Фарфоровая изоляция Другие виды изоляции
    6 32 28,8
    10 42 37,8

    Изоляция оборудования, имеющая электрическую прочность ниже предусмотренными нормами, согласно данных завода изготовителя, испытывается напряжением, соответствующим паспортным данным завода изготовителя. В частности, для выключателей типа ВЭМ на рабочее напряжение 10 кВ величина испытательного напряжения переменного тока составляет 27 кВ.

    Длительность приложения напряжения переменного тока 1 минута.

    В ячейках КРУ, КРУН и КРУМ, не имеющих кабельных разъединителей, трансформаторы тока и опорные изоляторы испытываются вместе с кабелями напряжением постоянного тока по нормам, соответствующим нормам испытания кабельных линий.

    4.5. Оборудование подстанции считается выдержавшим испытание, если во время испытания не наблюдалось пробоев, потрескивания, частичных поверхностных разрядов, перекрытий или усиленного коронирования.

    4.6. У вентильных разрядников напряжением 6, 10 кВ производится измерение сопротивления изоляции мегомметром на напряжение 2500 В, у разрядников напряжением менее 3 кВ - мегомметром на напряжение 1000 В.

    Измеренное сопротивление должно быть не менее 1000 мОм.
    к началу страницы

     

    5. Испытание защитных средств, находящихся в инвентаре подстанции.

    5.1. Испытание оперативных изолирующих штанг производится один раз в 2 года переменным напряжением 40 кВ в течение 5 минут.

    5.2. Защитные средства испытываются переменным напряжением на установках, смонтированных по схемам №1,2,7.

    5.3. Испытание переносной испытательной установкой проводится, как правило, в сетевом помещении, на выделенном огражденном участке, при закрытых и запертых на замок дверях ограждений сборок и ячеек высокого напряжения. Испытания в других местах могут проводиться, при условии наличия там контура заземления, рабочее место при этом должно быть ограждено.

    5.4. Перед испытаниями защитные средства осматриваются и очищаются от пыли и загрязнения.

    Испытанию подвергаются только годные по внешнему виду защитные средства.

    При испытании изолирующих штанг испытательный провод подсоединяется к крюку штанги, провод заземления - к контуру заземления и к вре­менному электроду, наложенному у ограничительного кольца со стороны изолирующей части.

    5.5. Изолирующие штанги считаются годными к эксплуатации, если во время испытания отсутствуют разряды, пробои или перекрытия.

    5.6. Испытания осуществляются в соответствии с графиком, отражаемом в "журнале учета и испытаний оперативных изолирующих штанг, находящихся в инвентаре подстанций" Форма журнала приведена в приложении №3.
    к началу страницы

     

    6. Правила безопасности при производстве испытаний кабелей, оборудования, защитных средств и ОМП на кабельных линиях.

    I. Общие положения.

    6.1.1. Всегда необходимо помнить и выполнять 3 основные правила электробезопасности:

    1. Отключи - сними напряжение.
    2. Проверь отсутствие напряжения.
    3. Наложи защитное заземление.

    6.1.2. Работы по испытаниям, определениям мест повреждений я уточнениям кабельных линий, оборудования подстанций, в том числе и недействующих, оперативных изолирующих штанг, ведутся по наряду.

    6.1.3. По распоряжению, с записью в журнал работ по нарядам и распоряжениям, можно проводить работы с подключением звукового генератора, для определения КЛ в пучке и импульсного измерителя неоднородности линии, при условии, что работа будет продолжаться не более 1 часа. По распоряжению можно также проводить измерения мегаомметром в электроустановках до 1000 В.

    6.1.4. При испытании КЛ цепочкой, в случае пробоя, выделение поврежденной КЛ производится в соответствии с Инструкцией VII-Б-8 "по предотвращению и ликвидации технологических нарушений в ОАО "Московская городская электросетевая компании".

    Дальнейшие работы по испытаниям проводятся по новому наряду.

    6.1.5. Допуск по нарядам, выданным на проведение измерений и испытаний, может быть произведен только после сдачи нарядов другими бригадами, работающими на подлежащем испытанию оборудовании или участке присоединения.

    6.1.6. Испытания и ОМП КЛ с применением передвижной испытательной лаборатории проводятся бригадой в составе не менее 3-х человек. Производитель работ должен иметь квалификационную группу по ЭБ не ниже IV, член бригады - группу не ниже III, наблюдающий, выставленный для охраны - группу II. При этом производитель работ и член бригады должны быть обучены и допущены к этому роду работ, а также иметь отметку об этом в удостоверении по ЭБ.

    6.1.7. Испытания, проводимые с использованием переносной испытательной установки, проводятся бригадой в составе не менее 2-х человек. Производитель работ должен иметь квалификационную группу ЭБ не ниже IV, а член бригады не ниже III. При этом производитель работ и член бригады должны быть обучены и допущены к данной работе, иметь отметку об этом в удостоверении по ЭБ.

    6.1.8. В состав бригады, производящей измерения или испытания, могут быть включены лица оперативно - ремонтного персонала с квалификационной группой не ниже II для выполнения подготовительных работ или охраны испытательной установки. В тоже время в составе бригады, должно быть не менее 2-х человек, допущенных к проведению испытаний.

    6.1.9. При проведении работ по измерениям и испытаниям КЛ, со стороны сетевых сооружений не имеющих данных о величине сопротивления заземляющих устройств или из котлована, в строке наряда "отдельные указания" следует указывать на необходимость проведения предварительных работ по обеспечению нормативного значения сопротивления и замера величины сопротивления контура заземления.

    6.1.10. Оформление работ нарядом, отключение рабочего напряжения, вывешивание плакатов, установка ограждений, проверка отсутствия напряжения, установка заземления, допуск к работам, инструктаж членов бригады осуществляется согласно "Межотраслевых правил по охране труда (правила безопасности) при эксплуатации электроустановок".

    6.1.11. Испытания и измерения производятся со стороны РП, ТП, вводов, СП и в некоторых случаях со стороны ЦП.

    6.1.12. Допускается проводить испытания и измерения из котлованов, вводов. При этом лицо, выдающее наряд, определяет условия по обеспечению надежного заземления машины (испытательной установки), а допускающий обязан измерить величину сопротивления заземления. Измерения проводятся в соответствии с "Методикой измерения сопротивления заземляющих устройств измерителями сопротивления заземления МС-08, М416, Ф4103-М". При работе из котлованов по ОМП или испытаниям КЛ, в любом случае необходимо соединить заземляющий кол с оболочкой и броней испытываемого кабеля.

    6.1.13. При испытании или ОМП КЛ со стороны абонентских п/с персоналу ОАО " Московская городская электросетевая компания" необходимо иметь командировочное направление за подписью руководства района. Выписка наряда на работу и допуск осуществляет персонал абонента.

    6.1.14. Запрещается проводить работы по ОМП и испытаниям КЛвт.ч и мегомметром, в ТП со сборками с вертикальным расположением однополюсных разъединителей в тех случаях, когда на сборке имеется отключенный разъединитель другого присоединения, ножи которого находятся под напряжением.

    В тех случаях, когда две или более КЛ в РП или ТП присоединены к общему выключателю (ВМ, ВН) через шинный мост со своими отдельными разъединителями (ВН), расположенными в разных ячейках, то определение мест повреждений и испытания таких КЛ, в том числе и мегомметром, проводятся с отключением общего выключателя (ВМ, или ВН), и всех разъединителей (ВН) в ячейках через которые проходит шинный мост. Т.е. шинный мост должен быть без напряжения. Под напряже­нием могут оставаться сборные шины РУ, неподвижные контакты ШР (ШВН), КЛ и подвижные контакты ЛР (ЛВН) в соседних ячейках.

    В случаях, когда в ТП типа 4ТО 2x630 демонтированы ШВН и шинный мост, а КЛ подключена к сборным шинам только через линейный выключатель нагрузки (ЛВН), ОМП и испытания таких КЛ, в т.ч. и мегомметром, проводятся с отключением ЛВН в той ячейке откуда производятся работы, при этом подключение к КЛ осуществляется при помощи штанг с в\в проводом для испытаний ("однооска") с длиной изолирующей части не менее 700 мм. Использование штатных штанг к мегаомметру в этом случае запрещается.

    Под напряжением в этом случае останутся сборные шины и шинные спуски к неподвижным контактам выключателей нагрузки (В.Н.).

    ОМП и испытания КЛ, в т. ч. мегаомметром, в БКТП с наружным обслуживанием (со сборками ВН из трех полюсных разъединителей, расположенных в два яруса) проводятся только при полном снятии напряжения с секции.

    Работы по испытаниям и ОМП на стороне в/н в ТП типа БКТПу-РС, выполненной по компоновке № 1 (см. информационное сообщение №491 от 20.04.99 г.), проводятся со снятием напряжения со сборки и со всех КЛ в/н, при полностью открытых и зафиксированных створках дверок. В ТП типа БКТПу-РС, выполненной по компоновке №2, работы проводятся при закрытой наглухо дверью в отсек трансформатора и зафиксированных створках дверок сборки в/н.

    При проведении ОМП и испытаний в КРУ типа RM6, после отключения и заземления кабеля, устанавливаются 3 шпильки (цанговые зажимы) для присоединения штанг КУУ 6/10и, в/в провода или в/в кабеля. После установки спец заземления снимается заземляющая гребенка (шинка заземленного присоединения). Изоляционные адаптеры находятся в рабочем положении. Присоединение и работа по испытанию и ОМП без установленных адаптеров недопустима.

    6.1.15. Проведение испытаний и ОМП КЛ, проходящих в туннелях не принадлежащих ОАО "Московская городская электросетевая компания", запрещается если в этом туннеле присутствует персонал проводящий другие работы. Перед проведением работ по испытаниям и ОМП все другие работы должны быть прекращены и люди выведены из коллектора.

    6.1.16. При производстве измерений и ОМП КЛ, находящихся в аварийном или срочном ремонте, проходящих в туннеле МКС, разрешается производство строительных работ кроме работ по ремонту КЛ. При этом работы по испытаниям и ОМП КЛ, при нахождении людей в тоннеле, производят следующим образом:

    • испытания КЛ разрешается выполнять с помощью испытательной установки, имеющей защиту на отключение при пробое КЛ;
    • при определении места повреждения КЛ разрешается применять индукционный метод и прожигание КЛ, в соответствии с п.3.15.
    • при определении места повреждения КЛ запрещается применять импульсно-волновой метод (акустику) и определять повреждения вида "заплывающий пробой".

    6.1.17. При допуске к работам по испытаниям и ОМП на КЛ бригад сторонних организаций, работающих в ОАО "Московская городская электросетевая компания" как командированный персонал, необходимо проверять наличие сертификата и отметки в удостоверении по ТБ о праве производства указанных работ. В графе специальных работ в удостоверении производителя, делается запись на право проведения конкретного вида работ (в/в испытаний, уточнение кабеля в пучке, ОМП на КЛ) из сетевых сооружений МГЭсК за подписью начальника СИИ и печатью.

    Необходимо также проверять наличие двух заземлений - защитного и рабочего, переносного спец заземления и специальных присоединитель­ных устройств к сборкам высокого и низкого напряжения, согласно списка №11 (см. приложение 7).

    6.1.18. Передвижные испытательные и измерительные лаборатории, а также переносные испытательные в/в установки должны удовлетворять требованиям ЭБ, изложенным ниже в настоящей инструкции.

    6.1.19. Все измерительные и испытательные установки, в том числе переносные, находящиеся в эксплуатации в ОАО "Московская городская электросетевая компания" должны проходить техническое освидетельствование 1 раз в год в службе измерений и испытаний.

    II. Требования техники безопасности к передвижным испытательным и измерительным установкам.

    6.2.1. Высоковольтные передвижные испытательные и измерительные установки должны быть смонтированы в фургонах, имеющих два отделения. В одном отделении расположено оборудование лаборатории, в другом отделении расположены пульт управления оборудованием и приборы для производства измерений и испытаний. Отсек оператора и отсек с высоковольтным оборудованием должны быть отделены друг от друга глухой перегородкой из прозрачного оргстекла для того чтобы можно было наблюдать за состоянием оборудования.

    6.2.2. Дверь отсека с высоковольтным оборудованием должна быть снабжена электрической блокировкой, обеспечивающей снятие напряжения в случае открытия двери и невозможностью подачи его при открытых дверях. В измерительных лабораториях должна быть механическая блокировка на открывание двери, с помощью которой осуществляется замыкание конденсаторов и выходной цепи с высоковольтным кабелем на цепь заземления.

    6.2.3. Установки должны иметь звуковую и световую сигнализацию при включении напряжения до и выше 1000 В.

    6.2.4. Установки должны иметь видимый заземляющий нож для заземления в/в вывода после окончания работ с высоковольтными установками.

    6.2.5. Включение питания установки производится через рубильник или другой коммутационный аппарат, имеющий видимый разрыв и расположенный на панели управления установкой.

    6.2.6. В отсеке с оборудованием должен иметься внутренний контур, выполненный из полосового железа сечением не менее 25 мм1. Все металлические части, корпуса оборудования, кузов автомашины и другие элементы, подлежащие заземлению, должны быть надежно присоединены к внутреннему контуру заземления.

    6.2.7. На кузове автомашины должны имеется два ввода с клеммами, наглухо присоединенные к ее внутреннему заземляющему контуру и к корпусу автомашины для присоединения рабочего и защитного заземления.

    6.2.8. Для заземления автомашины используются два барабана с медным голым гибким проводом сечением не менее 10 мм1.

    6.2.9. На питающем кабеле низкого напряжения должны быть специальные оконцеватели, необходимые для подключения измерительной и испытательной лаборатории непосредственно на щиток или шины низкого напряжения.

    6.2.10. В лаборатории должен присутствовать полный комплект защитных средств в соответствии с табелем защитных средств, утвержденным Главным инженером ОАО "Московская городская электросетевая компания" (выписка из табеля см. приложение №8).

    III. Порядок работы.

    6.3.1. Перед проведением измерений и определением мест повреждения КЛ на месте проведения работ, откуда будут производиться испытания или измерения должно быть выполнено ограждение и проверено наличие ранее вывешенных плакатов и знаков безопасности:

    • "Стой! Напряжение" - на временных и постоянных ограждениях и конструкциях соседних с рабочим местом.
    • "Работать здесь!" - на рабочем месте.
    • "Испытание. Опасно для жизни", "Не включать работают люди" - на противоположном конце кабельной линии, при проведении работ по испытанию и определению мест повреждения на этой кабельной линии.
    • Необходимо убедиться, что отключены токоведущие части, на которых будет проводиться работа, и не огражденные токоведущие части, к которым возможно приближение на расстояние меньше, чем указанно в таблице 5.

    Таблица № 5

    Напряжение, кВ Расстояние от людей и применяемых ими инструментов и приспособлений, от временных ограждений, м
    До 1кВ
    - наВЛ 0,6
    - в остальных эл. установках не нормируется (без прикосновения)
    6-35кВ 0,6

    6.3.2. При испытании кабеля с разделанными концами (в котловане, на вводе и т. п.) эти концы ограждаются, на ограждении вывешивается плакат: "Стой! Напряжение" и выставляется охрана из включенных в наряд лиц с группой не ниже П.

    6.3.3. Испытательная машина или установка, а также соединительные провода, которые при испытании или ОМП окажутся под напряжением, должны быть ограждены.

    Ограждение производится персоналом бригады, проводящим эти работы.

    В качестве ограждений могут применяться щиты, барьеры, канаты, веревки с подвешенными на них плакатами: "Испытание. Опасно для жизни".

    6.3.4. Заземляется высоковольтный вывод установки посредством заземляющего ножа, расположенного непосредственное установке, либо специальной заземляющей штанги из изолирующего материала.

    Сечение заземляющего проводника должно быть не менее 4 мм1.

    6.3.5. Провод заземления с двух барабанов присоединяется к контуру подстанции: один (провод защитного заземления) вблизи щитка собственных нужд, второй (провод рабочего заземления) в ячейке, а затем к барашкам на кузове автомашины или установки.

    6.3.6. При работах по испытаниям и ОМП КЛ из котлована и с вводов необходимо применять меры к созданию соответствующего заземления: подсоединиться к броне и оболочке кабеля, забить заземляющий кол после чего измерить измерителем заземления сопротивление заземления, которое должно быть не выше 4 Ом. При неудовлетворительных результатах необходимо вбивать дополнительные заземляющие колы с тем, чтобы добиться требуемого сопротивления заземления. Указанные требования должны отражаться в отдельных указаниях наряда.

    6.3.7. Запрещается работать на испытательных и измерительных установках, если сопротивление контура заземления данного объекта не удовлетворяет нормам:

    • выше 0,5 Ом - для ТП или РТП;
    • выше 1,0 Ом - для РП;
    • выше 4,0 Ом - для вводов н\н.

    6.3.8. Общая струбцина спец заземления подсоединяется к контуру заземления РУ. Поочередно проверяется отсутствие напряжения и на все фазы отключенного кабеля или шины РУ накладывается спец. заземление.

    6.3.9. Переносные защитные заземления, мешающие проведению ОМП или испытаний, могут быть сняты и снова наложены лишь после того, как будут наложены спец. заземления на оборудование и КЛ, подлежащее испытанию или измерению и будет включен заземляющий нож на высоковольтный вывод измерительной или испытательной лаборатории.

    6.3.10. Высоковольтный кабель, который используется для подключения испытательной установки с испытываемым оборудованием, одним концом присоединяется к высоковольтному выводу испытательной установки, а второй его конец наглухо припаян к изолирующей штанге.

    6.3.11. На подлежащую испытанию фазу накладывается изолирующая штанга с высоковольтным кабелем. После этого с испытываемой фазы снимается штанга с заземляющим проводом.

    6.3.12. Провод должен быть надежно закреплен с помощью подвесок и промежуточных изоляторов таким образом, чтобы было исключено случайное приближение (подхватывание) этого провода к находящимся под напряжением токоведущим частям установки.

    6.3.13. При использовании высоковольтного кабеля для подключения высоковольтного вывода установки к испытываемой фазе, его экран всегда должен быть надежно заземлен, как со стороны испытательной установки, так и со стороны испытываемого оборудования.

    6.3.14. При проведении работ по ОМП на низковольтном кабеле не отболченном от сборки низкого напряжения, необходимо, для подключения к нему, использовать специальные отводные шинки. Установка отводных шинок входит в комплекс мер по подготовке рабочего места и должна быть зафиксирована в наряде - допуске.

    6.3.15. Шланг питания присоединяется к источнику напряжения 380/220 В подстанции. Подсоединение может производиться либо к специальным щиткам собственных нужд после проверки работоспособности автомата и его отключения, либо к сборке н/н ТП с помощью специальных изолирую­щих штанг с зажимами, а сам шланг питания, при этом, должен быть оборудован специальными оконцевателями, содержащими встроенные плавкие предохранители.

    Запрещается подсоединение к щитку собственных нужд с неисправным автоматом.

    6.3.16. Подсоединение шлангов питания к щиткам и сборкам н\н, принадлежащих абонентам, а также включение этих шлангов под напряжение, производится персоналом абонента.

    6.3.17. Перед подачей испытательного напряжения, при необходимости, выставить охрану.

    Лицам, назначенным для охраны, должны быть даны указания производителем работ, с какого времени оборудование находится под испыта­тельным напряжением. Это время может отсчитываться с момента вступления их на пост, либо с момента получения ими на посту команду о на­чале испытаний, переданной производителем работ непосредственно голосом или по телефону, либо через одного из членов бригады.

    Во всех случаях производитель должен получить подтверждение ото всех лиц, назначенных для охраны, что команда ими получена, и они на­ходятся на посту.

    Лица, назначенные для охраны, могут покинуть свой пост только после получения ими разрешения от производителя работ.

    В случаях, когда поставленное под испытательное напряжение оборудование находится в разных помещениях электроустановок, разрешается для наблюдения за поведением изоляции одновременное пребывание одного или нескольких членов бригады с квалификационной группой не ниже III в этих помещениях. Эти члены бригады должны располагаться вне ограждений и получить перед началом работ инструктаж от производителя работ.

    Если соединительные провода, находящиеся под напряжением, расположены вне помещения электроустановок (коридоры, лестницы, проходы и т.п.), то необходимо, независимо от ограждения, выставлять охрану из одного или нескольких лиц с квалификационной группой по ТБ не ниже II для предупреждения об опасности приближения или проникновения за ограждение.

    6.3.18. Перед включением испытательной или измерительной установки:

    • проверить, что все члены бригады находятся на местах, посторонние люди удалены, и на оборудование можно подавать испытательное напряжение;
    • сделать предупреждение бригаде словами "Подаю напряжение" и только после получения подтверждения об услышанной команде, можно отключить нож заземления в испытательной установке и подать напряжение 380/220 В.

    После выполнения этих операций испытательная установка, испытываемое оборудование, соединительные провода считаются находящимися под напряжением. Производить какие-либо пересоединения в испыта­тельной схеме и на испытываемом оборудовании запрещается.

    Удаление людей от схемы испытания и оборудования перед каждым подъемом испытательного напряжения, а также проверку отключенного и заземленного состояния схемы после окончания любого режима работы установки производит лично производитель работ.

    Вход и выход из измерительной и испытательной лаборатории во время проведения испытаний или ОМП запрещено.

    6.3.19. По окончании испытаний или определения места повреждения производитель работ снижает напряжение испытательной установки до "0", отключает рубильник или любой другой аппарат с видимым разрывом, подающий напряжение от сети, заземляет вывод испытательной установки.

    Независимо от заземления вывода испытательной установки лицо, производящее пере соединения в испытательной схеме, должно наложить за­земления на соединительный провод и на изолированные от "земли" части испытываемого оборудования. Снимать эти заземления можно только после окончания операций по пересоединению.

    6.3.20. Производитель работ сообщает членам бригады словами: "Напряжение снято". Только после этого можно производить пересоединение проводов от испытательной установки или, в случае окончания работ, отсоединение шланга питания от щитка или сборки н/н и разборку схемы и снятие ограждения.

    6.3.21. Во время испытаний и при пере соединении незаземленные части испытываемого оборудования должны рассматриваться как находящиеся под напряжением.

    6.3.22. Наложение и снятие спец заземления, штанги с высоковольтным проводом, подсоединение и отсоединение проводов от установки к испытываемому оборудованию производиться производителем работ под контролем второго члена бригады с Ш группой по ЭБ.

    6.3.23. Работа с мегаомметром выполняется с соблюдением мер безопасности, изложенных в "Правилах техники безопасности при эксплуатации электроустановок". Для подсоединения мегаомметра к испытуемому объекту применяются высоковольтные провода с изолирующими оконцевателями.

    6.3.24. После проведения испытаний или ОМП в случае, если КЛ испытания выдержала, производитель работ снимает плакаты с противоположной стороны "Испытание. Опасно для жизни", "Не включать работают люди". Если КЛ испытания не выдержала, то допускающий снимает все ранее вывешенные плакаты и вешает плакаты "Не включать. Кабель поврежден" с обеих сторон.

    IV. Меры безопасности при ремонте испытательной и измерительной лаборатории.

    6.4.1. В случае выхода испытательной или измерительной лаборатории из строя, не сложный ремонт осуществляется силами мастера по испытаниям или мастера по измерениям, сложный ремонт производится работниками службы измерений и испытаний.

    6.4.2. Перед тем, как войти в высоковольтную измерительную лабораторию, необходимо убедиться в следующем: питание измерительной лаборатории отключено на щитке собственных нужд п/ст; конденсаторы в/в и н/в акустики надежно заземлены с помощью переключателей; высоковольтная колонка надежно заземлена; механические блокировки от дверей в высоковольтный отсек надежно заземляют конденсаторы в/в и н/в акустики и высоковольтную колонку.

    6.4.3. Запрещается входить в высоковольтный отсек одному человеку без наблюдающего за его работой второго лица.

    6.4.4. Работоспособность электрической и механической блокировки от дверей в в/в отсек лаборатории необходимо проверять каждый день перед началом работы.

    6.4.5. Запрещается находиться в высоковольтном отсеке измерительной лаборатории при поданном на нее питании от щитка собственных нужд.

    V. Технологические требования к передвижным измерительным лабораториям.

    6.5.1. В состав лаборатории должно входить следующее оборудование:

    1. Установка для испытания выпрямленным напряжением мощностью не менее 5 кВА и максимальным выходным напряжением не менее 60 кВ.
    2. Прожигательная установка с ручной регулировкой тока прожига мощностью не менее10 кВА.
    3. Генератор ударных высоковольтных импульсов (5-25 кВ) с регулируемым воздушным разрядником - установка "высоковольтной акустики".
    4. Генератор ударных импульсов (0-5 кВ) с падающим разрядником - установка "низковольтной акустики".

    6.5.2. Все блоки лаборатории по питанию от сети 380/220 В должны быть изолированы от контура заземления.

    6.5.3. В процессе работы на испытательной установке должен контролироваться ток утечки и уровень выходного высокого напряжения.

    6.5.4. Все установки должны быть снабжены приборами контроля уровней выходных напряжений.
    к началу страницы

     

    7. Порядок испытания кабелей и оборудования от передвижных и переносных испытательных установок.

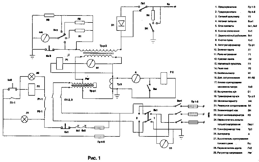
    7.1. Испытательная установка, смонтированная по схеме (Рис 1.)

    Рис. 1
    (увеличить)

    Рис. 1

    7.1.1. Установка предназначена для высоковольтных испытаний изоляции КЛ 6-10 кВ повышенным выпрямленным напряжением и РУ 6- 10 кВ синусоидальным напряжением частотой 50 Гц.

    Установка размещена в фургоне передвижной испытательной или измерительной лаборатории стационарно и состоит: из компонентов коммутационной и контрольной аппаратуры, размещенных в отсеке оператора, а также силового и высоковольтного оборудования, барабанов с питающим кабелем, защитным и рабочим заземлениями, высоковольтным проводом или кабелем, располагаемых в отдельном высоковольтном отсеке. Высокое напряжение с установки на внешнюю сторону подается с помощью высоковольтного кабеля.

    Технические данные:
    Номинальное выпрямленное напряжение - 60 кВ
    Номинальное переменное напряжение - 42 кВ
    Номинальная мощность нагрузки - от 4 до 25 кВА
    Напряжение питания - 220 В

    Органы управления и контроля установки (см. рис 1), расположенные на передней панели в отсеке оператора:

    1. Выключатель питания установки. (Вкл 1)
    2. Перекидной рубильник включения питания 220 В. (Вк1)
    3. Привод заземляющего ножа. (ЗН)
    4. Сетевой вольтметр. (VI)
    5. Микроамперметрмиллиамперметр.(тА)
    6. Киловольтметр. (kV)
    7. Зеленая сигнальная лампа (сигнализация включения сети). (Л1)
    8. Красная сигнальная лампа (включение испытательного напряжения). (Л2)
    9. Кнопка включения испытательного напряжения. (Кн2)
    10. Кнопка выключения испытательного напряжения. (Кн1)
    11. Ручка регулятора испытательного напряжения. (Per.)
    12. Кнопка шунтирования микроамперметра. (КнЗ)
    13. Переключатель градуировки микроамперметра (Пк2)
    14. Амперметр. (А)
    15. Выключатель защиты при пробое. (Вш)
    16. Переключатель вида испытательного напряжения. (Пк1)
    17. Предохранители. (Пр4-5)

    7.1.2. Испытание изоляции кабелей:
    2.1. При включении автомата питания ( Вкп1) включается вольтметр (VI).
    2.2. Включается двухполюсный рубильник (Вк1), в положение 1 или 2 в зависимости от напряжения сети. Загорается зеленая лампа (Л1).
    2.3. Отключается нож заземления (ЗН).
    2.4. Включается магнитный пускател (III) кнопкой "пуск" (Кн2), при этом загорается красная лампа (Л2).
    2.5. Вращением ручки (Per) автотрансформатора ( Tp-pl) напряжение плавно повышается до испытательного, величину которого показывает киловольтметр (kV).
    2.6. Измеряется ток утечки (на последней минуте испытания, обязательно) по миллиамперметру (тА), при этом кнопкой (КнЗ) отключается шунт миллиамперметра на время измерения.
    2.7. Вращением ручки (Per) регулировочного автотрансформатора (Tp-pl) снижается до нуля напряжение.
    2.8. Кнопкой (Кн1) отключается магнитный пускатель (Ш) и рубильник
    2.9. Включается нож заземления (ЗН).
    2.10. При пробое реле (Р2) срабатывает и отключает установку.

    7.1.3. Испытание изоляции распределительных устройств, кабельных перемычек и инвентарных защитных средств.

    Порядок работы аналогичен, изложенному в пункте 7.1.2. настоящего раздела, за исключением того, что после операций 1,2,3 включается одно­полюсный рубильник (Пк1) для шунтирования выпрямителя. Ток утечки не измеряется.
    к началу страницы

     

    7.2. Малогабаритная испытательная установка, смонтированная по схеме (Рис 2.)

    Рис. 2
    (увеличить)

    Рис. 2

    7.2.1. Установка, выполненная на базе испытательного аппарата типа АИМ-80, размещается в автомашине и в отдельных случаях может использоваться в качестве переносной.

    Аппарат смонтирован в закрытом металлическом корпусе. Пульт управления расположен на передней панели.

    Высокое напряжение от аппарата на испытательный провод подается через специальный вывод, внутри которого смонтировано разрядное со­противление.

    Технические данные испытательного аппарата:
    Номинальное напряжение питающей сети - 220 В.
    Максимальное напряжение переменного тока - 42 кВ
    Максимальное напряжение постоянного тона - 60 кВ
    Мощность - 0.5 кВА
    Вес - 40 кг

    Описание панели управления испытательного аппарата (рис 2).

    В центре сверху на панели расположен переключатель рода напряжения: левое положение - постоянное напряжение (-), правое положение - пере­менное).

    В левом верхнем углу - сигнальная лампа (ЛЗ) зеленого цвета, показывающая наличие напряжения сети 220 В, в верхнем правом углу лампа (Л2) красного цвета, загорающаяся при подаче напряжения на повышающий испытательный трансформатор. Лампочка Л1 предназначена для освещения панели.

    Включение питания установки выключателем (ВС) осуществляется поворотом ключа, вставляемого в гнездо "сеть".

    Кнопки "пуск" (Кн2) и "стоп" (Кн1) служат для включения и отключения цепи испытательного трансформатора. Регулирование напряжения с низ­кой стороны испытательного трансформатора производится тумблером (Т1) "регулировка". При включенном правом положении тумблера со стрелкой осуществляется автоматический подъем напряжения: в левом положении тумблера со стрелкой ~ автоматическое снижение напряжения.

    Заземление высоковольтного вывода осуществляется путем поворота ручки переключателя (на схеме не показан), находящегося справа в нижней части панели, в положение "заземлено". Ручка механически фиксируется в этом положении.

    Для визуального контроля заземления в/в вывода на верхней крышке аппарата имеется смотровое окошко с зеркалом.

    Слева в нижней части панели расположена клемма для постоянного зазем­ления установки и штепсельный разъем, к которому подключается провод питания от сети.

    7.2.2. Проведение испытаний:
    2.1. Сборка схемы в РП (ТП) для испытания на КЛ или оборудовании выполняется в соответствии с настоящей инструкцией (наложение спец. заземлений на испытуемый объект, заземление и ограждение установки и др.).
    2.2. Подается питание 220 В. к аппарату включением штепсельной вилки от аппарата в розетку, расположенную на барабане со шланговым проводом.
    2.3. Включается питание 220 В поворотом ключа, вставляемого в гнездо "сеть", загорается сигнальная лампа (Л1) зеленого цвета.
    2.4. Переключатель рода напряжения устанавливается в положение " - " при испытании КЛ или " ~ " при испытании оборудования или защитных средств.
    2.5. Переключатель ножа заземления устанавливается в положение "испытание". При переводе ручки переключателя из фиксированного положения "заземлено" необходимо слегка отжать вправо пружину фиксатора.
    2.6. Включается кнопка "пуск" (Кн2), при этом подается напряжение на низковольтную обмотку испытательного трансформатора, одновременно загорается сигнальная лампа красного цвета.
    2.7. Включается тумблер "регулировка в положение "вкл.", тумблер со стрелкой включается в правое положение.
    2.8. При достижении требуемой величины испытательного напряжения тумблер "регулировка" переводится в положение "откл."
    2.9. Ток утечки измеряется по миллиамперметру (тА).
    2.10. Снижение напряжения до нуля осуществляется переводом тумблера "регулировка" в левое положение.
    2.11. Включается кнопка "стоп" (Кн1), при этом снимается напряжение с трансформатора, сигнальная лампа (Л2) красного цвета гаснет.
    2.12. Отключается питание аппарата от сети поворотом ключа "сеть" на панели.
    2.13. Переключатель устанавливается в положение "заземлено" и проверяется визуально через смотровое окно, что заземление произошло.
    2.14. Отключается вилка питания аппарата из розетки, этим создается видимый разрыв в цепи питания установки.
    2.15. При испытании остальных фаз операции повторяются.
    к началу страницы

     

    7.3. Испытательная установка, смонтированная в передвижной мастерской по ремонту РП и ТП.

    7.3.1. Установка предназначена для высоковольтных испытаний изоляции оборудования РУ 6-10 кВ синусоидальным напряжением частотой 50 Гц.

    Установка размещена в фургоне передвижной мастерской (принципиальная электрическая схема мастерской рис. 3) стационарно и состоит из шкафа с высоковольтной и коммутационной аппаратурой и блока управления (Рис. 4), барабанов с питающим кабелем, защитными рабочим заземлениями, высоковольтным проводом или кабелем. Высоковольтный вывод установки через проходной изолятор выведен на внешнюю сторону фургона мастерской.

    Рис. 3
    (увеличить)

    Рис. 3

    Рис. 4
    (увеличить)

    Рис. 4

    Технические данные:
    Напряжение питающей сети - 220 ±11 В.
    Параметры установки: Наибольшее рабочее переменное напряжение, действующее значение - 50 кВ.
    Наибольший рабочий ток, действующее значение - 45 тА.
    Потребляемая мощность не более - 3 кВА.
    Максимальное время работы с наибольшими выходными параметрами - 5 мин. в течение каждого получаса.

    Органы управления и коммутации установки (рис 4), расположенные на передней панели шкафа:

    1. Выключатель питания установки.
    2. Перекидной рубильник включения питания 220 В
    3. Включение клемника.
    4. Выключатель 12 В.
    5. Лампа освещения.
    6. Привод заземляющего ножа.
    7. Сетевой вольтметр.
    8. Розетка 12 В.
    9. Розетка 220 В.
    10. Смотровое окно.
    11. Клемник.
    12. Шунт (разрыв цепи питания).
    13. Выключатель освещения.

    Органы управления и коммутации установки (рис. 4), расположенные на щитке блока управления:

    1. Микроамперметр
    2. Киловольтметр.
    3. Миллиамперметр.
    4. Зеленая сигнальная лампа (сигнализация включения сети).
    5. Красная сигнальная лампа (включение испытательного напряжения).
    6. Кнопка включения испытательного напряжения.
    7. Кнопка выключения испытательного напряжения.
    8. Ручка регулятора испытательного напряжения.
    9. Кнопка расшунтирования микроамперметра.
    10. Тумблер переключения градуировки киловольтметра.
    11. Переключатель со спец. ключом для переключения вида испытательного напряжения и для включения аппарата в сеть (на рисунках не показан), расположен сбоку пульта управления.

    7.3.2. Проведение испытаний:
    2.1. Предварительно проверив, что вилка блокировок питания (12) снята, с помощью шланга питания на установку подается напряжение питания 220 В.
    2.2. Отключить заземляющие ножи.На пульте установки включить шунт питания (12). Включить выключатель 12 В. (4) и включить освещение (5) выключателем освещения (13). Сетевой вольтметр (7) должен фиксировать наличие напряжения питания 220 В.
    2.3. Снять ручкой привода (6) заземление установки и включить установку выключателем (1).
    2.4. Вставить спец ключ (24) от аппарата в переключатель пульта управления и включить выключателем (23) необходимый вид испытательного напряжения (переменное, при испытании оборудования). При этом должен загореться зеленый сигнал (17).
    2.6. Вращая ручку регулятора испытательного напряжения (21) против часовой стрелки, установить ее в исходное положение. Включить испытательное напряжение кнопкой (19), при этом должен загореться красный сигнал (18).
    2.7. Медленно и плавно вращая ручку регулятора напряжения по направлению часовой стрелки и наблюдая за показаниями киловольтметра (15), установить необходимую величину испытательного напряжения.
    2.8. После окончания испытания необходимо ручку регулятора напряжения установить в исходное положение до упора, вращая ее против движения часовой стрелки.
    2.9. Кнопкой (20) отключить испытательное напряжение и только после этого отключить выключатель (1) на передней панели шкафа.
    2.10. Прежде чем отсоединить высоковольтный кабель от испытуемого объекта необходимо визуально убедиться в том, что механический заземлитель 6 включен. Контроль за его положением осуществляется через специальное окно, расположенное на боковой стенке шкафа.
    2.11. В случае неуспешного испытания всех объединенных фаз, следует провести испытание каждой фазы оборудования в отдельности. При этом необходимо перенося высоковольтный кабель на выделенную фазу, две другие заземлить переносными спец заземлениями.
    2.12. Продолжить испытания до выявления неисправной фазы (фаз).

    7.3.3. После окончания испытания и проведения необходимых отключений в передвижных испытательных установках, отключается шланг питания в подстанции. Высоковольтный провод отсоединяется от вывода установки и наматывается на катушку. Снимаются штанги со спец. заземлением со всех фаз кабеля или шин распредустройства. Заземление отсоединяется от кузова автомашины и затем от контура заземления подстанции. Снимаются плакаты и ограждение.
    к началу страницы

     

    7.4. Переносная установка типа УПК-01М (УПК-ОШ-01)
    (указатель повреждения кабеля)

    7.4.1. Установка УПК-01М предназначена для оперативного контроля состояния изоляции компонентов, высоковольтной аппаратуры (кабелей, электродвигателей, трансформаторов, изоляторов и т.д.) с рабочим напряжением от 3 до 15 кВ.

    Технические данные:
    Номинальное выходное постоянное напряжение - 15 кВ
    Номинальный ток нагрузки при 10 кВ -1,2 мА
    Питание установки осуществляется от аккумуляторной батареи 12 В, емкостью 4,5 Ач.
    Диапазон температуры окружающей среды - от -20°С до +40°С
    Масса установки - 6 кг.

    Органы управления установкой УПК-01М показаны на схеме 5.

    Рис. 5
    (увеличить)

    Рис. 5

    На боковой поверхности блока установлен высоковольтный разъем для подключения штанги, разъем для подключения блока зарядки и клемма для присоединения заземления.

    Штанга измерительная выполнена из стеклопластика. На рабочем конце штанги установлен крюк для присоединения к проверяемому объекту. К рабочему концу штаги присоединен высоковольтный провод с разъемом для подключения к блоку.

    Для защиты лицевой панели от повреждения в процессе транспортировки предусмотрена съемная крышка, которая прикрепляется к каркасу прибора при помощи защелок

    Блок зарядки выполнен в виде отдельного блока. На его лицевой панели расположены все элементы управления и контроля работы блока зарядки: тумблер "сеть", индикатор "вкл", стрелочный индикатор "ток заряда", тумблер "вкл заряд", предназначенный для подачи заряда на аккумулятор.

    7.4.2. Порядок проведения испытаний.
    2.1. Снять защитную крышку с лицевой панели базового блока УПК-01М.
    2.2. Убедится в работоспособности аккумуляторной батареи, для чего нажать кнопку 3 "контроль батареи" на лицевой панели блока. При этом стрелка индикатора 6 "напряжение" должна отклониться в не закрашенный сектор. Если стрелка находится в красном секторе, то батарею необходимо снять и подзарядить с помощью блока подзарядки.
    2.3. Подсоединить установку к шине контура заземления (клемма 8).
    2.4. Отстегнуть штангу от базового блока и подготовить ее к работе, для чего раздвинуть ее до надежной фиксации телескопического зажима, убедиться, что штанга раздвинута на необходимую длину: телескопическое устройство должно быть раздвинуто до появления красного кольца-метки, нанесенного на внешней поверхности штанги.
    2.5. Снять защитный колпачок с высоковольтного разъема 7 на базовом блоке УПК-01М и подсоединить высоковольтный провод от штанги к блоку. В некоторых вариантах выполнения базового блока высоковольтный провод подключен к блоку постоянно (без разъема).
    2.6. Убедиться в отсутствии напряжения на токоведущих частях, подлежащих испытанию, для чего соединить крюк штанги с токоведущими частями и убедиться по индикатору 2 "УВН", расположенному на лицевой панели установки в отсутствии напряжения.
    ВНИМАНИЕ! При наличии напряжения на токоведущих частях, подлежащих испытанию, работу следует прекратить.
    2.7. Включить тумблер 4 "вкл" на лицевой панели блока и убедиться по индикатору 5 "готов", что напряжение питания подается на исполнительные органы.
    2.8. Нажать кнопку 1 "испытание" и не отпускать ее до установления режима остановки стрелки индикатора 6 "напряжение". При нахождении стрелки в красном секторе шкалы или при её периодических заходах в красную зону - испытываемое оборудование не исправно. При нахождении стрелки в не закрашенном секторе - сопротивление изоляции испытываемого оборудования не менее 10 мОм (ток утечки менее 1 мА).
    ВНИМАНИЕ! Во избежание быстрого разряда аккумуляторов не ре­комендуется держать кнопку 1 "испытание" в нажатом состоянии более 1 минуты.
    2.9. После того, как погаснет индикатор 2 "УВН" наложить заземляющую штангу на испытываемую жилу кабеля, отсоединить высоковольтный вывод установки и снять заземляющую штангу, отсоединить установку от контура заземления.
    к началу страницы

     

    7.5. Переносной малогабаритный аппарат ИКМ-10М

    7.5.1. Аппарат ИКМ-10М предназначен для испытания кабелей 6 - 10 кВ повышенным выпрямленным напряжением и испытания электрооборудования переменным напряжением.

    Технические данные:
    Номинальное выпрямленное напряжение - 60 кВ
    Номинальное переменное напряжение - 42 кВ
    Номинальная мощность нагрузки - 800 ВА
    Напряжение питания - 220 В
    Масса: высоковольтного блока - 18 кг
    блока управления - 9 кг.

    Аппарат ИКМ-10М состоит из двух блоков - блока управления (рис.6) и высоковольтного блока, которые связаны между собой с помощью питающего провода. Напряжение, подаваемое с блока управления на высоковольтный блок, может изменяться с помощью регулятора напряжения от 0 до 220 В.

    Рис. 6
    (увеличить)

    Рис. 6

    7.5.2. Порядок проведения испытаний выпрямленным напряжением.
    2.1. Высоковольтный блок установить на месте испытания кабелей. Соединить с помощью кабеля (разъем 14) высоковольтный блоке блоком управления. Выпрямитель ввернуть в гнездо повышающего трансформатора.
    2.2. Снять с блока управления крышку и разъем-вилку.
    2.3. Заземлить оба блока и наложить заземляющую штангу на испытываемую жилу кабеля.
    2.4. Подсоединить к испытываемой жиле кабеля высоковольтный вывод установки и снять заземляющую штангу.
    2.5. Включить вилку питания 1 в розетку 220В и вставить разъем-вилку 13, при этом на панели блока загорится зеленая лампа 10.
    2.6. Рукоятку регулятора напряжения 2 поставить в крайнее левое положение, в противном случае произойдет включения испытательной установки.
    2.7. Нажать на кнопку "ВКЛ" 7, на лицевой панели при этом загорится красная лампа 11.
    2.8. Подъем напряжения производить медленно, поворачивая ручку регулятора напряжения 2, периодически нажимая кнопку 5 "5000 мкА" для контроля тока нагрузки (утечки). Контроль за уровнем высокого напряжения производить по киловольтметру 8.
    2.9. После окончания подъема напряжения, если ток нагрузки по шкале микроамперметра будет меньше 500 мкА, отпустить кнопку "5000мкА", нажать кнопку "500 мкА" и в дальнейшем контролировать ток нагрузки по шкале микроамперметра 9.
    2.10. После снятия высокого напряжения регулятором напряжения 2 отключить аппарат от сети и вынуть разъем-вилку.
    2.11. Разрядить испытываемую жилу кабеля с помощью специальной штанги с разрядным сопротивлением и наложить переносное заземление на высоковольтный вывод.

    7.5.3. Порядок проведения испытаний повышенным напряжением промышленной частоты.
    3.1. При испытаниях повышенным напряжением промышленной частоты необходимо: высоковольтный вывод ввернуть в гнездо повышающего трансформатора вместо выпрямителя.
    3.2. Далее операции производить в соответствии с пунктами 2.2.ч 2.7.
    Измерение величины высокого напряжения производить по черной шкале киловольтметра 8.
    Ток нагрузки (утечки) при испытаниях переменным повышенным на­пряжением не измеряется.
    3.3. Последующие операции производятся в соответствии с указаниями пунктов 2.10. и 2.11.
    к началу страницы

     

    7.6. Переносная испытательная установка УИК-95
    (Аппарат для испытания изоляции силовых кабельных линий)

    7.6.1. Аппарат УИК-95 предназначен для испытания изоляции силовых кабельных линий и оборудования электротехнического назначения, постоянным напряжением в диапазоне от 2 до 50 кВ. Аппарат также может быть использован для оперативного контроля напряжением до 20 кВ изоляции компонентов высоковольтной аппаратуры ( кабелей, изоляторов, выключателей и т. п.), т. е. может быть использован как указатель повреждения кабеля (УПК).

    Технические данные:
    Номинальное выходное постоянное напряжение при питании от сети 220 В - 50 кВ
    При питании от встроенной аккумуляторной батареи - 20 кВ
    Номинальный ток нагрузки при питании от сети 220В - 5 mА
    При питании от встроенной аккумуляторной батареи - 1 mА
    Длительность непрерывной работы под нагрузкой - 20 мин.
    Интервал между циклами работы под нагрузкой - 1 мин.
    Масса установки не более - 16 кг.

    Органы управления установкой УИК-95 показаны на рис. 7.

    Рис. 7
    (увеличить)

    Рис. 7

    7.6.2. Порядок проведения в/в испытаний в режиме испытания постоянным напряжением 50 кВ.
    2.1. Перед включением аппарата в питающую сеть надежно соединить заземляющий провод, закрепленный на боковой стенке аппарата с контуром заземления испытываемого оборудования.
    2.2. Проверив отсутствие напряжения, наложить переносное спец. заземление штанги на все три жилы кабеля. Присоединить к контуру заземления экран в/в кабеля.
    2.3. Подсоединить к испытываемой жиле кабеля высоковольтный вывод установки (высоковольтный кабель с наконечником) и снять с этой жилы штангу спец. заземления.
    2.4. Включить вилку шнура питания в розетку сети 220 В.
    2.5. Переключить сетевой выключатель (1) в верхнее положение, при этом должна загореться лампочка (2) сигнализации включения сетевого питания.
    2.6. Установить переключатель режима работы (8) в положение 20 кВ и нажав выключатель нагрузки (7) включения высокого напряжения, повернуть его против часовой стрелки, зафиксировав в нижнем положении. При этом стрелка киловольтметра (4) начнет плавно приближаться к отметке 20 кВ, а стрелка миллиамперметра (5), установившись в первый момент на максимальном показании, начнет плавно возвращаться к нулю. Далее последовательно переключателем режима работы (8) устанавливаются следующие ступени напряжения.
    2.7. При необходимости скорость подъема напряжения может быть увеличена. Для этого требуется нажать на кнопку форсирования (11) и контролируя уровень напряжения по киловольтметру (4), держать ее в нажатом положении. При этом следует помнить, что кнопку (11) следует отпустить до того момента, как киловольтметр (4) зафиксирует устанавливаемый уровень напряжения. В противном случае, возможное превышение напряжения на зарядившемся кабеле над установленным напряжением не позволит зафиксировать величину тока утечки.
    2.8. Уровень установившегося напряжения контролируют по киловольтметру (4), а измерения тока утечки производят по показаниям микроамперметра (5) при нажатии кнопки (6) включения микроамперметра.
    2.9. После проведения испытаний установить ручку переключателя режима работы (8) в положение 20 кВ и рас фиксировав выключатель нагрузки (7) отключить высокое напряжение.
    2.10. Убедившись по киловольтметру (4) в полном снятии напряжения с испытываемого объекта, отключить сетевой выключатель (1), установив его в положение "откл.".
    2.11. Отключить сетевую вилку аппарата от питающей сети, создав тем самым видимый разрыв цепи питания.
    2.12. Наложить штангу переносного спец. заземления на испытываемую жилу кабеля и снять высоковольтный вывод установки.
    2.13. После проведения испытаний всех трех фаз кабеля отключить аппарат от шины контура заземления.

    7.6.3. Порядок проведения испытаний в режиме оперативного контроля состояния изоляции кабеля (режим УПК, реализован не во всех УИК-95).
    3.1. При проведении работ в режиме оперативного контроля запрещается подключать питание аппарата к сети 220 кВ.
    3.2. Для питания установки используется только встроенная аккумуляторная батарея.
    3.3. Перед началом испытания необходимо с помощью заземляющего провода соединить установку с контуром заземления.
    3.4. Установить переключатель режима работы (8) в положение "УПК".
    3.5. С помощью указателя напряжения проверить отсутствие напряжения на токоведущих частях подлежащих испытанию, а затем присоединить к ним наконечник высоковольтного кабеля.
    3.6. Дополнительный контроль отсутствия напряжения, до подачи высокого напряжения, может быть осуществлен по киловольтметру (4).
    3.7. При отсутствии напряжения на испытываемых токоведущих частях, нажать на кнопку (7) включения высокого напряжения и повернув её против часовой стрелки, зафиксировать в нажатом положении.
    3.8. Если в конце 1-ой минуты после нажатия кнопки стрелка киловольтметра достигает уровня 15-20 кВ, а показания миллиамперметра непревысят 1 мА - сопротивление изоляции проверяемого объекта не менее 10 мОм.
    ВНИМАИЕ! Не рекомендуется в этом режиме работы держать нажатой кнопку (7) включения высокого напряжения более 1,5 минуты.
    3.9. После окончания испытания необходимо рас фиксировать и отпустить кнопку (7) включения высокого напряжения. Дождавшись установки стрелки киловольтметра (4) на нуль, снять штангу с объекта испытания, установить переключатель рода работ (8) в положение "20 кВ" и отключить от шины контура заземления.

    7.6.4. Порядок хранения и зарядки аккумуляторной батареи.
    4.1. Во избежании преждевременного выхода из строя аккумуляторной батареи не допускать глубокой разрядки, не хранить в разряженном состоянии.
    4.2. Подзарядку батареи производить не реже одного раза в месяц при хранении без использования. После каждого случая работы в режиме УПК необходимо производить подзарядку батареи.
    4.3. Зарядка батареи производится в следующей последовательности: Установка с помощью шланга питания подключается к сети 220 В. Сетевой выключатель (1) устанавливается в положение "заряд", при этом загорается лампочка (3) сигнализации включения зарядного устройства, стрелка устройства, стрелка миллиамперметра (9) зарядного устройства отклоняется на несколько делений. Зарядку производить до тех пор, пока показания миллиамперметра (9) не снизятся до 5 мА. Перезарядка для аккумуляторных батарей не опасна и поэтому устройство может находиться на подзарядке неограниченно долго.
    к началу страницы

     

    7.7. Переносная испытательная установка АИД-70

    7.7.1. Аппарат предназначен для испытания изоляции силовых кабелей выпрямленным напряжением, а также для испытания твердых диэлектриков синусоидальным напряжением частотой 50 Гц.

    Конструктивно аппарат выполнен в виде переносного пульта управления (рис. 9) и источника испытательного напряжения (рис 8).

    Рис. 8
    (увеличить)

    Рис. 8

    Рис. 9
    (увеличить)

    Рис. 9

    Источник испытательного напряжения включает в себя трансформатор высоковольтный, выключатель высоковольтный, резисторы высоковольтные и выпрямительные столбы, помещенные в бак, заполненный трансформаторным маслом.

    Пульт управления содержит: регулятор испытательного напряжения, компенсационный трансформатор, разъемы для подсоединения сетевого кабеля и кабелей источника испытательного напряжения, элементы электрической схемы регулировки, управления и контроля. Для обозначения органов управления и контроля на рис. 8 и 9 использована сквозная нумерация.

    Технические данные:
    Наибольшее рабочие выпрямленное напряжение - 70 кВ
    Наибольший рабочий ток, среднее значение - 12 мА
    Напряжение питания - сеть 220 ± 11 В
    Потребляемая мощность - не более 3 кВА
    Масса не более:
    пульт управления - 14 кг
    источник испытательного напряжения - 35 кг

    7.7.2. Указания по мерам безопасности.
    2.1. Прежде, чем приступить к работе на аппарате, необходимо надежно заземлить источник испытательного напряжения и пульт управления медным гибким проводом сечением не менее 10 мм1, присоединив его к специальным клеммам заземления, установленным на корпусах блоков.
    Работа с испытательной установкой при отсутствии специальных клемм заземления и надежного соединения блоков с контуром заземления ЗАПРЕЩАЕТСЯ!
    2.2. Запрещается работать на аппарате с неисправным замыкателем и световой сигнализацией
    2.3. Перед подключением аппарата к сети источник испытательного напряжения должен быть удален от пульта управления на расстояние не менее 3 м.
    2.4. В момент включения аппарата в сеть, а также при включенном испытательном напряжении находиться ближе 3 м от источника испытательного напряжения запрещается.
    2.5. Перед включением выпрямленного испытательного напряжения необходимо убедиться, что тумблер 16 занимает положение, соответствующее виду нагрузки (X "ХОЛ" или "КАБЕЛЬ").
    2.6. После окончания испытания необходимо ручку регулятора 15 испытательного напряжения установить в исходное положение, вращая ее против часовой стрелки до упора.
    Кнопкой 14 отключить испытательное напряжение и только после этого отключить аппарат от сети спец. ключом, установив его в положение "0".
    Контроль за снятием остаточного емкостного заряда с испытуемого объекта необходимо осуществлять, наблюдая за показанием киловольтметра 9. Стрелка киловольтметра должна стоять на числовой отметке шкалы "0".
    2.7. Прежде, чем отсоединить испытуемый объект от источника необходимо визуально убедиться в том, что замыкатель 2 источника касается высоковольтного вывода.
    2.8. При неработающем аппарате спец. ключ должен храниться у оператора.
    2.9. Работа на аппарате при его стационарном размещении в кузове или фургоне а/м, разрешается только в том случае, если он является частью оборудования передвижной испытательной установки, выполненной с соблюдением всех требований согласно п. 6.13. - 6.21. настоящей инструкции.

    7.7.3. Подготовка к работе.
    3.1. Заземлить аппарат выносным заземлением - многожильным медным проводом сечением не менее 10 мм1.
    3.2. Подключить к высоковольтному выводу 1 высоковольтный провод. Высоковольтный провод, не имеющий экранирующей оболочки, вывешивается на высоте не менее 0,7 м от поверхности земли и надежно закрепляется.
    Высоковольтный провод (кабель), имеющий экранирующую оболочку, может располагаться на любом расстоянии от поверхности земли. При этом экранирующая оболочка обязательно должна заземляться.
    3.3. Кабель источника испытательного напряжения подсоединить к соответствующим разъемам пульта управления.
    3.4. Пульт управления аппарата удалить от источника испытательного напряжения на расстояние не менее 3 м.
    3.5. Включение питания аппарата должно производиться через разъемное соединение (вилка - розетка), расположенное рядом с пультом управления.

    7.7.4. Проведение испытаний.
    4.1. Вставить спец. ключ от аппарата в переключатель пульта управленияи включить необходимый вид испытательного напряжения. При этом должен загораться зеленый сигнал.
    4.2. При работе на выпрямленном напряжении "=" во избежание выхода из строя источника испытательного напряжения, а также для правильного измерения величины испытательного напряжения, строго следить за положением тумблера 16.
    4.3. Вращая ручку 15 регулятора испытательного напряжения против движения часовой стрелки, установить её в исходное положение до упора.
    4.4. Включить испытательное напряжение кнопкой 13. При этом должен загореться красный сигнал.
    4.5. Медленно и плавно вращая ручку 15 регулятора напряжения по направлению часовой стрелки и наблюдая за показаниями киловольтметра, установить необходимую величину испытательного напряжения.
    4.6. При работе на выпрямленном испытательном напряжении измерение тока нагрузки величиной до 1 мА следует производить микроамперметром. При этом следует нажать кнопку 17, шунтирующую этот прибор.
    4.7. После окончания испытания необходимо ручку 15 регулятора напряжения установить в исходное положение до упора, вращая её против движения часовой стрелки.
    4.8. Кнопкой 14 отключить испытательное напряжение и только после этого отключить аппарат спец. ключом, установив его в положение "О", а затем отключить от сети, обеспечив с помощью разъемного соединения видимый разрыв. Контроль за снятием остаточного емкостного заряда с испытуемого объекта необходимо осуществлять, наблюдая за показанием киловольтметра. Стрелка киловольтметра должна стоять на числовой отметке шкалы "О".
    4.9. При испытании выпрямленным напряжением 50 кВ и выше, кабельной линии длиной более 10 км, после окончания испытания и установки ручки 15 регулятора напряжения в исходное положение до упора, остаточный заряд необходимо снимать при помощи разрядной штанги. Затем кнопкой 14 отключить испытательное напряжение и только после этого отключить аппарат от сети спец. ключом.
    4.10. Прежде чем отсоединить высоковольтный кабель от испытуемого объекта необходимо визуально убедиться в том, что замыкатель 2 источника испытательного напряжения касается высоковольтного вывода 1.
    к началу страницы

     

    7.8. Переносная трехфазная отжигающая установка

    7.8.1. Установка предназначена для разрушения металлического спая (сварки), возникающего при однофазных замыканиях на КЛ. Установка позволяет также увеличить зону разрушения и существенно снижать напряжение пробоя изоляции остальных фаз в месте повреждения.

    В комплект установки входят: блок регулируемого трехфазного выпрямителя (рис 10.), 3 шланга подключения питания, шланг подачи выпрямленного напряжения, защитное заземление.

    Рис. 10
    (увеличить)

    Рис. 10

    Органы управления и коммутации установки:

    1. 3-х фазный вывод подключения питания.
    2. Предохранители.
    3. Амперметр.
    4. Ступенчатый регулятор тока.
    5. Блокиратор включения.
    6. Педаль включения.
    7. Вывод выпрямленного напряжения.
    8. Клемма заземления.

    Технические данные:
    Максимально допустимый ток в цепи нагрузки - 1000 А.
    Время непрерывного включения с максимальным током в цепи нагрузки - 1 минута.
    Напряжение питания - трехфазное 380 - 400 В.
    Масса установки - 15 кг.

    7.8.2. Порядок развертывания и подключения установки.
    2.1. Блок установки размещается непосредственное ТП или РП вблизи автомата щитка собственных нужд, контактора распределительного щита, сборки низкого напряжения.
    2.2. С помощью защитного заземления надежно соединить клемму заземления установки (8) с контуром заземления ТП/РП.
    2.3. Проверить наличие вставленного в разъем блокиратора (5).
    2.4. Проверив отсутствие напряжения на всех жилах, разземленного с противоположной стороны кабеля наложить на все три жилы спецзаземление, после чего соединить вывод выпрямленного напряжения (7) с выбранной жилой кабеля с помощью шланга подачи выпрямленного напряжения. При этом необходимо, для обеспечения надежного контакта, шланг подачи выпрямленного напряжения и выбранную жилу кабеля соединить либо с помощью болтового соединения либо с помощью струбцины. Токопроводящее сечение шланга должно быть не менее 50 мм1.
    2.5. Подача трехфазного напряжения питания может осуществляться только через коммутационный аппарат автоматического отключения (автомат, контактор). После проверки отсутствия напряжения на выходных клеммах коммутационного аппарата, с помощью шлангов питания, по очередно, выводы блока соединяют с клеммами коммутационного аппарата.

    7.8.3. Порядок работы.

    Запрещается использование установки, если место повреждения КЛ расположено в зоне кабельного сооружения (коллектора, колодца).

    3.1. После выполнения всех операций по подключению установки ( п. 1.4., 1.5.) требуется снять спецзаземление с фазы, на которую подключен шланг подачи выпрямленного напряжения, включить коммутационный аппарат подачи напряжения питания на установку. Ступенчатый регулятор тока (4) необходимо установить в крайнее левое положение, определяющее минимальный выходной ток установки и вытащить из гнезда колодку блокиратора включения (5).
    3.2. При первом включении установки необходимо кратковременно нажать ногой педаль включения (6) и убедиться, что показания амперметра (3) не превышают максимального значения шкалы амперметра. Затем, отпустив педаль включения убедиться в надежности отключения установки, в противном случае, следует немедленно отключить напряжение питания коммутационным аппаратом.
    3.3. Убедившись в исправном состоянии установки, приступить, а проведению разрушения металлического спая жилы с оболочкой кабеля. Дляэтого снова включают установку с помощью педали включения (6) и устанавливают регулятором тока (4) максимальное значение тока, однако при этом следует избегать установки значений превышающих 500 А.
    3.4. Как, правило, успешному разрушению спая предшествует активный процесс горения и возникновение дуги в месте повреждения, о чем можно косвенно судить по качанию стрелки амперметра (3) около установившегося значения тока.
    3.5. Время непрерывного включения установки на максимальный ток не должно превышать 1 минуты. Окончание процесса разрушения спая определяется по прекращению протекания тока.
    3.6. В случае, если в результате нескольких (2 - 3) попыток разрушить спай не удается, необходимо уменьшив значение тока и в течение 2 -3 минут сниженным током разогреть место спая. Локальный разогрев места повреждения может привести к ослаблению изоляции 2-х других фаз и при последующем воздействии испытательного напряжения одна из этих фаз пробивается.

    7.8.4. Порядок отключения установки.
    4.1. После завершения работ, связанных с разрушением металлического спая, колодка блокиратора (5) вставляется в свое гнездо и тем самым блокируется возможность случайного включения установки.
    4.2. Отключением коммутационного аппарата с установки снимается напряжение питания.
    4.3. После проверки на клеммах питания установки отсутствия напряжения, на фазу с подключенным шлангом подачи выпрямленного напряжения накладывается переносное заземление. После чего можно приступать к разборке схемы.
    к началу страницы

     

    7.9. Высоковольтная испытательная установка ВИУ-1Н

    1. Введение

    Установка предназначена для испытания изоляции силовых кабелей и электрооборудования 0,4 - 10 кВ выпрямленным напряжением 1-50 кВ.

    Условия эксплуатации установки: температура воздуха от минус 25 °С до плюс 50°С, относительная влажность до 98% при температуре плюс 25°С. Допускается эксплуатация в условиях воздействия инея, росы и тумана.

    2. Основные технические данные

    Конструктивно установка выполнена как единый блок, на лицевой панели которого расположены органы управления и сигнализации. На корпусе име­ется разъем для подключения прилагаемого кабеля питания, клемма подключения защитного заземления с заземляющим проводом типа ПЩ, имеющим на конце винтовой зажим. Выход выполнен высоковольтным кабелем, который подключается, к входящей в комплект установки высоковольтной штанге. Экран высоковольтного кабеля с подключенным к нему проводом ПЩ выполняет роль рабочего заземления.

    На лицевой панели управления (рис.11) установлены: сетевой выключатель (6), светодиодный индикатор "СЕТЬ" (4), кнопка "ПУСК" (5), кнопка "СТОП" (9), светодиодный индикатор включения высокого напряжения (7), светодиодный индикатор наличия неисправности (8), светодиодный индикатор наличия заземления установки (10), ручка регулятора выходного напряжения (11), миллиамперметр (2), киловольтметр (1), кнопка переключения пределов миллиамперметра (12), ручка выключателя разрядника (3).

    Рис. 11
    (увеличить)

    Рис. 11

    Технические параметры:
    Наибольшее рабочие выпрямленное напряжение - 50 кВ
    Наибольший рабочий ток, среднее значение - 10 мА
    Напряжение питания - сеть 220 ± 22 В
    Потребляемая мощность - не более 0,6 кВА
    Масса, не более -12 кг

    3. Указания по мерам безопасности
    3.1. Прежде, чем приступить к работе, необходимо надежно заземлить испытательную установку медным гибким проводом сечением не менее 10 мм2, присоединив его к специальной клемме заземления, установленной на корпусе блока.
    Работа с испытательной установкой при отсутствии специальной клеммы заземления и надежного соединения блока с контуром заземления ЗАПРЕЩАЕТСЯ!
    3.2. Запрещается работать на установке с неисправным разрядником (3) и световой сигнализацией (7,10).
    3.3. Перед подключением блока к сети необходимо проверить, что выходной высоковольтный кабель подключен к штанге, которая при этом должна быть удалена от блока на расстояние не менее 2,5 м.
    3.4. В момент включения аппарата в сеть, а также при включенном испытательном напряжении находиться ближе 2,5 м от точки выхода испытательного напряжения (наконечника штанги) запрещается.
    3.5. После окончания испытания необходимо кнопкой "СТОП" (9) отключить испытательное напряжение. Ручку регулятора (11) испытательного напряжения установить в исходное положение, вращая ее против часовой стрелки до упора. Включить ручкой 3 разрядник, и только после этого отключить аппарат от сети выключателем (6), установив его в положение "OFF".
    Контроль за снятием остаточного емкостного заряда с испытуемого объекта необходимо осуществлять, наблюдая за показанием киловольтметра (1).
    3.6. Прежде, чем отсоединить испытуемый объект от источника испытательного напряжения необходимо визуально убедиться в том, что стрелка киловольтметра (1) стоит на числовой отметке шкалы "0".
    3.7. Подключение высоковольтного вывода (наконечника штанги) источника испытательного напряжения к объекту испытаний, а также его переключения в процессе работы, производить согласно п. 6.33. - п. 6.37. Инструкции УП-Б-1.
    3.8. Установке и снятию высоковольтного вывода всегда должна предшествовать установка на испытываемом объекте технологических (спец.) заземлений.

    4. Подготовка к работе.
    4.1. Проверить целостность соединений между входящими в комплект установки высоковольтной штанги, проводом заземления и блоком. Кабель питания, входящий в комплект установки, подсоединить к сетевому разъему.
    4.2. Заземлить установку, входящим в комплект, проводом заземления, в случае его отсутствия, выносным заземлением - многожильным медным проводом сечением не менее 10 мм2. Подключение к источнику питания выполнять в соответствии с п. 6.39.-6.40. Инструкции VII-B-l.
    4.3. Подключить высоковольтный вывод к объекту испытания. При этом экранирующая оболочка кабеля обязательно должна заземляться.
    4.4. Включение питания аппарата должно производиться через разъемное соединение (вилка - розетка), расположенное рядом с блоком.

    5. Проведение испытаний.
    5.1. Включить сетевой выключатель (6) в положение "ON". При этом загорается зеленый светодиод (4) "сеть". Светодиоды 8 и 10 при правильно выполненном подключении и исправном состоянии установки не светятся.
    5.2. Нажать кнопку "ПУСК" - при этом загореться красный сигнал светодиода 7.
    5.3. Медленно и плавно вращая ручку 11 регулятора напряжения по направлению часовой стрелки и наблюдая за показаниями киловольтметра (1), установить необходимую величину испытательного напряжения. Контроль выходного напряжения ведется по киловольтметру 1.
    5.4. При подъеме напряжения и в процессе испытания, измерение тока нагрузки величиной выше 1,0 мА следует производить непосредственно по миллиамперметру (2), который включен на пределе 10 мА. Для включения его на пределе 1,0 мА необходимо нажать кнопку - 12.
    5.5. После окончания испытания необходимо ручку (11) регулятора напряжения установить в исходное положение до упора, вращая её против движения часовой стрелки.
    5.6. Кнопкой "СТОП" отключить испытательное напряжение и включить ручкой 3 разрядник. Проконтролировать по киловольтметру 1 снятие остаточного заряда, стрелка киловольтметра должна установиться на числовой отметке шкалы "0".
    5.7. Отключить аппарат, установив сетевой выключатель (6) в положение "OFF", а затем отключить от сети, обеспечив с помощью разъемного соединения видимый разрыв.

    После окончания испытания напряжением 50 кВ, кабельной линии дли­ной более 10 км, и отключения аппарата от сети, остаточный заряд необходимо дополнительно снимать при помощи разрядной штанги.

    Разрядная штанга накладывается непосредственно на фазу испытываемого кабеля, и только после этого на эту фазу устанавливается защитное или технологическое (спец.) заземление.
    к началу страницы

     

    7.10. Переносная испытательная установка АВ-70-0,5

    1. Назначение

    Аппарат предназначен для испытания изоляции силовых кабелей и электрооборудования выпрямленным напряжением или переменным напряже­нием частотой 50 Гц.

    Конструктивно аппарат выполнен из двух блоков: блока управления (БУ) и блока высоковольтного - источника испытательного напряжения (БВ).

    Условия эксплуатации аппарата: температура воздуха от минус 30°С до плюс 40°С, влажность до 80% при температуре плюс 25°С.

    2. Основные технические данные

    Блок управления (рис.12) включает в себя переключатель режима, автоматический выключатель, кнопку "ПУСК", регулятор напряжения, миллиамперметр, киловольтметр стрелочный, кнопку "СТОП", цифровой индикатор выходного напряжения, кнопки включения пределов миллиамперметра, светодиодные индикаторы режима работы.

    Рис. 12
    (увеличить)

    Рис. 12

    Источник испытательного напряжения (рис.13) включает в себя: трансформатор высоковольтный, помещенные в бак, заполненный трансформаторным маслом, высоковольтный выпрямитель, токоограничивающий резистор, внешний замыкатель (заземляющий нож), высоковольтный делитель.

    Рис. 13
    (увеличить)

    Рис. 13

    Оба блока снабжены также специальными разъемами, позволяющими осуществлять межблочные соединения с помощью соединительных кабелей. Для обозначения органов управления и контроля на рис.12 и 13 использована сквозная нумерация.

    Технические данные:
    Наибольшее рабочие выпрямленное напряжение - 70 кВ
    Наибольшее рабочее переменное напряжение - 50 кВ
    Наибольший рабочий ток, среднее значение -15 мА
    Напряжение питания - сеть 220 ± 22 В
    Потребляемая мощность - не более 1,8 кВА
    Масса не более:
    блок управления -15 кг
    источник испытательного напряжения - 42 кг

    3. Указания по мерам безопасности.
    3.1. Прежде, чем приступить к работе на аппарате, необходимо надежно заземлить источник испытательного напряжения и блок управления медным гибким проводом сечением не менее 10 мм2, присоединив его к специальным клеммам заземления, установленным на корпусах блоков.
    Работа с испытательной установкой при отсутствии специальных клемм заземления и надежного соединения блоков с контуром заземления ЗАПРЕЩАЕТСЯ!
    3.2. Запрещается работать на аппарате с неисправным заземляющим ножом (26) и световой сигнализацией (11,12).
    3.3. Перед подключением аппарата к сети источник испытательного напряжения должен быть удален от пульта управления на расстояние не менее 2,5 м.
    3.4. В момент включения аппарата в сеть, а также при включенном испытательном напряжении находиться ближе 2,5 м от источника испытательного напряжения запрещается.
    3.5. Перед включением выпрямленного испытательного напряжения необходимо убедиться, что переключатель режима (1) занимает положение, соответствующее виду нагрузки ("оо" или "=").
    3.6. После окончания испытания необходимо ручку регулятора (4) испытательного напряжения установить в исходное положение, вращая ее против часовой стрелки до упора.
    Кнопкой "СТОП" (7) отключить испытательное напряжение и только после этого отключить аппарат от сети автоматическим выключателем, установив его в положение "0".
    Контроль за снятием остаточного емкостного заряда с испытуемого объекта необходимо осуществлять, наблюдая за показанием киловольтметра (6).
    3.7. Прежде, чем отсоединить испытуемый объект от источника испытательного напряжения необходимо визуально убедиться в том, что внешний замыкатель (26) источника касается высоковольтного вывода, а стрелка киловольтметра (6) стоит на числовой отметке шкалы "0".
    3.8. Подключение высоковольтного вывода (25) источника испытательного напряжения к объекту испытаний, а также его переключения в процессе работы, производить согласно п. 6.33. - п. 6.37. Инструкции VII-B-l.
    3.9. Установке и снятию высоковольтного провода или кабеля всегда должна предшествовать установка на испытываемом объекте технологических (спец.) заземлений.
    3.10. Работать на неисправном или незаземленном аппарате запрещается.
    3.11. Работа на аппарате при его стационарном размещении в кузове или фургоне а/м, разрешается только в том случае, если он является частью оборудования передвижной испытательной установки, выполненной с соблюдением всех требований согласно п. 7.3. Инструкции VII-E-l.

    4. Подготовка к работе
    4.1. Произвести все межблочные соединения, используя для этого входящие в комплект аппарата соединительные кабели. Кабель питания, входящий в комплект аппарата, подсоединить к сетевому разъему (17) блока управления.
    Примечание: Подключение к клеммам контроля (18) производиться только при ремонтах и проверках аппарата в СИИ.
    4.2. Заземлить аппарат выносным заземлением - многожильным медным проводом сечением не менее 10 мм2. Подключение к источнику питания выполнять в соответствии с п. 6.39.-6.40. Инструкции VII-B-1.
    4.3. Подключить к высоковольтному выводу (25) высоковольтный провод. Высоковольтный провод, не имеющий экранирующей оболочки, вывешивается на высоте не менее 0,7 м от поверхности земли и надежно закрепляется.
    Высоковольтный провод (кабель), имеющий экранирующую оболочку, может располагаться на любом расстоянии от поверхности земли. При этом экранирующая оболочка обязательно должна заземляться.
    4.4. Включение питания аппарата должно производиться через разъемное соединение (вилка - розетка), расположенное рядом с блоком управления.

    5. Проведение испытаний
    5.1. Переключатель режима блока управления (1) включить в положение соответствующее выбранному режиму работы - испытание переменным "~" или напряжением выпрямленным "=" напряжением. При работе на выпрямленном напряжении "=" воизбежании выхода из строя источника испытательного напряжения, а также для правильного измерения величины испытательного напряжения, строго следить за положением переключателя 1.
    5.2. При выборе режима работы выпрямленным напряжением "=" необходимо расшунтировать высоковольтный диод - снять перемычку (23).
    5.3. Включить автоматический выключатель (2) в положение I. При этом загорается зеленый светодиод (11) "сеть" и один из светодиодов 12, соответствующий выбранному режиму работы.
    5.4. Нажать кнопку "ПУСК" - при этом от высоковольтного вывода выпрямителя (21) должен отойти замыкатель (26) и загореться красный сигнал светодиода 11.
    5.5. Медленно и плавно вращая ручку 4 регулятора напряжения по направлению часовой стрелки и наблюдая за показаниями киловольтметра (8), установить необходимую величину испытательного напряжения.
    5.6. Контроль выходного напряжения ведется по цифровому измерителю напряжения (киловольтметру 8), сигнал на который поступает с нижнего плеча дклителя (24). При работе на переменном напряжении измеритель индицирует условное действующее значение выходного напряжения (т. е. 0,7 U ампл.), а при работе на выпрямленном напряжении - всегда амплитудное значение выходного напряжения.
    Следует помнить, что цифровой индикатор выходного напряжения (8) обладает инерционностью и в случае возникновения пробоя, если возникающий ток недостаточен для срабатывания защиты, индицирует переполнение. Тоже самое может произойти, если при включенном питании и выключенном высоком напряжении сменить режим работы. Это не является неисправностью.
    Для прекращения работы в случае многократных пробоев необходимо нажать кнопку "СТОП".
    5.7. При работе на выпрямленном испытательном напряжении измерение тока нагрузки величиной выше 2,5 мА следует производить непосредственно по миллиамперметру (5), который включен на пределе 25 мА. Для включения его на пределах 2,5мА или 0,25 мА необходимо нажать соответствующую кнопку - 9 или 10.
    5.8. После окончания испытания необходимо ручку (4) регулятора напряжения установить в исходное положение до упора, вращая её против движения часовой стрелки.
    5.9. Кнопкой "СТОП" отключить испытательное напряжение и проконтролировать по киловольтметру 6 снятие остаточного заряда. Только после этого отключить аппарат, установив автоматический выключатель (2) в положение "0", а затем отключить от сети, обеспечив с помощью разъемного соединения видимый разрыв. Контроль за снятием остаточного емкостного заряда с испытуемого объекта необходимо осуществлять, наблюдая за показанием киловольтметра 6. Стрелка киловольтметра должна стоять на числовой отметке шкалы "0".
    5.10. После окончания испытания выпрямленным напряжением 50 кВ и выше, кабельной линии длиной более 10 км, и отключения аппарата от сети, остаточный заряд необходимо дополнительно снимать при помощи разрядной штанги. Разрядная штанга накладывается непосредственно на фазу испытываемого кабеля, и только после этого на эту фазу устанавливается защитное или технологическое (спец.) заземление.
    к началу страницы

     

    7.11. Испытательные установки СНЧ - испытания кабеля с изоляцией из сшитого полиэтилена

    Испытание напряжением постоянного тока непригодно для испытания кабелей с изоляцией из полимерных материалов. С одной стороны при этих испытаниях не всегда удается обнаружить серьезные дефекты жильной изоляции. С другой стороны, испытания постоянным напряжением может привести к образованию долговременных объемных зарядов в кабелях с полимерной изоляцией. А в результате, в процессе испытания установкой с выпрямленным напряжением, это может привести к локальному превышению максимально допустимого напряжения и пробою изоляции.

    По этой причине для проведения испытаний кабелей из полимерных материалов используется метод испытания напряжением низкой частоты, который при меньшем уровне испытательного напряжения и соответственно без создания предпосылок разрушительного воздействия на состояние изоляции, позволяет обнаруживать повреждения. Испытание напряжением низкой частоты (СНЧ) так же применимо и для кабелей с бумажной изоляцией с жидкой пропиткой.

    Установки предназначены для высоковольтных испытаний КЛ 6 -20 кВ с жильной изоляцией из синтетических материалов, в частности, с изоляцией из сшитого полиэтилена. Установки позволяют использовать СНЧ-метод испытаний с применением повышенного косинусно-прямоугольного напряжения частотой от 0,01 Гц до 1 Гц. Эти установки позволяют также проводить в/в испытания постоянным напряжением до 40 кВ, обеспечивая проведения комплексных в/в испытаний КЛ, когда последовательно испытываться изоляция жилы - переменным напряжением, а постоянным - оболочка (шланга) кабеля.
    к началу страницы

     

    7.11.1. Испытательная установка "VLF Test System".

    1. Установка размещена в фургоне передвижной испытательной лаборатории стационарно и состоит: из блока управления, размещенного в отсеке оператора, а также высоковольтного оборудования, разрядного устройства, барабанов с питающим кабелем, защитным и рабочим заземлениями, высоковольтным кабелем, располагаемых в отдельном высоковольтном отсеке.

    Высокое напряжение с установки на внешнюю сторону подается с помощью высоковольтного кабеля.

    Главным звеном установки является вращающий между контактами выпрямитель, который при полном повороте создает одно колебание частотой 0,1 Гц.

    Технические данные:
    Выходное напряжение, постоянное - 0-52 кВ
    Выходной ток - 15 мА
    Выходное напряжение СНЧ - 0-52 кВ
    Частота - 0,1 Гц
    Максимально допустимая емкость кабеля - 5 мкФ
    Напряжение питания - 220 В
    Потребляемая мощность - 1 кВА.

    Органы управления (передняя панель блока управления) представлены на рис. 14.

    Рис. 14
    (увеличить)

    Рис. 14

    2. Подготовка к работе.
    2.1. Заземлить установку выносным заземлением. При этом непосредственно в высоковольтном отсеке объединяются кабель устройства защиты от аварийного потенциала и кабель защитного заземления.
    2.2. Высоковольтный кабель, имеющий экранирующую оболочку, может располагаться на любом расстоянии от поверхности земли. При этом экранирующая оболочка (рабочее заземление) обязательно должна присоединяться к металлической оболочке кабеля (экрану).
    2.3. Сетевой кабель подключить к источнику питания таким образом, чтобы нулевой провод и защитное заземление имели металлическое соединение.
    2.4. Включение питания установки должно производиться через разъемное соединение (вилка - розетка), расположенное рядом с пультом управления.

    3. Проведение испытаний переменным напряжением 0,1 Гц.
    3.1. На пульте блока управления отпустить кнопку 5, если она была нажата. Вращая ручку 4 регулятора испытательного напряжения против движения часовой стрелки, установить её в исходное положение до упора.
    3.2. Включить разъемное соединение вилка розетка, осуществив подачу питания на установку. Если кнопка неисправности 9 светит, проверить правильность соединений (см. пп. 2.1. - 2.4.), после чего нажать на кнопку 9.
    3.3. Нажать на кнопку "сеть вкл." 11, ключом 8 включить высокое напряжение, для чего повернуть ключ на 90 градусов вправо.
    3.4. Установить время испытаний. Время приложения испытательного напряжения к одной фазе кабеля при испытаниях перед вводом в эксплуатацию должно составлять 30 минут, при после ремонтных испытаниях 20 минут. Требуемое время испытания устанавливается в минутах с помощью таймера 3.
    3.5. Включить высокое напряжение. Медленно и плавно вращая ручку 4 регулятора напряжения по направлению часовой стрелки и наблюдать за показаниями киловольтметра 2. Постепенно увеличивая испытательное напряжение, установить необходимое значение. Контроль величины напряжения производить по киловольтметру испытательной установки. В случае, если не удается в течении минуты поднять напряжение до устанавливаемого значения, дальнейшие испытания следует прекратить и отключить высокое напряжение. Испытания также прекращаются в случае пробоя в кабеле. Пробой визуально определяется по посадке напряжения на киловольтметре, при этом высокое напряжение автоматически отключается.
    В установившемся режиме киловольтметр показывает величину прикладываемого напряжения и его периодическое изменение полярности. При этом одно из значений полярности может отличаться от другого на 5 -10 %.
    3.6. Если испытание прошло успешно, то по истечении времени проверки высокое напряжение автоматически отключиться. Зеленая кнопка 7 "Высокое напряжение вкл." светит.
    3.7. Пробой кабеля определяется по посадке напряжения. При этом высокое напряжение автоматически отключается и хронирующее устройство останавливается. Загорается кнопка 9 "Неисправность". Сообщение о неисправности квитируется нажатием кнопки "Неисправность". Проверка может быть продолжена повторным нажатием кнопки 7 "Высокое напряжение вкл.".
    3.8. В каждый момент времени испытание можно прекратить, нажав на кнопку 6 "Высокое напряжение выкл". Кнопка аварийного отключения 1 тоже закончит процесс испытания.
    3.9. Испытываемая жила кабеля автоматически разряжается через разрядное устройство.

    4. Проведение испытания постоянным напряжением.
    4.1. Подключение установки осуществляется согласно п.п.2.1-2.4. При проведении в/в испытания оболочки рабочее заземление следует соединить с контуром заземления либо с заземляющим колом.
    4.2. Нажать кнопку 5 "Испытание постоянным напряжением".
    4.3. Нажать кнопку 11 "Сеть ввкл.". Ключом 8, повернув его на 90 градусов вправо, подготовить установку к работе. Нажать кнопку 7 "Высокое напряжение включ.".
    4.4. Установить желаемое время испытания на хронирующем устройстве 3. Максимальное время 60 минут.
    4.5. С помощью регулятора напряжения 4 установить необходимое значение испытательного напряжения. Контроль уровня напряжения осуществлять по киловольтметру 2.
    к началу страницы

     

    7.11.2. ИСПЫТАТЕЛЬНАЯ УСТАНОВКА "Высоковольтный тестер VLF28" (фирма "BAUR").

    1. Установка выполнена в виде мобильного моноблока, снабженного двумя колесами для горизонтального перемещения. Благодаря брызгозащитному исполнению данная аппаратура может транспортироваться и устанавливаться в условиях открытой местности.

    Данная аппаратура предназначается для проведения испытания жильной изоляции кабелей напряжением с действующим значением до 28 кВ и частотой от 0,01 Гц до 1 Гц. В дополнение к этому могут быть проведены испытания на постоянном токе напряжением до ±40 кВ. Кроме того, эта установка может выполнять функции генератора периодических последовательностей тока, используемых при обнаружении на трассе места дефекта оболочки кабеля.

    Установка снабжена сетевым шлангом, кабелем заземления, высоковольтным кабелем, разрядной штангой.

    Технические данные:
    Форма напряжения - синусоидальное напряжение, постоянный ток, прямоугольное колебание
    Выходное напряжение, постоянное - 0 - ± 40 кВ
    Выходное напряжение синусоидальное - 0-28 кВ (действующее значение)
    Частота - 0,01 - 1 Гц
    Максимальная емкость нагрузки при синусоидальной форме испытательного напряжения
    - 1,5 мкФ при 28 кВ - ОД Гц,
    - 3,0 мкФ при 28 кВ - 0,05 Гц,
    - 7,5 мкФ при 28 кВ - 0,02 Гц
    Максимальная емкость нагрузки при прямоугольной форме испыта­тельного напряжения
    - 1,4 мкФ при 40 кВ - 0,1 Гц,
    - 3,3 мкФ при 26 кВ - 0,1 Гц,
    - 5,6 мкФ при 20 кВ - 0,1 Гц
    Напряжение питания - 110 - 230 В
    Потребляемая мощность - 1 кВА
    Масса - 51 кг

    Органы управления (панель блока управления и панель подключения) представлены на рис. 15.

    Рис. 15
    (увеличить)

    Рис. 15

    2. Подготовка к работе.
    2.1. Заземлить установку выносным заземлением. Для этого необходимо присоединить кабель заземления к клемме 10 защитного заземления и к контуру заземления сетевого сооружения от которого будет подаваться питание 220 В на установку.
    2.2. Включение питания установки должно производиться через разъемное соединение 8 с помощью прилагаемого сетевого шланга.
    2.3. Высоковольтный кабель установки должен быть подсоединен к заземленной фазе испытываемого кабеля, а экран высоковольтного кабеля подсоединяется к металлической оболочке (экрану) испытываемого кабеля.

    3. Проведение испытаний переменным напряжением.
    3.1. На пульте блока управления включить сетевой выключатель. После этого установка будет находиться в состоянии "Готовность к работе", что индицируется медленным миганием зеленой кнопки 2 "Ready". Для входа в состояние "готовность к включению" необходимо нажать эту кнопку и удерживать в нажатом состоянии в течение 3-4 секунд.
    3.2. "Готовность к включению" индицируется быстрым миганием кнопки 2 "Ready". Для ввода установки в состояние "работа" надо нажать кнопку 2, при этом засветиться красная кнопка 3 "HV on". В течении 2-х секунд надо нажать эту кнопку. В противном случае если эта кнопка не будет нажата, система возвращается в состояние "готовность к включению".
    3.3. Состояние " работа" индицируется свечением красной кнопки 4 "HV off". После чего установка может начать процесс испытания в соответствии с тем режимом, который был выбран ранее при предыдущих испытаниях.
    3.4. Выбор новой настройки осуществляется с помощью ввода данных, отображаемых на дисплее 6 и кнопок 5, функции которых также отображаются в нижней части экрана над соответствующей кнопкой. В некоторых случаях вместо текста отображаются символы:
    - для перемещения в меню или увеличения величины,
    - для перемещения в меню или для уменьшения величины,
    - выбор следующей группы цифр или слова в горизонтальной строчке (например число, месяц, год).
    3.5. Установка нового режима осуществляется в следующей последовательности:

    • Левой кнопкой 5 на экран дисплея вызывается "MENU". В меню выбирается "INSTRUMENTS SETTINGS" (настройка прибора), затем выбирается "LANGUAGE" (язык). Подтверждается выбор русского языка кнопкой "ENTER" - ввод, далее все надписи меню и функции кнопок управления 5 высвечиваются на русском языке.
    • Далее в меню " настройка прибора" устанавливается контрастность и дата проведения испытания. На дальнейшее все эти установки сохраняются, а дата поддерживается автоматически.
    • Для регулировки всех параметров испытания надо выбрать " ручной режим" в главном меню и нажать кнопку "определить". После чего появляется возможность выбрать форму напряжения - постоянное, синусоидальное, прямоугольное. Если выбрана синусоидальная или прямоугольная форма напряжения, то устанавливается частота выходного напряжения. Если выбрана прямоугольная форма напряжения, то можно установить скорость нарастания фронта (от 1 до 15 кВ в сек.). Можно выбрать величину максимального выходного напряжения.
    • Выборе главном меню кнопкой "определить" функции "тестовая последовательность", переводит установку в режим генератора для поиска места повреждения оболочки.

    3.6. После первичной установки всех параметров "ручного режима" или по умолчанию сразу после загорания красной кнопки 4, кнопкой "старт" запускается режим испытания, и на экране воспроизводятся установленные параметры.
    3.7. Во время испытания на экране воспроизводиться следующая информация:

    1. Форма напряжения (символ).
    2. Измеренная емкость испытываемой жилы кабеля.
    3. Выходное напряжение. В зависимости от формы выходного напряжения индицируется: при синусоидальной форме - действующее значение, при прямоугольной форме - пиковое значение, при постоянном - среднее значение.
    4. Выходной ток. В зависимости от формы выходного напряжения индицируется: при синусоидальной форме - действующее значение, при прямоугольной форме - ток утечки, на постоянном токе среднее значение.
    5. Выходное напряжение в виде столбиковой диаграммы, отражающей текущее изменение напряжения по знаку и величине.

    3.8. Воспроизводимая на экране информация о величине измеренной емкости позволяет оценить величину нагрузки и при необходимости вернуться в режим установки параметров испытания, для того, чтобы выбрав соответствующую частоту и максимальное значение испытательного напряжения, привести их в соответствие с данными о нагрузочной способности устройства (см. п.1.).
    3.9. Испытание всегда начинается с 1 кВ и далее в ручную, с помощью кнопок 7, устанавливается желаемое значение, но не более ранее определенного при установке режимов работы.
    3.10. Для окончания испытания нажать на крайнюю левую кнопу 5 "стоп".
    3.11. При пробое на экране воспроизводится величина напряжения перед пробоем и установка выключается.
    3.12. В каждый момент времени испытание можно прекратить, нажав на кнопку 5 или 4. Испытываемая жила кабеля автоматически разряжается через разрядное устройство. После пробоя или после прерывания испытания нажатием на кнопку аварийного отключения 8 система – установка кабель может находиться под напряжением, поэтому после отключения аппарата от сети, остаточный заряд необходимо дополнительно снимать при помощи разрядной штанги. Разрядная штанга накладывается непосредственно на фазу испытываемого кабеля, и только после этого на эту фазу устанавливается защитное или технологическое (спец.) заземление.

    4. Проведение испытания постоянным напряжением.
    4.1. При проведении в/в испытания оболочки рабочее заземление следует соединить с контуром заземления либо с заземляющим колом. Высоковольтный вывод установки подключается к предварительно разземленному с обеих концов кабеля экрану.
    4.2. Для проведения испытания оболочки кабеля могут быть использованы два режима:
    В первом варианте установка режима осуществляется в соответствии с положениями п. 3.5. - 3.7. и соответственно при выборе формы напряжения выбирается постоянное напряжение отрицательной полярности, а при установке максимального напряжения выбирается значение 5 кВ.
    Во втором варианте уже имеется предварительно определенная тестовая последовательность. Для запуска такой последовательности в меню отмечается строка "тестовая последовательность" и подтверждается нажатием кнопки 5 "ввод". Такая последовательность определена как отрицательная полярность напряжения 5 кВ в течение 1 часа. При выборе этого варианта испытаний на экране воспроизводятся все параметры этой последовательности, и после нажатия кнопки 5 "старт" начинаются испытания.
    4.3. Во время испытания на экране воспроизводиться следующая информация:

    1. Форма напряжения (символ).
    2. Измеренная емкость нагрузки.
    3. Выходное напряжение.
    4. Выходной ток.
    5. Фактическое выходное напряжение в виде столбиковой диаграммы.
    6. Номинальное выходное напряжение для текущего шага.
    7. Оставшиеся время выполнения проверки.

    4.4. Для прекращения испытания требуется нажать кнопку 5 "стоп".
    к началу страницы

     

    7.11.3. Испытательная установка "VLF Test System 20 kV" (фирма "sebaKMT")

    1. Установка выполнена в виде единого блока, предполагающего возможность его транспортировки и установки в закрытых сетевых сооружениях.

    Данная аппаратура предназначается для проведения испытания жильной изоляции кабелей напряжением СНЧ до 20 кВ. В дополнение к этому, могут быть проведены испытания на постоянном токе напряжением до 20 кВ.

    Установка снабжена сетевым шлангом, кабелем заземления, высоковольтным кабелем.

    Технические данные:
    Форма напряжения - прямоугольная с косинусоидальным фронтом нарастания 6кВ/мсек
    Выходное напряжение СНЧ - 0 - 20 кВ
    Выходное напряжение, постоянное - 0 - 20 кВ
    Частота - 0,1 Гц
    Номинальная емкостная нагрузка - 3 мФ
    Максимальный выходной ток - 12 мА
    Напряжение питания - 230 В
    Потребляемая мощность - 300 ВА
    Масса - < 50 кг

    Органы управления (панель блока управления) представлены на рис. 16.

    Рис. 16
    (увеличить)

    Рис. 16

    2. Подготовка к работе.
    2.1. Заземлить установку выносным заземлением. При этом кабель защитного заземления устройства присоединяется к клемме заземления расположенной на задней стенке блока.
    2.2. Высоковольтный кабель, имеющий экранирующую оболочку, может располагаться на любом расстоянии от поверхности земли. При этом экранирующая оболочка (рабочее заземление) обязательно должна присоединяться к металлической оболочке кабеля (экрану).
    2.3. Сетевой кабель подключить к сетевому разъему расположенному также на задней стенке блока и к источнику питания через удлинитель. При этом включение питания установки должно производиться через разъемное соединение (вилка - розетка), расположенное рядом с установкой.

    3. Проведение испытаний переменным напряжением 0,1 Гц.
    3.1. На пульте управления повернуть по часовой стрелке ключ в замке блокировки 10, если он был в положении выключено. Вращая ручку 4 регулятора испытательного напряжения против движения часовой стрелки, установить её в исходное положение до упора.
    3.2. Включить разъемное соединение вилка розетка, осуществив подачу питания на установку. При этом на цифровом индикаторе 2 высветятся нули. Кнопка 5 включения испытания постоянным напряжением должна быть выключена, о чем свидетельствует отсутствие индикации этой кнопки.
    3.3. Установить таймер 3 на заданное время испытания. Для этого нажать на кнопку 12, после чего на экране замигают часы испытания. С помощью кнопок 13 и 14 установить нужное значение (например, 0 час.) и подтвердить нажатием кнопки 12. Замигает настройка минут, также клавишами 13 и 14 устанавливается нужное число минут (например, 30 мин.) и подтверждается включением клавиши 12, начнет мигать настройка секунд. Клавишами 13 и 14 устанавливается нужное число секунд, и подтвердить установленное число нажатием клавиши 12.
    3.4. Нажать на кнопку 9 включения питания. Загорится зеленая кнопка 5 включения высокого напряжение. Нажать на зеленую кнопку 5 загорится красная кнопка 7 -отключение высокого напряжения. Включить кнопкой 14 таймер на обратный счет.
    3.5. С помощью регулятора 4 устанавливается величина испытательного напряжения. Уровень и полярность напряжения при этом отображаются на индикаторе 2.
    3.6. Выключение высокого напряжения происходит:

    • после нажатия на светящуюся красную кнопку 7,
    • автоматически, по истечении установленного время испытания,
    • автоматически, после пробоя в испытываемой жиле кабеля,
    • если таймер останавливается кнопкой 14 вручную,
    • при нажатии клавиши аварийного выключения 1,
    • при выключении замка 10,

    В этих случаях выключение источника высокого напряжения автоматически сопровождается разрядом и установки и испытываемой жилы кабеля. При пробое загорается желтая лампочка кнопки 6. С помощь нажатия этой кнопки это сообщение удаляется и лапочка гаснет. После окончания испытания заземлить испытываемую жилу переносным спец. заземлением.

    4. Проведение испытания постоянным напряжением.
    4.1. Подключение установки осуществляется согласно пп. 2.1-2.3. При проведении в/в испытания оболочки рабочее заземление следует соединить с контуром заземления либо с заземляющим колом.
    4.2. Нажать кнопку 5 "Испытание постоянным напряжением", загорится ин­дикация кнопки.
    4.3. Все последующие действия осуществляются согласно пп. 3.3 - 3.6.
    к началу страницы

     

    7.11.4. Испытательная установка "VLF Test System 28 kV" (фирма "sebaKMT")

    1. Установка выполнена в виде двух блоков: блока управления и высоковольтного блока, устанавливаемых друг на друга. Данная аппаратура предназначается для проведения испытания жильной изоляции кабелей напряжением СНЧ до 28 кВ. В дополнение к этому могут быть проведены испытания на постоянном токе напряжением до 28 кВ. Установка снабжена сетевым шлангом, кабелем заземления, высоковольтным кабелем с зажимом для подключения к кабелю.

    Технические данные:
    Форма напряжения - прямоугольная с косинусоидальным фронтом нарастания 6 кВ /мсек
    Выходное напряжение СНЧ - 0 - 28 кВ
    Выходное напряжение, постоянное - 0 - 28 кВ
    Частота - 0,1 Гц
    Номинальная емкостная нагрузка - 4,6 мФ
    Максимальный выходной ток - 12 мА
    Напряжение питания - 230 В
    Потребляемая мощность - 300 ВА.
    Масса - 50 кг

    Органы управления (панель блока управления) представлены на рис. 17. Клавиши меню Fin F2 не задействованы.

    Рис. 17
    (увеличить)

    Рис. 17

    2. Подготовка к работе.
    2.1. Отсоединить закорачивающее устройство от высоковольтного блока. Установить блок управления на высоковольтный блок. При этом клемма заземления на блоке управления и клемма заземления на высоковольтном блоке должны располагаться с одной стороны. Заземлить установку выносным заземлением. При этом кабель защитного заземления устройства присоединяется к клемме заземления расположенной на правой стенке блока управления.
    2.2. Вставить разъем высоковольтного соединительного кабеля в розеточную часть разъема на боковой стенке высоковольтного блока и зафиксировать его поворотом фиксатора. Высоковольтный кабель, имеющий экранирующую оболочку, может располагаться на любом расстоянии от поверхности земли. При этом экранирующая оболочка (рабочее заземление) обязательно должна присоединяться к металлической оболочке кабеля (экрану). Высоковольтная жила кабеля с помощью зажима подключается к ранее заземленной жиле испытываемого кабеля.
    2.3. Сетевой кабель подключить к сетевому разъему, расположенному на боковой стенке блока управления, и к источнику питания через удлинитель. При этом включение питания установки должно производиться через разъемное соединение (вилка - розетка), расположенное рядом с установкой.

    3. Проведение испытаний переменным напряжением 0,1 Гц..
    3.1. Разземлить испытываемую фазу и включить разъемное соединение вилка розетка, осуществив подачу питания на установку. На пульте управления нажать на кнопку включения питания 12. На дисплее 3 появиться меню начальной установки. Однократное нажатие на ручку/кнопку 6 позволит выбрать режим работы.
    3.2. Поворачивая ручку/кнопку 6, выбираем режим "VLF-Test". Сделанный выбор подтверждается однократным нажатием кнопки/ручки 6.
    3.3. Затем выбирается уровень испытательного напряжения. Уровень испытательного напряжения устанавливается поворотом ручки/кнопки 6, начиная с 3 кВ с шагом 1 кВ до выбранного максимального значения (например, 18 кВ). Сделанный выбор подтверждается однократным нажатием кнопки/ручки 6.
    3.4. Устанавливается время испытания. Время испытания можно регулировать с шагом 1 мин в интервале от 5 до 45 минут и с шагом 5 минут в интервале от 45 до 90 минут максимум. Выбор и установка, как и ранее, производится с помощью манипуляций ручкой/кнопкой 6.
    3.5. Если клавиша аварийного отключения 1 не нажата и переключатель блокировки "interlock" в рабочем положении, то после установки времени испытания загорится зеленая клавиша 10. Если в течение 10 сек эта клавиша будет нажата, то загорится красная клавиша 9 и установка перейдет в рабочий режим испытания в соответствии с ранее установленными параметрами.
    3.6. Уровень и полярность испытательного напряжения будут указываться на стрелочном индикаторе 2 и на дисплее 3. Кроме того, на дисплее 3 индицируется ток утечки. После истечения времени испытания источник испытательного напряжения выключается. Автоматически выключение источника высокого напряжения происходит также в случае пробоя кабеля. В этом случае на экране дисплея сохраняется значение напряжения в момент пробоя (значение напряжения указывается в скобках).
    3.7. Испытание также может быть прервано:

    • при нажатии на клавишу 9,
    • при нажатии аварийного выключателя 1,
    • после выключения замка блокировки "interlock."

    Во всех этих случаях выключение источника высокого напряжения сопровождается автоматическим разрядом и испытываемого кабеля и источника высокого напряжения. После окончания испытания заземлить испытываемую жилу переносным спец. заземлением.

    4. Проведение испытания постоянным напряжением.
    4.1. Подключение установки осуществляется согласно пп. 2.1-2.4. При проведении в/в испытания оболочки рабочее заземление следует соединить с контуром заземления либо с заземляющим колом.
    4.2. На отболченный и разземленный экран с помощью зажима подключается высоковольтный кабель установки. Включить разъемное соединение вилка розетка, осуществив подачу питания на установку. На пульте управления нажать на кнопку включения питания 12. На дисплее 2 появиться меню начальной установки. Однократное нажатие на ручку/кнопку 6 позволит выбрать режим работы.
    4.3. Поворачивая ручку/кнопку 6, выбираем режим "DC-". Сделанный выбор подтверждается однократным нажатием кнопки/ручки 6.
    4.3. Все последующие действия осуществляются согласно пп. 3.3 - 3.6
    к началу страницы

     

    7.11.5. Испытательная установка "VLF Test System 40 kV" (фирма "sebaKMT")

    1. Установка выполнена в виде двух блоков: блока управления и высоковольтного блока, устанавливаемых друг на друга. Установка является устройством вертикального исполнения и во время транспортировки и эксплуатации блоки должны находиться только в вертикальном положении. При транспортировке блок управления (операционный модуль) защищен снизу специальным приспособлением, закрывающим разъемные межблочные соединения. Данная аппаратура предназначается для проведения испытания жильной изоляции кабелей напряжением ОНЧ до 40 кВ. В дополнение к этому, могут быть проведены испытания на постоянном токе напряжением до 40 кВ. Установка снабжена сетевым шлангом, кабелем заземления, высоковольтным кабелем с зажимом для подключения к кабелю.

    Технические данные:
    Форма напряжения - прямоугольная с косинусоидальным фронтом нарастания 6кВ/мсек
    Выходное напряжение СНЧ - 0 - 40 кВ
    Выходное напряжение, постоянное - 0 - 40 кВ
    Частота - ОД Гц
    Номинальная емкостная нагрузка - 2,2 мФ
    Максимальный выходной ток - 7 мА
    Напряжение питания - 230 В
    Потребляемая мощность - 300 ВА.
    Масса - 63 кг

    Панель блока управления полностью повторяет расположение органов управления установки "VLF Test System 28 kV", представленных на рис. 17.

    Рис. 17
    (увеличить)

    Рис. 17

    2. Подготовка к работе.
    2.1. Отсоединить закорачивающее устройство от высоковольтного блока.Снять дно с блока управления, предназначенное для защиты при транспортировке. Установить блок управления на высоковольтный блок. При этом клемма заземления на блоке управления и клемма заземления на высоковольтном блоке должны располагаться с одной стороны.
    Заземлить установку выносным заземлением. При этом кабель защитного заземления устройства присоединяется к клемме заземления расположенной на боковой стенке высоковольтного блока и блока управления.
    2.2. Вставить разъем высоковольтного соединительного кабеля в розеточную часть разъема на задней стенке высоковольтного блока и зафиксировать его поворотом фиксатора. Высоковольтный кабель, имеющий экранирующую оболочку, может располагаться на любом расстоянии от поверхности земли. При этом экранирующая оболочка (рабочее заземление) обязательно должна присоединяться к клемме заземления, расположенной на задней стенке высоковольтного блока, и к металлической оболочке испытываемого кабеля (к заземленному экрану жилы кабеля). Высоковольтная жила кабеля с помощью зажима подключается к ранее заземленной жиле испытываемого кабеля.
    2.3. Сетевой кабель подключить к сетевому разъему, расположенному на боковой стенке блока управления, и к источнику питания через удлинитель. При этом включение питания установки должно производиться через разъемное соединение (вилка - розетка), расположенное рядом с установкой. Снять защитную крышку с блока управления.

    3. Проведение испытаний переменным напряжением 0,1 Гц.
    3.1. Разземлить испытываемую фазу и включить разъемное соединение вилка розетка, осуществив подачу питания на установку. На пульте управления нажать на кнопку включения питания 12. При первом включении, после нажатия на клавишу F2 и поворота ручки/кнопки 6 в меню "Data/Time" можно установить дату и текущее время. Любое вновь установленное значение будет сохранено после нажатия на клавишу F1. Теми же клавишами и ручкой/кнопкой 6 устанавливается язык надписей на дисплее, если ранее не был установлен Русский язык.
    3.2. После каждого последующего включение кнопки питания 12 на дисплее 3 будет появляться меню начальной установки. Однократное нажатие на ручку/кнопку 6 позволит выбрать режим работы. Поворачивая ручку/кнопку 6, выбираем режим "VLF-Test". Сделанный выбор подтверждается однократным нажатием кнопки/ручки 6.
    3.3. Затем выбирается уровень испытательного напряжения. Уровень испытательного напряжения устанавливается поворотом ручки/кнопки 6, начиная с 3 кВ с шагом 1 кВ до выбранного максимального значения (например, 35 кВ). Сделанный выбор подтверждается однократным нажатием кнопки/ручки 6.
    3.4. Устанавливается время испытания. Время испытания можно регулировать с шагом 1 мин в интервале от 5 до 45 минут и с шагом 5 минут в интервале от 45 до 90 минут максимум. Выбор и установка, как и ранее, производится с помощью манипуляций ручкой/кнопкой 6.
    3.5. Если клавиша аварийного отключения 1 не нажата и переключатель блокировки "interlock" в рабочем положении, то после установки времени испытания загорится зеленая клавиша 10. Если в течении 10 сек эта клавиша будет нажата, то загорится красная клавиша 9 и установка перейдет в рабочий режим испытания в соответствии с ранее установленными параметрами.
    3.6. Уровень и полярность испытательного напряжения будут указываться на стрелочном индикаторе 2 и на дисплее 3. Кроме того, на дисплее 3 индицируется ток утечки. После истечения времени испытания источник испытательного напряжения выключается. Автоматически выключение источника высокого напряжения происходит также в случае пробоя кабеля. В этом случае на экране дисплея сохраняется значение напряжения в момент пробоя (значение напряжения указывается в скобках). Испытание также может быть прервано:

    • при нажатии на клавишу 9,
    • при нажатии аварийного выключателя 1,
    • после выключения замка блокировки "interlock."

    Во всех этих случаях выключение источника высокого напряжения сопровождается автоматическим разрядом и испытываемого кабеля и источника высокого напряжения.
    После окончания испытания заземлить испытываемую жилу переносным спец. заземлением.

    4. Проведение испытания постоянным напряжением.
    4.1. Подключение установки осуществляется согласно пп. 2.1-2.4. При проведении в/в испытания оболочки рабочее заземление следует соединить с контуром заземления либо с заземляющим колом.
    4.2. На отболченный и разземленный экран с помощью зажима подключается высоковольтный кабель установки. Включить разъемное соединение вилка розетка, осуществив подачу питания на установку. На пульте управления нажать на кнопку включения питания 12. На дисплее 2 появиться меню начальной установки. Однократное нажатие на ручку/кнопку 6 позволит выбрать режим работы.
    4.3. Поворачивая ручку/кнопку 6, выбираем режим "DC-". Сделанный выбор подтверждается однократным нажатием кнопки/ручки 6.
    4.4. Все последующие действия осуществляются согласно пп. 3.3 - 3.6.
    к началу страницы

     

    7.12. Устройство тестирования, определения расстояния до места и поиска на трассе дефекта оболочки кабельной линии (генератор MFM 5-1).

    1. Назначение.

    Данное устройство предназначается для проведения испытания изоляции оболочек кабеля постоянным напряжением 5 кВ, предварительного и точного определения места дефекта оболочки. При предварительном определении расстояния до места повреждения (дефекта) аппаратура может осуществлять автоматическое выполнение измерения, вычисления и индикации измеренных результатов. При точной локализации - обнаружении на трассе места дефекта оболочки кабеля, выполняет функции генератора периодических импульсов тока, которые фиксируются при помощи поисковой аппаратуры.

    Условия эксплуатации генератора MFM 5-1: температура воздуха от -10°С до плюс 50°С, без компенсации влажности. Интервал температур хранения от -20°С до + 70°С.

    2. Основные технические данные.

    2.1. В состав аппаратуры входят:
    Генератор MFM 5-1 в комплекте с кабелями и проводами, обеспечивающими следующие соединения:

    1. Провод заземления (цвет желто-зеленый).
    2. Сетевой шнур питания.
    3. Высоковольтный соединительный кабель для испытания и определения места повреждения (красный вывод для подключения к экрану, черный для подключения к контуру заземления).
    4. Высоковольтный соединительный кабель для схемы автоматического определения расстояния до места повреждения (зеленый вывод для подключения к жиле с дефектной оболочкой, белый вывод для подключения к жиле соседней фазы, черный вывод для подключения к экрану с дефектной оболочкой, желтый вывод к контуру заземления).
    5. Два провода (синие) для обеспечения соединений мостовой измерительной схемы на противоположном конце кабельной линии.

    2.2. Схемы соединений и подключения генератора MFM 5-1 приведены на рис 18. Передняя панель управления и панель подключения генератора MFM 5-1 приведены на рис 19.

    Рис. 18
    (увеличить)

    Рис. 18

    Рис. 19
    (увеличить)

    Рис. 19

    2.3. Технические данные генератора MFM 5-1:
    Напряжения тестирования:
    1. 0 - 0,5 кВ постоянного тока
    2. 0 - 1,0 кВ постоянного тока
    3. 0 - 2,0 кВ постоянного тока
    4. 0 - 5,0 кВ постоянного тока
    Максимальное выходное напряжение - 6 кВ
    Максимальные токи при напряжениях тестирования:
    1. 1,25 А
    2. 0,6 А
    3. 0,3 А
    4. 0,1 А
    Напряжение питания - 230 В ± 10%
    Масса - 30,6 кг

    3. Подготовка к работе.
    3.1. Заземлить генератор проводом заземления (цвет желто-зеленый). При этом провод защитного заземления присоединяется к гнезду (20) клеммы заземления, расположенной на боковой стенке блока, и заземляющему контуру.
    3.2. Снять защитную крышку с розетки разъема (19). Подключить соответствующий высоковольтный кабель, вставив разъем кабеля в розеточную часть разъема (19) на боковой стенке блока и зафиксировать его с помощью накидной гайки разъема.
    3.3. Сетевой кабель подключить к сетевому разъему (21), расположенному на боковой стенке блока, и к источнику питания через удлинитель. При этом включение питания установки должно производиться через разъемное соединение (вилка - розетка), расположенное рядом с генератором. Внимание! Включать вилку в розетку разрешается только после подготовки и выполнения всех соединений в испытательной или измерительной схеме.
    3.4. Для проведения работ по тестированию или определению места дефекта оболочки, кабельная линия должна быть отключена, на противоположном конце отключены заземляющие и снято переносное защитное заземление, если оно было ранее установлено, экраны отболчены на обеих концах кабельной линии. При этом необходимо обеспечить на концевых заделках в ячейках разводку отболченных экранов таким образом, чтобы исключить возможности их контакта с металлом ячейки.

    4. Проведение тестирования (испытания) оболочки кабельной линии.
    4.1. Выполнить подключение генератора согласно схемы рис. 20, используя для этого высоковольтный соединительный кабель с красным и черным выводами. Красный вывод подключается к экрану, а черный к контуру заземления. При этом если заземляющий контур отсутствует, черный вывод следует соединить с заземляющим колом.
    4.2. Включить разъемное соединение вилка розетка, осуществив подачу питания на установку. На пульте управления повернуть переключатель (7) в положение ON (включено). Установить регулятор (14) в крайнее левое фиксированное положение. Нажать кнопку с белой подсветкой (9). Загорится подсветка зеленой кнопки (10). На дисплее 2 появиться следующее сообщение на английском языке: "Turn on Voltage". Включите напряжение. Для этого следует нажать кнопку (10) с зеленой подсветкой. После чего кнопка (8) подсвечивается красным цветом, а зеленая подсветка кнопки 10 гаснет.
    4.3. С помощью переключателя (13) выбирается желательное максимальное напряжение, например 2 кВ. Переключателем выбора функций работы (15) выбираем функцию "Test".
    4.4. Имеется возможность проведения испытания с ограничением по времени. Если такое ограничение не требуется, однократно нажимается кнопка 18. При необходимости установки времени испытания нажимается кнопка 16 и во второй строчке на дисплее появляется надпись "Timer ON/off". Нажимается кнопка 18 и курсор под нулем на экране дисплея указывает на возможность введения числа десятков минуту, устанавливаемое последовательным нажатием кнопки 17. Для установки единиц кнопкой 16 курсор сдвигается под второй нуль, и значение снова устанавливается последовательным нажатием кнопки 17. После ввода числа нажимается кнопка 18 и таймер начинает обратный отсчет времени, а на экране дисплея появляется значок в виде двух решеток, указывающих на то, что высокое напряжение подключено и подается на высоковольтный кабель.
    Ручкой регулятора (14), обозначенного как 0-100%, можно менять значение выходного напряжения от нуля до максимального значения диапазона, устанавливаемого переключателем (13). Конкретное значение напряжения на выходе генератора можно контролировать с помощью показаний киловольтметра (1).
    4.5. Значение тока на выходе генератора также измеряется и его значения можно контролировать по показаниям миллиамперметра (5). Шкала миллиамперметра переключается одновременно с диапазонами напряжения, а именно:
    1. 500V - 1,5А
    2. 1000V - 0,6А
    3. 2000V - 0,3А
    4. 5000V - 0,15А
    Для измерения малых токов шкала миллиамперметра кнопкой 11 переключается на диапазон 1 мА, а кнопкой 12 на диапазон 10 мА.
    4.5. После окончания испытания генератор выключается либо таймером по истечению установленного времени, либо нажатием, подсвечиваемой красным цветом кнопки (8). На пульте управления повернуть переключатель (7) в положение of (отключено) и выключить разъемное соединение вилка розетка, отключив подачу питания на установку. Заземляющей штангой снять остаточное напряжение со всех жил и отболченных экранов КЛ.
    к началу страницы

     

    8. Анализ повреждаемости и отчетность по ОМП и испытаниям КЛ, оборудования, защитных средств

    8.1. Причины пробоев кабельных линий или оборудования при испытаниях анализируются и устанавливаются мероприятия по предупреждению повреждений.

    8.2. Плановые испытания кабельных линий проводятся по годовому журналу - графику. Журнал - график (см. приложение № 1) испытаний ежегодно предоставляется на согласование в СИИ до 1.12. Он подписывается зам. главного инженера и утверждается руководством района.

    8.3. График должен содержать все КЛ напряжением 6-10 кВ с указаниями срока ввода в эксплуатацию, датой последних испытаний (после ремонтных или профилактических) и сроком плановых испытаний с разбивкой по месяцам.

    8.4. Выбор периодичности испытания каждой кабельной линии определяется в соответствии с настоящей инструкцией. При составлении графика учитывается дата предшествующего испытания, независимо от того было оно плановым или внеочередным.

    8.5. При выборе периодичности учитывается состояние изоляции кабельной линии на основании данных повреждаемости при рабочем и испытательном напряжении, срока службы, нагрузки, наличия на трассе земляных работ, ответственности потребителей.

    8.6. Результаты испытаний изоляции кабельных линий выше 1000 В и оборудования РУ, записываются в рабочий журнал испытаний.

    8.7. При пробое кабельной линии в этом журнале производится запись: на какой фазе напряжении и на какой минуте испытания произошел пробой. Дата испытания кабельной линии отмечается в журнале-графике.

    8.8. На основании рабочего журнала испытания изоляции кабельных линий и РУ вместе с перемычками, ведомостей дефектов после выполнения капитального ремонта РП/ПТ, лицо, которому поручено ведение технической документации, производит отметку в технических паспортах кабельных линий и подстанций.

    8.9. На прошедшие испытание штанги наклеивается бирка или ставится штамп следующей формы:

    штамп

    Результаты испытания изолирующих штанг записываются лицами, производящими их испытания, в журнале учета защитных средств

    8.10. Руководство района ежемесячно, но не позднее 5 числа следующего месяца представляет в СИИ отчет о результатах испытания по форме № 2.

    8.11. Мастер-измеритель района отчитывается о выполнении месячного плана на основании записей в журнале учета протоколов ОМП.

    Годовой отчет о замеренных КЛ составляется мастером-измерителем на основании журнала учета протоколов ОМП.

    Протоколы отремонтированных и включенных в работу КЛ хранятся у мастера-измерителя не менее года с момента изъятия из папки.

     

    Начальник СИИ М.В. Молоканов


    к началу страницы

     

     

    Приложение № 1

    Журнал-график периодических испытаний в/в кабельных линий

    № п/п Номер кабельной линии Дата ввода в эксплуатацию Дата последних испытаний Год плановых испытаний
    2006
    Фактическая дата испытания
    1 2 3 4 5 6 7 8 9 10 11 12
    1 15364-16894 01.04.99 10.04.00       Х                 15.08.06
    2 15267-380 05.06.94 11.07.02                     Х    
    3 14268-380 03.08.96 12.04.02         Х               12.01.06
                                     
                                     
                                     


    к началу страницы

     

     

    Приложение № 2

    Журнал испытаний кабельных линий

    № п/п Наименование КЛ Дата испытания Причина испытания Величина испытательного напряжения Величина тока утечки
    мкА/пробой (минута)
    Годность КЛ Фамилия производителя работ
    Ж З К Ж З К
                           
                           
                           
                           
                           
                           
                           
                           
                           
                           


    к началу страницы

     

     

    Приложение № 3

    Журнал учета и испытаний оперативных изолирующих штанг, находящихся в инвентаре подстанций

    № п № подстанций (РП, РТП, ТП) 2006 г.
    испытания
    2006 г.
    осмотр
    2007 г.
    испытания
    2007 г.
    осмотр
    2008 г.
    испытания
    2008 г.
    осмотр
    план факт Месяц, Ф.И.О. мастера участка Месяц, Ф.И.О. мастера участка план факт Месяц, Ф.И.О. мастера участка Месяц, Ф.И.О. мастера участка план факт Месяц, Ф.И.О. мастера участка Месяц, Ф.И.О. мастера участка
    15131А 16.04. 15.04.             15.04.      
    15131Б 16.04. 15.04.             15.04.      
    15133А         01.05.              
    15133Б         01.05.              
    15135 I 01.03. 20.02.             20.02.      
    15135 II 01.03. 20.02.             20.02.      


    к началу страницы

     

     

    Приложение № 4
    форма-4

    ОАО "Московская городская электросетевая компания"

    Отчёт _________ района по испытаниям и электрическим повреждениям
    КЛ 6-10 кВ за ____________ _____г.

    Годовой план: всего/по графику

    1. Выполнение плана испытаний

        С начала года 1 2 3 4 5 6 7 8 9 10 11 12
    План испытаний Всего                          
    По графику                          
    Выполнение плана Всего                          
    По графику                          
    Выполнение в % Всего                          
    По графику                          
    ПКЛ по графику Всего                          
    По графику                          

    2. Количество пробоев КЛ в зависимости от типа КЛ и напряжения

    Показатели   ПКЛ ПКЛ + Связи РС ПКЛ + Связи и РС
    6 кВ 10 кВ Всего 6 кВ 10 кВ Всего 6 кВ 10 кВ Всего
    Проведено испытаний По графику                  
    Внеплановые                  
    Общая длина испытанных КЛ По графику                  
    Внеплановые                  
    Количество пробоев По графику                  
    Внеплановые                  
    % пробоев от общего количества испытаний По графику                  
    Внеплановые                  
    Удельное количество пробоев на 100 км. По графику                  
    Внеплановые                  

    3. Количество пробоев в зависимости от пробивного напряжения

    Коэффициент Uпроб./Uраб.   ПКЛ Связи и РС ПКЛ + Связи и РС
    6 кВ 10 кВ Всего 6 кВ 10 кВ Всего 6 кВ 10 кВ Всего
    К до 2 По графику                  
    Внеплановые                  
    К = 2 - 3 По графику                  
    Внеплановые                  
    К = 3 - 4 По графику                  
    Внеплановые                  
    К = 4 - 5 По графику                  
    Внеплановые                  
    К = 5 - 6 По графику                  
    Внеплановые                  

    4. Количество пробоев в зависимости от времени, прошедшего со дня последнего испытания (по графику или внепланового)

    Временной интервал   ПКЛ Связи и РС ПКЛ + Связи и РС
    6 кВ 10 кВ Всего 6 кВ 10 кВ Всего 6 кВ 10 кВ Всего
    До 6 месяцев При испытании                  
    При раб. напряжении                  
    От 6 мес. до 1 года При испытании                  
    При раб. напряжении                  
    От 1 до 2 лет При испытании                  
    При раб. напряжении                  
    От 2 до 3 лет При испытании                  
    При раб. напряжении                  

    5. Количество электрических пробоев при профилактических испытаниях и при рабочем напряжении в зависимости от срока службы КЛ

    Срок службы КЛ   ПКЛ Связи и РС ПКЛ + Связи и РС
    6 кВ 10 кВ Всего 6 кВ 10 кВ Всего 6 кВ 10 кВ Всего
    До 3 лет При испытании                  
    При раб. напряжении                  
    От 3 до 10 лет При испытании                  
    При раб. напряжении                  
    От 10 до 20 лет При испытании                  
    При раб. напряжении                  
    Свыше 20 лет При испытании                  
    При раб. напряжении                  

     

    Начальник ______________ Экономист ______________ Мастер по испытаниям ______________


    к началу страницы

     

     

    Приложение № 5

      УТВЕРЖДАЮ
    Главный инженер - технический
    директор ОАО "Московская городская
    электросетевая компания"
    _______________ Тодирка С.Н.
    "_____" ______________ 2006 г.

    СПИСОК №11

    инструмента, приспособлений, приборов для производства работ по испытанию изоляции и измерениям на кабельных линиях.

    № п/п Наименование Един. измерения Количество Примечание
    Бригада по измерениям (ОМП на КЛ) Бригада по испытаниям на передвиж. установках Бригада по испытаниям на перенос. установках
    1. Мегомметр 2500 В. в комплекте со штангами и в/в проводом шт. 1 1 1 Штанги, провод - изготовление СРСЭО
    2. Тестер (мультиметр) шт. 1 - -  
    3. Оконцеватели для присоединения питания комп. 3 2 2 Изготовление СРСЭО
    4. Барабан с высоковольтным экранированным проводом 50 м. 4 мм2 шт. 1 1 1 Изготовление СРСЭО, провод СИИ
    5. Барабан с гибким проводом для защитного заземления 25 м., сечение 10-12 мм2 шт. 1 1 1 Изготовление СРСЭО
    6. Барабан с гибким проводом для рабочего заземления 30 м., сечение 4-12 мм2 шт. 1 1 - Изготовление СРСЭО
    7. Гибкий провод для рабочего заземления 4-12 мм2 м. - - 3 Изготовление СРСЭО
    8. Удлинитель для питания переносных приборов 15м или 36 м шт. 1 - 1  
    9. Шнур для ограждения м. 30 30 10 Изготовление СРСЭО
    10. Штанги, стойки для ограждения шт. 4 4 - Изготовление СРСЭО, СРСП
    11. Барабан с гибким высоковольтным проводом 30 м. 1,5 мм2 шт. - 1 - Изготовление СРСЭО, провод СИИ
    12. Гибкий высоковольтный провод 1,5 мм2 м. - - 5 провод СИИ
    13. Измеритель неоднородности линий Р5-10 или Рейс-105Р шт. 1 - -  
    14. Измеритель расстояния до места повреждения кабеля ЦР 0200 или Щ 4120 шт. 1 - -  
    15. Переносной генератор FLS-500-4 или (КПА-500, ГК-77, ГК-80, ГТ-3) шт. 1 - -  
    16. Кабелеискатель FLE-90Q или (КАИ-80, КПА, КТ-3, КАИ-77) шт. 1 - -  
    17. Накладная рамка шт. 1 - -  
    18. Комплект штанг для испытаний (КУУ-6/10) комп. 1 1 1  
    19. Курвиметр шт. 1 - -  
    20. Фонарь электрический шт. 1 1 1  
    21. Огнетушитель углекислотный шт. 2 2 -  
    22. Аптечка с набором медикаментов шт. 1 1 -  
    23. Инструмент для эл. монтера
    а) отвертка 22 и 30 см шт. 2 2 -  
    б) пассатижи 17 см шт. 1 1 -  
    в) ключ разводной шт. 1 1 1  
    г) нож монтерский шт. 1 1 -  
    д) портфель для инструмента шт. 1 1 -  
    24. Рулетка 10 м шт. 1 - -  
    25. Заземляющий кол с медным троссом шт. 1 1 -  
    26. Сапоги резиновые пар. 1 - -  
    27. Отводные шинки шт. 4 - -  
    28. Цанговые зажимы к RM-6 шт. 3 3 3 Изготовление СРСЭО
    29. Шпильки к н/в сборке RM-6 шт. 3 1 1 Изготовление СРСЭО

     

    Директор
    по оперативному управлению
    А.И. Карликов
     
    Начальник СИИ М.В. Молоканов


    к началу страницы

     

     

    Приложение № 6

    Приложение № 6
    (увеличить)

    Приложение № 6

    к началу страницы

     

     

    Приложение № 7

    О порядке составления протоколов определения мест повреждения кабельных линий

    1. Протокол определения места повреждения кабельных линий оформляется мастером измерителем, производившим замеры. Оформление протокола производится непосредственно в день проведения замеров. Если в течении рабочего дня место повреждения определено не полностью, то оформляется предварительный эскиз протокол, с указанием всех данных необходимых для продолжения работ по ОМП на данной КЛ. Этот предварительный протокол вкладывается в папку протоколов ОМП на РДП и сообщается об этом диспетчеру района.

    После оформления протокола, мастер-измеритель обязан: произвести запись в журнал учета протоколов ОМП (форма журнала учета протоколов ОМП см. приложение №3), пронумеровать протокол в соответствии с журналом учета протоколов ОМП, как предварительный протокол, так и составленный после уточнения места повреждения, одним порядковым номером. Протокол ОМП после уточнения вкладывается в папку на РДН согласно порядкового номера, а предварительный изымается. После оформления протокола ОМП, его нумерации, записи в журнале учета протоколов ОМП и занесения его в папку на РДП мастер измеритель обязан сообщить об этом зам. главного инженера, а в его отсутствие - дежурному диспетчеру РДП.

    2. При оформлении протокола ОМП необходимо отразить следующее:

    • число, месяц, год, фамилию и подпись мастера-измерителя;
    • конструкцию и сечение кабеля;
    • привязка места повреждения кабельной линии к стационарным и постоянным ориентирам на местности и на кальке (здания, заборы, столбы освещения и т.п.);
    • расстояние до привязок указывается в метрах;
    • номер кальки, номер кабельной линии, адрес места повреждения, число кабелей в пучке согласно кальки;
    • характеристику территории - двор, пустырь, проезжая часть, тротуар;
    • характеристика места разрытия - грунт, асфальт, газон, бетон и т.д.;
    • рисунок топографии привязки места повреждения к ориентирам может выполняться от руки, разборчиво, без исправлений и зачеркиваний;
    • сведения, раскрывающие характер повреждения и методы поиска места повреждения (см. рекомендуемую форму протокола - приложение 4).

    3. Протоколы (эскизы) ОМП оформляются на типовом бланке (согласно приложения 4). Допускается оформление протокола на чистом листе бумаги формата 4 (300x205 мм) при условии, что в нем будут отражены все выше приведенные сведения.

    4. Протоколы ОМП должны быть пронумерованы согласно журналу учета протоколов ОМП. Мастер измеритель района самостоятельно производит нумерацию протоколов и делает запись в журнал учета протоколов ОМП, а для мастеров измерителей других служб МКС и организаций нумерацию протоколов и запись в журнал учета протоколов ОМП производит зам. главного инженера района, а в его отсутствие дежурный диспетчер РДП.

    Нумерация журнала учета протоколов ОМП начинается с 1. 01. текущего года, а нумерация протоколов выполняется по следующей форме: № 1-00, где первая цифра порядковый номер протокола по журналу учета, а вторые две цифры - год.

    5. За сохранность, правильное ведение журнала учета протоколов ОМП несет ответственность зам. главного инженера района.

    Зам. главного инженера района обязан ежедневно контролировать состояние протоколов ОМП (в папке) и журнала учета протоколов ОМП на РДП.

    Категорически запрещается использовать для проведения ремонта непосредственно протоколы ОМП (с изъятием их из папки).

    6. Журнал учета протоколов ОМП и протоколы ОМП (в папке) хранятся на РДП. Допускается в случае большого количества протоколов ОМП иметь несколько папок в которых отдельно хранятся протоколы ОМП на ПКЛ, РКЛ, кабели низкого напряжения. Нумерация протоколов при этом сохраняется согласно записи в журнале учета протоколов ОМП.

    Протоколы неотремонтированных КЛ оставляются в папке под своими номерами.

    Ответственность за своевременное изъятие протоколов ОМП и их последующее хранение возлагается распоряжением начальника района на одного из мастеров - измерителей района. При изъятии протокола ОМП из папки мастер - измеритель в журнале учета протоколов ОМП в графе соответствующей номеру протокола ставит число и свою подпись.

    7. Протокол ОМП является основным рабочим документом, используемым при составлении эскизов для получения ордера на ремонт КЛ.
    к началу страницы

     

     

    Приложение № 8

    ФОРМА
    журнала учета протоколов ОМП КЛ

    № протокола Дата ОМП № КЛ и её функциональное назначение - ПКЛ, РКЛ, НКЛ Ф.И.О. Мастера-измерителя и название подразделений, производивших ОМП - район, СИИ, АВС, МКЭР Расстояние до места повреждения и каким прибором измерено - Р5-10, Рейс-105Р, ЦР0200, Щ4120 Метод ОМП по трассе КЛ - индукционный, акустический № кальки Подпись мастера-измерителя при составлении протокола Подпись мастера-измерителя при изъятии протокола
    1 10.06.01 15137В ПКЛ Романов Н.В. 1 р-н 1455 м. Рейс-105Р Акуст. 1345    

    Версия для печати

Продолжая пользоваться сайтом, Вы соглашаетесь на обработку файлов cookie в соответствии с пользовательским соглашением и политикой конфиденциальности
Нужен кабель? Оформи заявку бесплатно